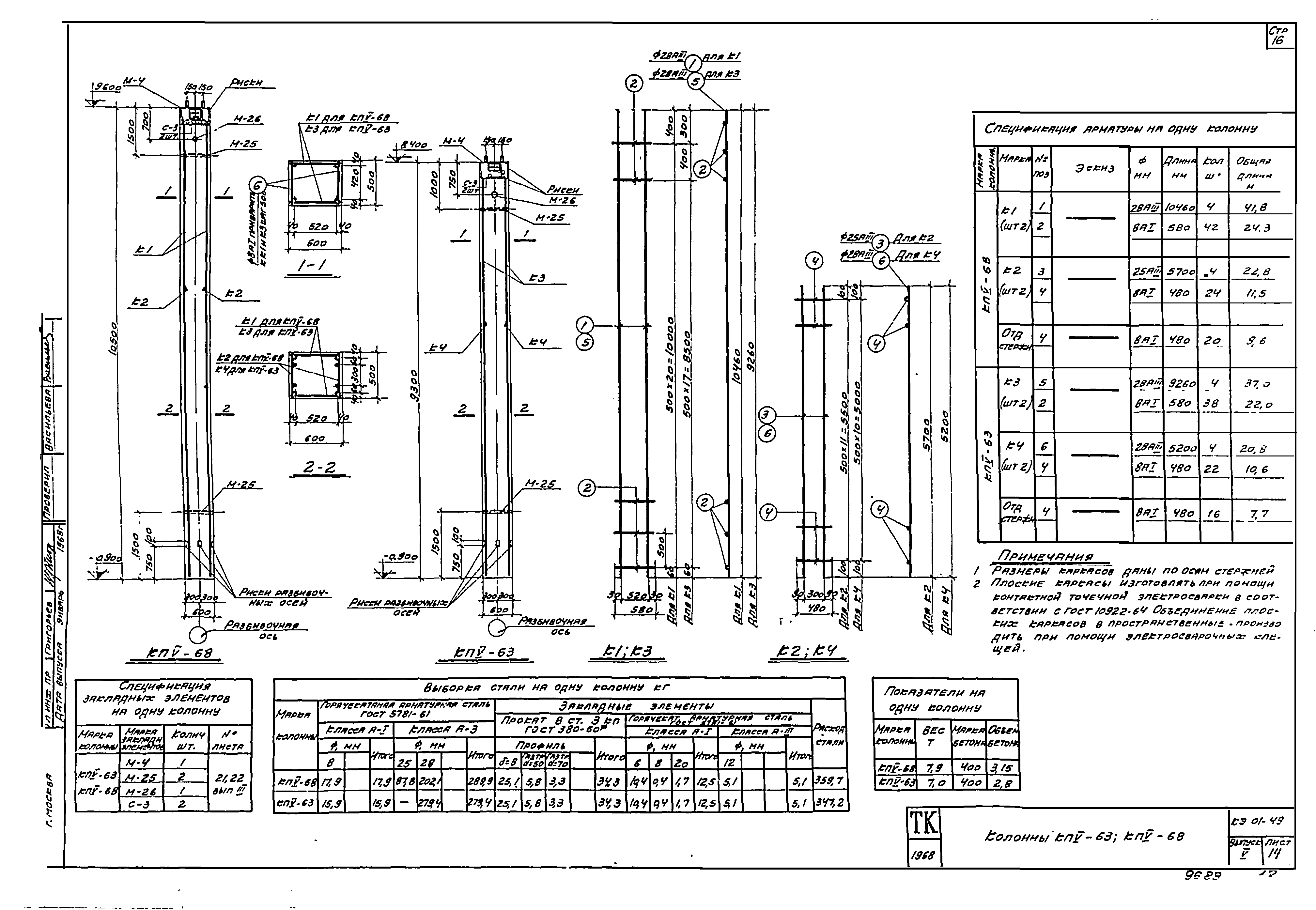
Скачать Серия КЭ-01-49 Выпуск V. Дополнительные марки колонн. Рабочие чертежиДата актуализации: 10.08.2017 Серия КЭ-01-49
Выпуск V. Дополнительные марки колонн. Рабочие чертежиОбозначение: | Серия КЭ-01-49 | Обозначение англ: | Series КЭ-01-49 | Статус: | не действует | Название рус.: | Выпуск V. Дополнительные марки колонн. Рабочие чертежи | Дата добавления в базу: | 01.09.2013 | Дата актуализации: | 05.05.2017 | Дата окончания срока действия: | 01.11.1977 | Разработан: | НИИЖБ Промстройпроект
| Утверждён: | 26.03.1968 Госстрой СССР (Государственный комитет Совета Министров СССР по делам строительства) (USSR Gosstroy )
| Расположен в: |
| Чем заменён: | |
                           
|