Информационная система
«Ёшкин Кот»

Скачать базу одним архивом
Скачать обновления
История создания базы
Карта сайта

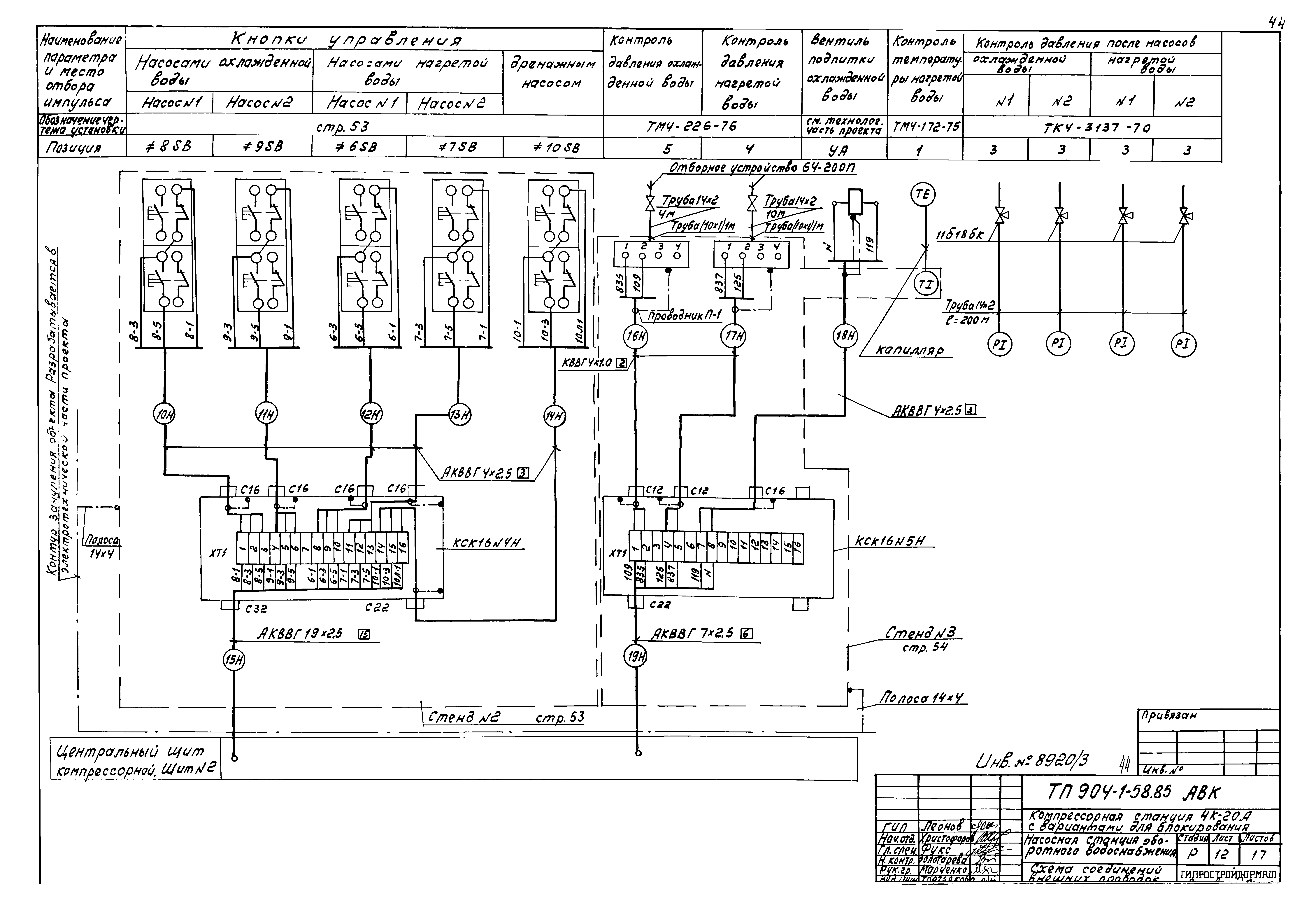
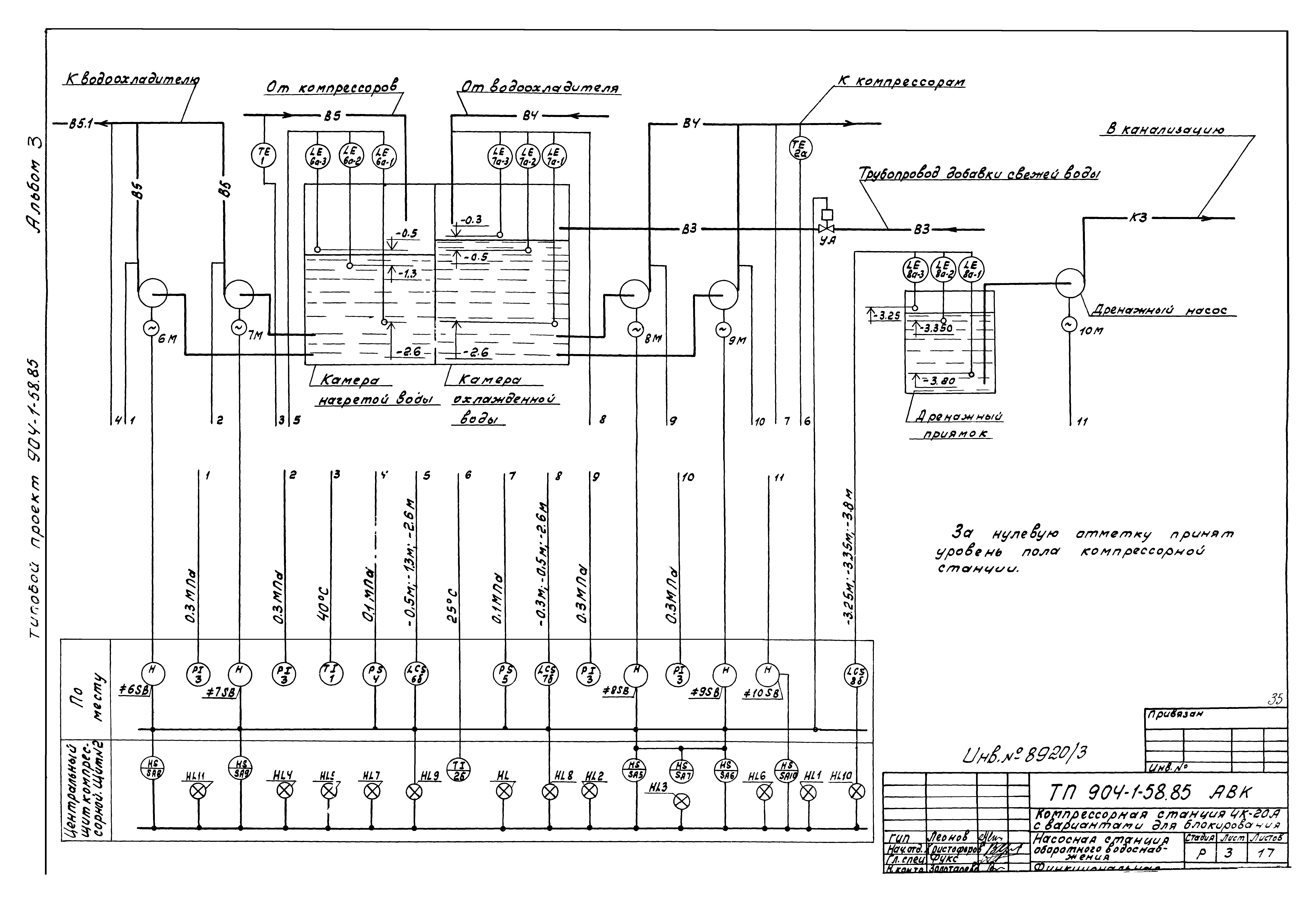
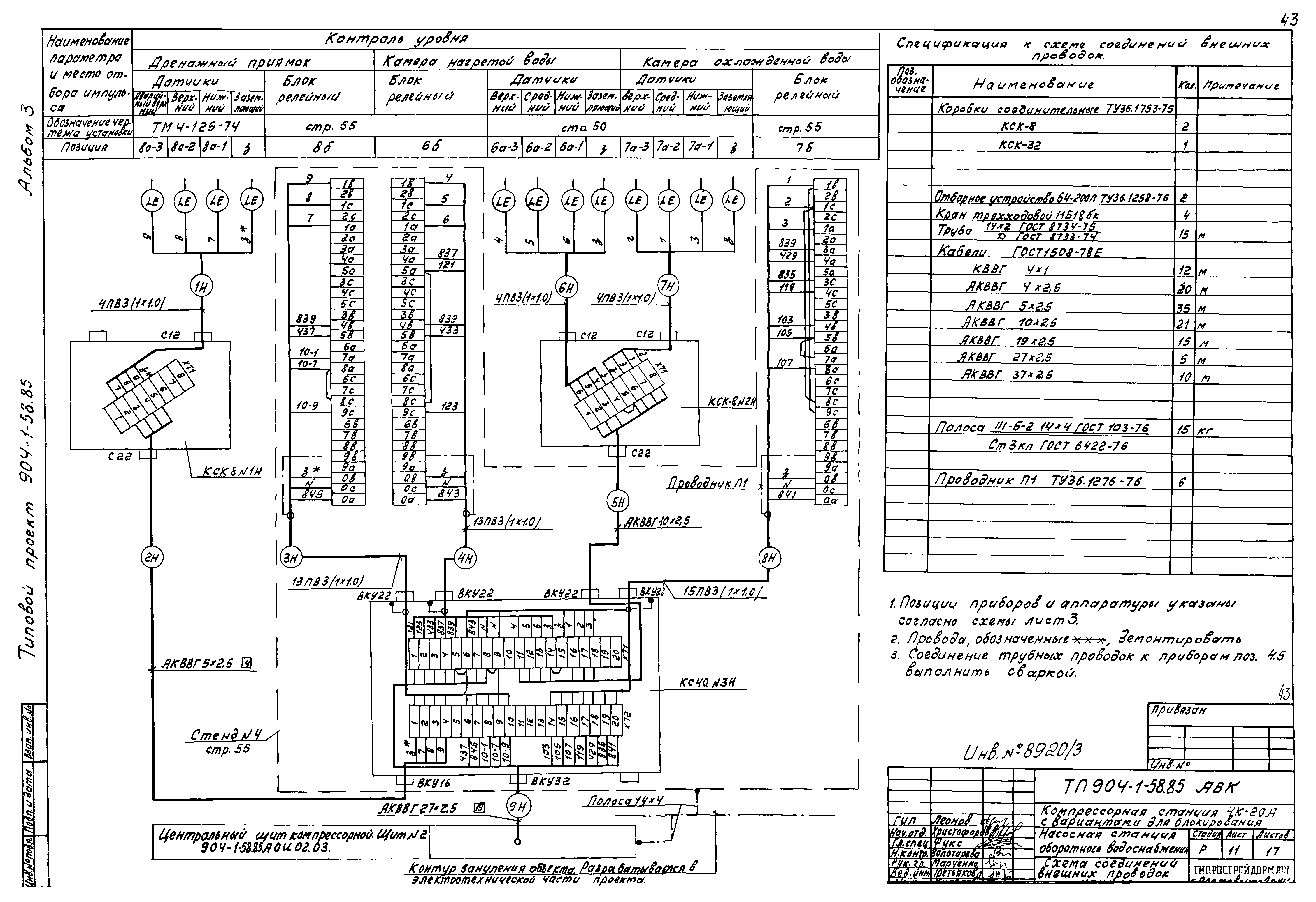
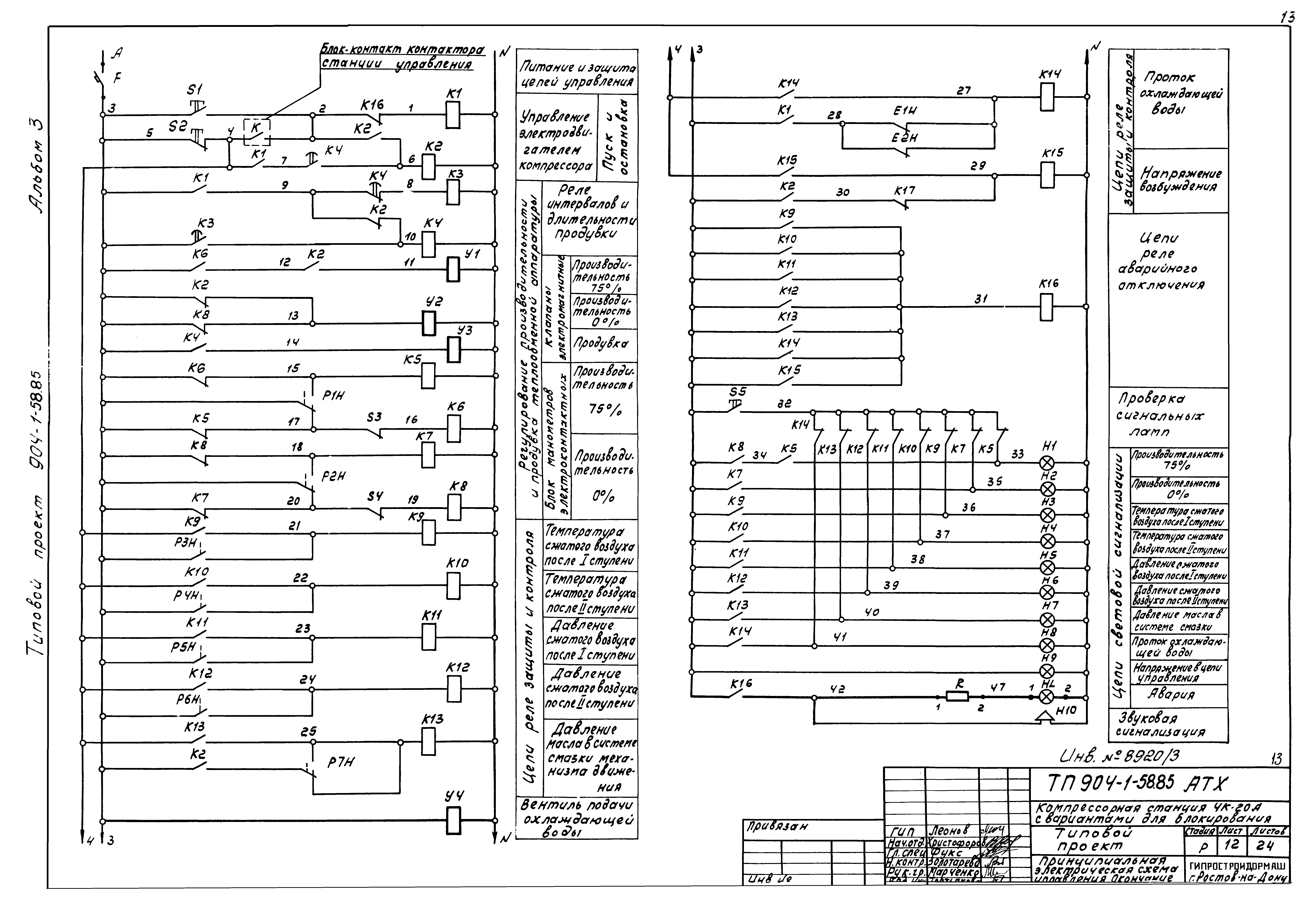
Скачать Типовой проект 904-1-58.85 Альбом 3. Автоматизация и КИП

Дата актуализации: 10.08.2017

Типовой проект 904-1-58.85

Альбом 3. Автоматизация и КИП

Обозначение: Типовой проект 904-1-58.85
Обозначение англ: 904-1-58.85
Статус:не действует
Название рус.:Альбом 3. Автоматизация и КИП
Дата добавления в базу:01.09.2013
Дата актуализации:05.05.2017
Оглавление:ТП 904-1-53.83 Титульный лист
ТП 904-1-53.83 Опись альбома
ТП 904-1-53.83-ТХ.ВМ ВМ по рабочим чертежам основного комплекта марки ТХ
ТП 904-1-53.83-АР.ВМ ВМ по рабочим чертежам основного комплекта марки АР
ТП 904-1-53.83-КЖ.ВМ1 ВМ по рабочим чертежам основного комплекта марки КЖ. Монолитные конструкции
ТП 904-1-53.83-КЖ.ВМ2 ВМ по рабочим чертежам основного комплекта марки КЖ. Сборные конструкции
ТП 904-1-53.83-КЖ.ВМ2 ВМ по рабочим чертежам основного комплекта марки КЖ. Сборные конструкции.
ТП 904-1-53.83-ОВ.ВМ ВМ по рабочим чертежам основного комплекта марки ОВ (вариант: теплоноситель - вода)
ТП 904-1-53.83-ОВ.ВМ ВМ по рабочим чертежам основного комплекта марки ОВ (вариант: теплоноситель - электроэнергия)
ТП 904-1-53.83-ЭМ.ВМ ВМ по рабочим чертежам основного комплекта марки ЭМ. Силовое электрооборудование. Вариант с электроотоплением
ТП 904-1-53.83-ЭМ.ВМ ВМ по рабочим чертежам основного комплекта марки ЭМ. Силовое электрооборудование. Вариант без электроотопления
ТП 904-1-53.83-ЭМ.ВМ ВМ по рабочим чертежам основного комплекта марки ЭМ. Электроосвещение
ТП 904-1-53.83-СС.ВМ ВМ по рабочим чертежам основного комплекта марки СС
Разработан: Гипростройдормаш
Утверждён:27.09.1984 Минстройдормаш (Minstroydormash 16/84)
Расположен в:Техническая документация Строительство Справочные документы Типовые строительные конструкции, изделия и узлы Общероссийский строительный каталог Промышленные предприятия, здания и сооружения Здания и сооружения санитарно-технические Воздухоснабжение, вентиляция и кондиционирование воздуха Воздухоснабжение
Заменяет собой:
Типовой проект 904-1-58.85Типовой проект 904-1-58.85Типовой проект 904-1-58.85Типовой проект 904-1-58.85Типовой проект 904-1-58.85Типовой проект 904-1-58.85Типовой проект 904-1-58.85Типовой проект 904-1-58.85Типовой проект 904-1-58.85Типовой проект 904-1-58.85Типовой проект 904-1-58.85Типовой проект 904-1-58.85Типовой проект 904-1-58.85Типовой проект 904-1-58.85Типовой проект 904-1-58.85Типовой проект 904-1-58.85Типовой проект 904-1-58.85Типовой проект 904-1-58.85Типовой проект 904-1-58.85Типовой проект 904-1-58.85Типовой проект 904-1-58.85Типовой проект 904-1-58.85Типовой проект 904-1-58.85Типовой проект 904-1-58.85Типовой проект 904-1-58.85Типовой проект 904-1-58.85Типовой проект 904-1-58.85Типовой проект 904-1-58.85Типовой проект 904-1-58.85Типовой проект 904-1-58.85Типовой проект 904-1-58.85Типовой проект 904-1-58.85Типовой проект 904-1-58.85Типовой проект 904-1-58.85Типовой проект 904-1-58.85Типовой проект 904-1-58.85Типовой проект 904-1-58.85Типовой проект 904-1-58.85Типовой проект 904-1-58.85Типовой проект 904-1-58.85Типовой проект 904-1-58.85Типовой проект 904-1-58.85Типовой проект 904-1-58.85Типовой проект 904-1-58.85Типовой проект 904-1-58.85Типовой проект 904-1-58.85Типовой проект 904-1-58.85Типовой проект 904-1-58.85Типовой проект 904-1-58.85Типовой проект 904-1-58.85Типовой проект 904-1-58.85Типовой проект 904-1-58.85Типовой проект 904-1-58.85Типовой проект 904-1-58.85Типовой проект 904-1-58.85Типовой проект 904-1-58.85Типовой проект 904-1-58.85Типовой проект 904-1-58.85Типовой проект 904-1-58.85Типовой проект 904-1-58.85Типовой проект 904-1-58.85Типовой проект 904-1-58.85Типовой проект 904-1-58.85Типовой проект 904-1-58.85Типовой проект 904-1-58.85Типовой проект 904-1-58.85Типовой проект 904-1-58.85Типовой проект 904-1-58.85Типовой проект 904-1-58.85Типовой проект 904-1-58.85Типовой проект 904-1-58.85Типовой проект 904-1-58.85Типовой проект 904-1-58.85Типовой проект 904-1-58.85Типовой проект 904-1-58.85Типовой проект 904-1-58.85Типовой проект 904-1-58.85Типовой проект 904-1-58.85Типовой проект 904-1-58.85Типовой проект 904-1-58.85Типовой проект 904-1-58.85Типовой проект 904-1-58.85Типовой проект 904-1-58.85Типовой проект 904-1-58.85Типовой проект 904-1-58.85Типовой проект 904-1-58.85Типовой проект 904-1-58.85Типовой проект 904-1-58.85Типовой проект 904-1-58.85

© 2013 Ёшкин Кот :-) Карта сайта