Информационная система
«Ёшкин Кот»

Скачать базу одним архивом
Скачать обновления
История создания базы
Карта сайта

Скачать Типовой проект 902-2-396.86 Альбом III. Конструкции железобетонные

Дата актуализации: 10.08.2017

Типовой проект 902-2-396.86

Альбом III. Конструкции железобетонные

Обозначение: Типовой проект 902-2-396.86
Обозначение англ: 902-2-396.86
Статус:не определен законодательством
Название рус.:Альбом III. Конструкции железобетонные
Дата добавления в базу:01.09.2013
Дата актуализации:05.05.2017
Дата введения:09.01.1986
Оглавление:ТП 902-2-396.86-КЖ-1 Секции "В,Г,Д,Е". Общие данные
ТП 902-2-396.86-КЖ-2 Секции "В,Г,Д,Е". Компоновочный чертеж на 4,5,6 секций
ТП 902-2-396.86-КЖ-3 Секции "В,Г,Д,Е". План, разрезы
ТП 902-2-396.86-КЖ-4 Секции "В,Г,Д,Е". Разрезы
ТП 902-2-396.86-КЖ-5 Секция "В". Днище. Опалубочный чертеж. План, разрезы
ТП 902-2-396.86-КЖ-6 Секция "В". Днище. Спецификация элементов
ТП 902-2-396.86-КЖ-7 Секция "В". Днище. Арматурный чертеж
ТП 902-2-396.86-КЖ-8 Секция "Г". Днище. Опалубочный чертеж. План, разрезы
ТП 902-2-396.86-КЖ-9 Секция "Г". Днище. Спецификация элементов
ТП 902-2-396.86-КЖ-10 Секция "Г". Днище. Арматурный чертеж. Раскладка нижней арматуры
ТП 902-2-396.86-КЖ-11 Секция "Г". Днище. Арматурный чертеж. Раскладка верхней арматуры
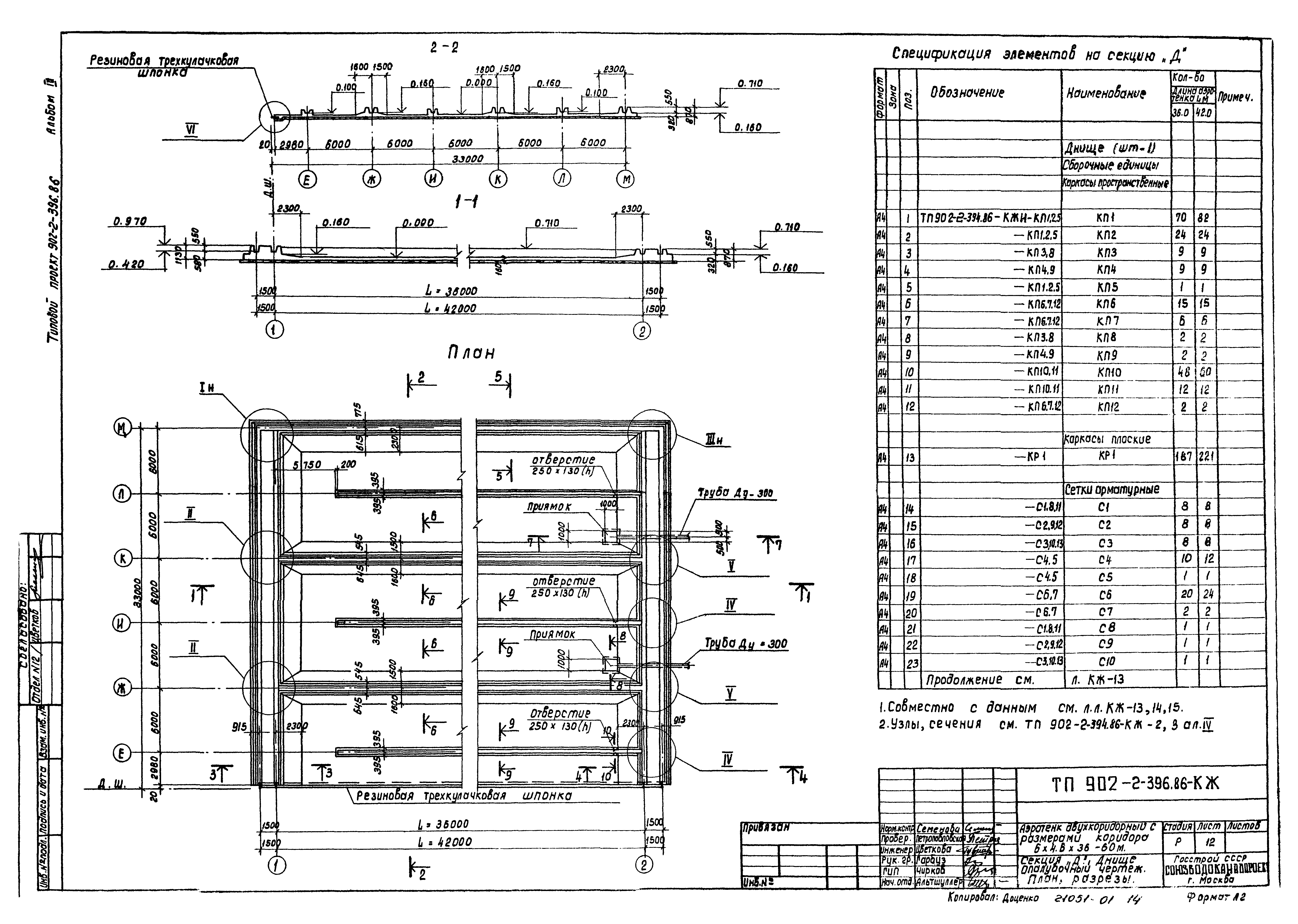
ТП 902-2-396.86-КЖ-12 Секция "Д". Днище. Опалубочный чертеж. План, разрезы
ТП 902-2-396.86-КЖ-13 Секция "Д". Днище. Спецификация элементов
ТП 902-2-396.86-КЖ-14 Секция "Д". Днище. Арматурный чертеж. Раскладка нижней арматуры
ТП 902-2-396.86-КЖ-15 Секция "Д". Днище. Арматурный чертеж. Раскладка верхней арматуры
ТП 902-2-396.86-КЖ-16 Секция "Е". Днище. Опалубочный чертеж. План, разрезы
ТП 902-2-396.86-КЖ-17 Секция "Е". Днище. Спецификация элементов
ТП 902-2-396.86-КЖ-18 Секция "Е". Днище. Арматурный чертеж. Раскладка нижней арматуры
ТП 902-2-396.86-КЖ-19 Секция "Е". Днище. Арматурный чертеж. Раскладка верхней арматуры
ТП 902-2-396.86-КЖ-20 Секция "В". Схема расположения элементов стен. План
ТП 902-2-396.86-КЖ-21 Секция "Г". Схема расположения элементов стен. План
ТП 902-2-396.86-КЖ-22 Секция "Д". Схема расположения элементов стен. План
ТП 902-2-396.86-КЖ-23 Секция "Е". Схема расположения элементов стен. План
ТП 902-2-396.86-КЖ-24 Секции "В;Г;Д;Е". Схема расположения элементов стен. Виды 1-1÷6-6
ТП 902-2-396.86-КЖ-25 Секции "В;Г;Д;Е". Схема расположения элементов стен. Виды 7-7÷13-13
ТП 902-2-396.86-КЖ-26 Секции "В;Г;Д;Е". Схема расположения элементов стен. Виды 14-14÷20-20
ТП 902-2-396.86-КЖ-27 Секции "В;Г;Д;Е". Схема расположения балок, лотков, плит на одну технологическую секцию (Lаэротенка=36м)
ТП 902-2-396.86-КЖ-28 Секции "В;Г;Д;Е". Схема расположения балок, лотков, плит на одну технологическую секцию (Lаэротенка=42м)
Разработан: Союзводоканалпроект
Утверждён:20.09.1984 Союзводоканалпроект (Soyuzvodokanalproject 46)
Расположен в:Техническая документация Строительство Справочные документы Типовые строительные конструкции, изделия и узлы Общероссийский строительный каталог Промышленные предприятия, здания и сооружения Здания и сооружения санитарно-технические Канализация Сооружения биологической (биохимической) очистки Аэротенки, аэрируемые биопруды, аэроакселаторы
Заменяет собой:
Типовой проект 902-2-396.86Типовой проект 902-2-396.86Типовой проект 902-2-396.86Типовой проект 902-2-396.86Типовой проект 902-2-396.86Типовой проект 902-2-396.86Типовой проект 902-2-396.86Типовой проект 902-2-396.86Типовой проект 902-2-396.86Типовой проект 902-2-396.86Типовой проект 902-2-396.86Типовой проект 902-2-396.86Типовой проект 902-2-396.86Типовой проект 902-2-396.86Типовой проект 902-2-396.86Типовой проект 902-2-396.86Типовой проект 902-2-396.86Типовой проект 902-2-396.86Типовой проект 902-2-396.86Типовой проект 902-2-396.86Типовой проект 902-2-396.86Типовой проект 902-2-396.86Типовой проект 902-2-396.86Типовой проект 902-2-396.86Типовой проект 902-2-396.86Типовой проект 902-2-396.86Типовой проект 902-2-396.86Типовой проект 902-2-396.86Типовой проект 902-2-396.86Типовой проект 902-2-396.86Типовой проект 902-2-396.86

© 2013 Ёшкин Кот :-) Карта сайта