| ||||||||||||||||||||||||
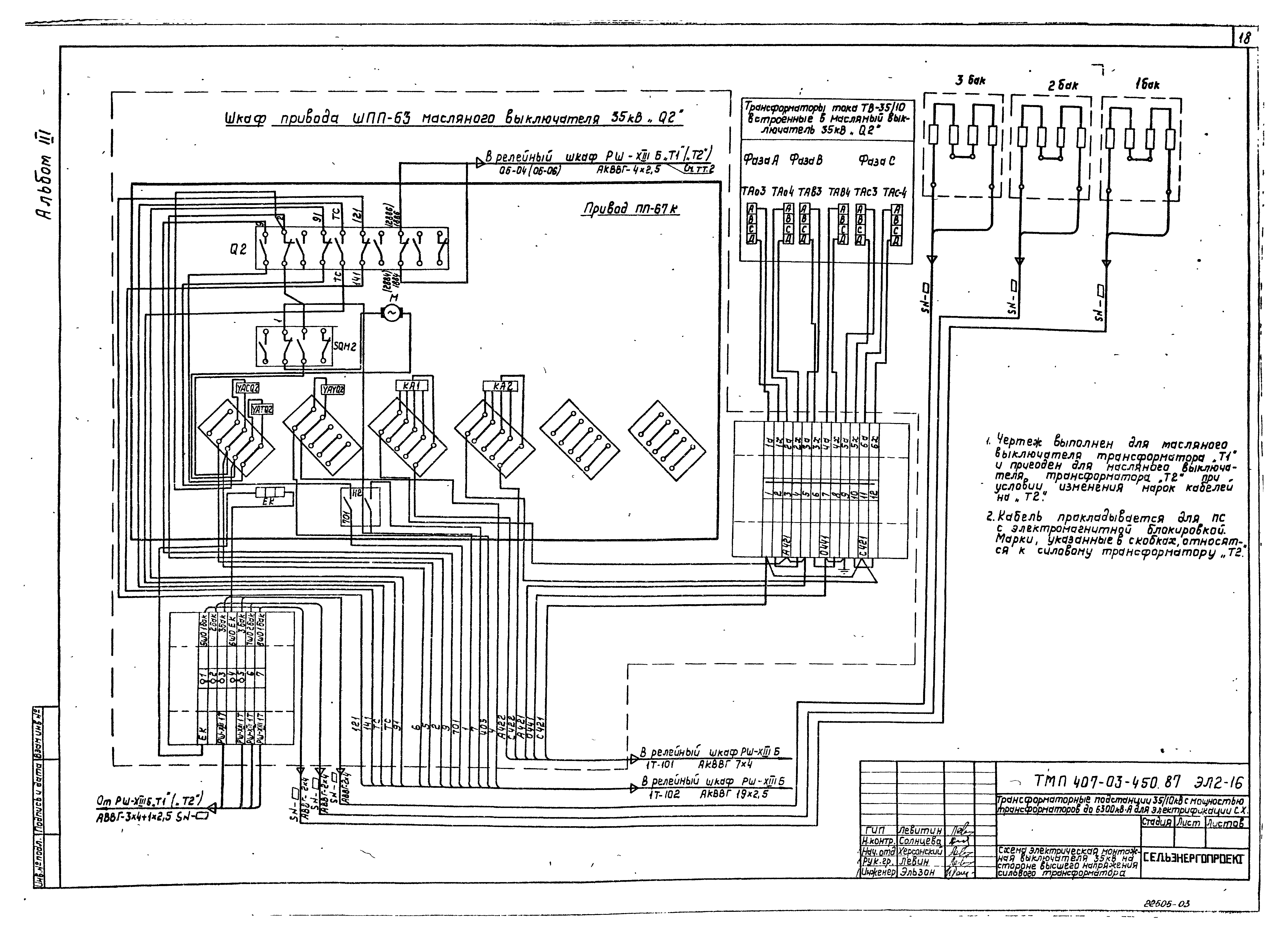
Скачать Типовые материалы для проектирования 407-03-450.87 Альбом III. Схемы внешних вторичных соединенийДата актуализации: 10.08.2017
|
| Обозначение: | Типовые материалы для проектирования 407-03-450.87 |
| Обозначение англ: | 407-03-450.87 |
| Статус: | cправочные материалы, мп, тпр |
| Название рус.: | Альбом III. Схемы внешних вторичных соединений |
| Дата добавления в базу: | 01.09.2013 |
| Дата актуализации: | 05.05.2017 |
| Дата введения: | 14.07.1987 |
| Разработан: | Сельэнергопроект Минэнерго СССР |
| Утверждён: | 14.07.1987 Минэнерго СССР (USSR Minenergo 32) |
| Расположен в: |











































