Скачать Типовой проект 407-3-191 Альбом 6. Электротехническая часть. Распределительные устройства 110 кВ типов 110-I, 110-II, 110-IIIу. Электромонтажные чертежиДата актуализации: 10.08.2017 Типовой проект 407-3-191
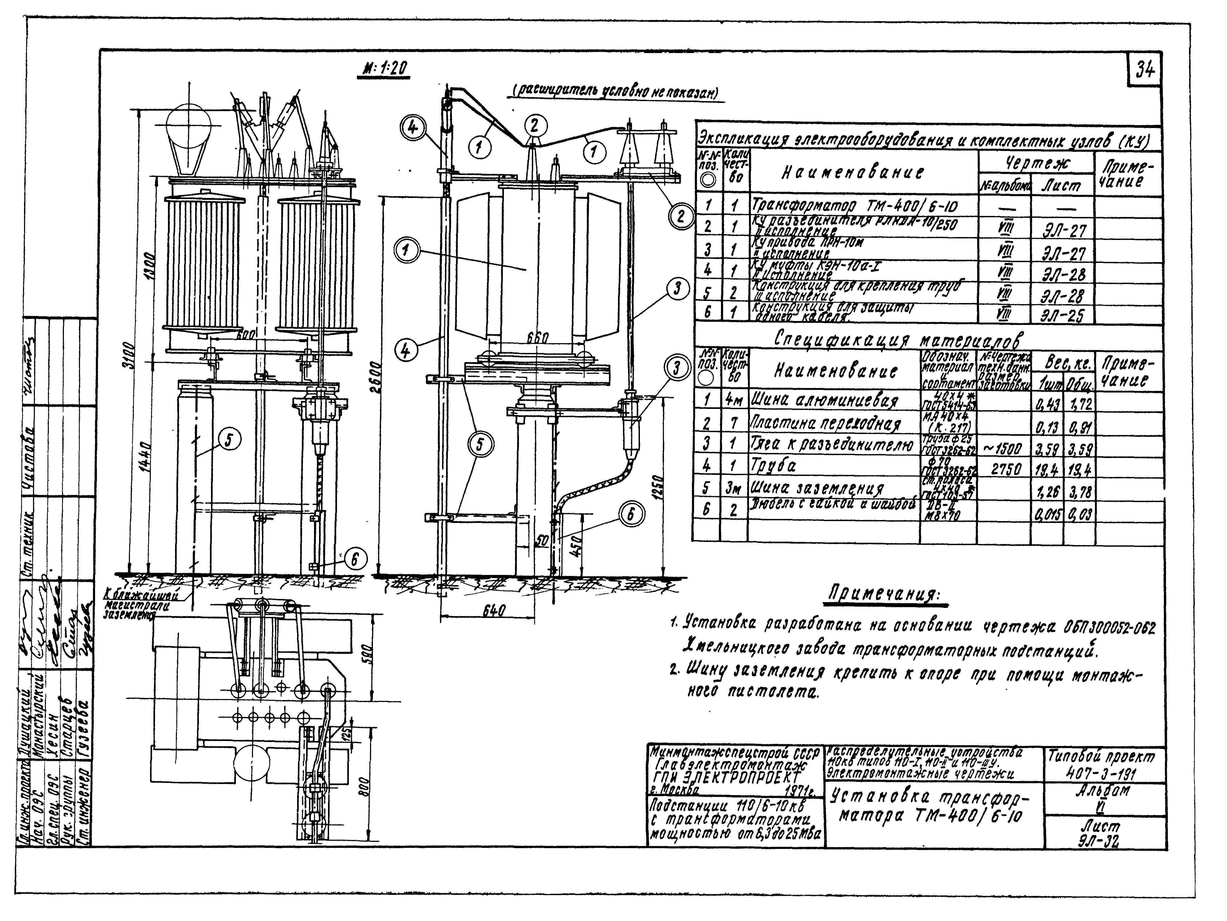
Альбом 6. Электротехническая часть. Распределительные устройства 110 кВ типов 110-I, 110-II, 110-IIIу. Электромонтажные чертежиОбозначение: | Типовой проект 407-3-191 | Обозначение англ: | 407-3-191 | Статус: | действует | Название рус.: | Альбом 6. Электротехническая часть. Распределительные устройства 110 кВ типов 110-I, 110-II, 110-IIIу. Электромонтажные чертежи | Дата добавления в базу: | 01.09.2013 | Дата актуализации: | 05.05.2017 | Оглавление: | Титульный лист Состав проекта Содержание альбома. Пояснительная записка Перечень электрооборудования и материалов Спецификация изделий монтажно-заготовительного участка План, экспликация электрооборудования и комплектных узлов, спецификация материалов Тип 110-I. Разрез 1-1 Тип 110-II. План, экспликация электрооборудования и комплектных узлов, спецификация материалов Тип 110-II. Разрез 1-1 Тип 110-II. Разрез 2-2 Тип 110-IIIу. План, экспликация электрооборудования и комплектных узлов, спецификация материалов Тип 110-IIIу. Разрез 1-1 РУ 110-I. Площадка дугогасящих катушек и трансформатора С.Н. План и разрез РУ 110-II, 110-IIIу с трансформаторами мощностью от 6,3 до 25 МВА. Площадка дугогасящих катушек и трансформаторов С.Н. План и разрез РУ 110-II, 110-IIIу с трансформаторами мощностью от 25 до 63 МВА. Площадка дугогасящих катушек и трансформаторов С.Н. План и разрез Установка разъединителя РНД3-2-110/630-1000 с приводом ПРН-220м. Общий вид, экспликация комплектных узлов и спецификация материалов Установка разъединителя РНД3-2-110/630-1000 с приводом ПРН-220м. Разрезы 1-1 и 2-2 Установка разъединителя РНД3-2-110У/630-1000 с приводом ПРН-220м. Общий вид, экспликация комплектных узлов и спецификация материалов Установка разъединителя РНД3-2-110У/630-1000 с приводом ПРН-220м. Разрезы 1-1 и 2-2 Установка отделителя ОД3-110М/630-1000 с приводом ШПОМ. Общий вид, экспликация комплектных узлов и спецификация материалов Установка отделителя ОД3-110М/630-1000 с приводом ШПОМ. Разрезы 1-1 и 2-2 Установка отделителя ОД3-110М/630-1000 с приводами ШПОМ и ПРН-110м. Общий вид, экспликация комплектных узлов и спецификация материалов Установка отделителя ОД3-110М/630-1000 с приводами ШПОМ и ПРН-110м. Разрезы 1-1 и 3-3 Установка отделителя ОД3-110М/630-1000 с приводами ШПОМ и ПРН-110м. Разрезы 2-2 и 4-4 Установка отделителя ОД-150М/630 с приводом ШПОМ. Общий вид, экспликация комплектных узлов и спецификация материалов Установка отделителя ОД-150М/630 с приводом ШПОМ. Разрезы 1-1 и 2-2 Установка короткозамыкателя К3-110М с приводом ШПКМ и трансформатором тока ТШЛ-0,5. Общий вид, экспликация комплектных узлов и спецификация материалов Установка короткозамыкателя К3-220М с приводом ШПКМ и трансформатором тока ТШЛ-0,5. Общий вид, экспликация комплектных узлов и спецификация материалов Установка разрядника РВС-110. Общий вид, экспликация комплектных узлов и спецификация материалов Установка трансформатора ТМ-63/6-10, ТМ-110/6-10 Установка трансформатора ТМ-250/6-10 Установка трансформатора ТМ-400/6-10 Установка заземляющего реактора ЗРОМ-175/6 Установка заземляющих реакторов ЗРОМ-350/6 и ЗРОМ-300/10 | Разработан: | ГПИ Электропроект
| Утверждён: | 01.06.1971 Минмонтажспецстрой СССР (USSR Minmontazhspetsstroy )
| Расположен в: |
|
                                    
|