Информационная система
«Ёшкин Кот»

Скачать базу одним архивом
Скачать обновления
История создания базы
Карта сайта

Скачать Типовой проект 903-1-270.89 Альбом 13. Воздуховоды котлоагрегата. Конструкторская документация

Дата актуализации: 10.08.2017

Типовой проект 903-1-270.89

Альбом 13. Воздуховоды котлоагрегата. Конструкторская документация

Обозначение: Типовой проект 903-1-270.89
Обозначение англ: 903-1-270.89
Статус:не определен законодательством
Название рус.:Альбом 13. Воздуховоды котлоагрегата. Конструкторская документация
Дата добавления в базу:01.09.2013
Дата актуализации:05.05.2017
Дата введения:12.07.1989
Оглавление:ТП 903-1-270.89 Содержание
ТП 903-1-270.89 Б1В460.000 Воздуховоды котлоагрегата Е-10-1,4,0. Вариант-каменные угли
ТП 903-1-270.89 Б1В460.001 Скоба
ТП 903-1-270.89 Б1В460.000 СБ Воздуховоды котлоагрегата Е-10-1,4,0. Вариант-каменные угли. Сборочный чертеж
ТП 903-1-270.89 Б1В460.000 ВС Ведомость спецификаций
ТП 903-1-270.89 Б1В460.002 Болт
ТП 903-1-270.89 Б1В460.003 Стяжка
ТП 903-1-270.89 Б1В460.045 Косынка
ТП 903-1-270.89 Б1В460.010 Короб всасывающий
ТП 903-1-270.89 Б1В460.010 СБ Короб всасывающий. Сборочный чертеж
ТП 903-1-270.89 Б1В460.020 СБ Корпус. Сборочный чертеж
ТП 903-1-270.89 Б1В460.040 СБ Фланец. Сборочный чертеж
ТП 903-1-270.89 Б1В460.014 Боковина
ТП 903-1-270.89 Б1В460.020 Корпус
ТП 903-1-270.89 Б1В460.015 Стенка
ТП 903-1-270.89 Б1В460.016 Стенка
ТП 903-1-270.89 Б1В460.018 Ребро
ТП 903-1-270.89 Б1В460.017 Ребро
ТП 903-1-270.89 Б1В460.050 СБ Фланец. Сборочный чертеж
ТП 903-1-270.89 Б1В460.050 Фланец
ТП 903-1-270.89 Б1В460.030 Шибер
ТП 903-1-270.89 Б1В460.040 Фланец
ТП 903-1-270.89 Б1В460.034 Полотно
ТП 903-1-270.89 Б1В460.035 Ребро
ТП 903-1-270.89 Б1В460.032 Ось
ТП 903-1-270.89 Б1В460.060 Заслонка
ТП 903-1-270.89 Б1В460.030 СБ Шибер. Сборочный чертеж
ТП 903-1-270.89 Б1В460.060 СБ Заслонка. Сборочный чертеж
ТП 903-1-270.89 Б1В460.033 Ось
ТП 903-1-270.89 Б1В460.011 Кольцо
ТП 903-1-270.89 Б1В460.012 Бобышка
ТП 903-1-270.89 Б1В460.013 Бобышка
ТП 903-1-270.89 Б1В460.070 Секция
ТП 903-1-270.89 Б1В460.080 Фланец
ТП 903-1-270.89 Б1В460.070 СБ Секция. Сборочный чертеж
ТП 903-1-270.89 Б1В460.090 СБ Опора. Сборочный чертеж
ТП 903-1-270.89 Б1В460.080 СБ Фланец. Сборочный чертеж
ТП 903-1-270.89 Б1В460.090 Опора
ТП 903-1-270.89 Б1В460.110 Переход
ТП 903-1-270.89 Б1В460.100 СБ Секция. Сборочный чертеж
ТП 903-1-270.89 Б1В460.110 СБ Переход. Сборочный чертеж
ТП 903-1-270.89 Б1В460.052 Стенка
ТП 903-1-270.89 Б1В460.051 Стенка
ТП 903-1-270.89 Б1В460.100 Секция
ТП 903-1-270.89 Б1В460.120 СБ Фланец. Сборочный чертеж
ТП 903-1-270.89 Б1В460.053 Ребро
ТП 903-1-270.89 Б1В460.120 Фланец
ТП 903-1-270.89 Б1В460.130 Секция
ТП 903-1-270.89 Б1В460.130 СБ Секция. Сборочный чертеж
ТП 903-1-270.89 Б1В460.056 Фланец
ТП 903-1-270.89 Б1В460.057 Обечайка
ТП 903-1-270.89 Б1В460.150 СБ Фланец. Сборочный чертеж
ТП 903-1-270.89 Б1В460.140 Отвод
ТП 903-1-270.89 Б1В460.150 Фланец
ТП 903-1-270.89 Б1В460.160 Секция
ТП 903-1-270.89 Б1В460.190 Отвод
ТП 903-1-270.89 Б1В460.140 СБ Отвод. Сборочный чертеж
ТП 903-1-270.89 Б1В460.160 СБ Секция. Сборочный чертеж
ТП 903-1-270.89 Б1В460.058 Боковина
ТП 903-1-270.89 Б1В460.059 Стенка
ТП 903-1-270.89 Б1В460.064 Стенка
ТП 903-1-270.89 Б1В460.065 Стенка
ТП 903-1-270.89 Б1В460.066 Стенка
ТП 903-1-270.89 Б1В460.067 Стенка
ТП 903-1-270.89 Б1В460.082 Ребро
ТП 903-1-270.89 Б1В460.083 Стенка
ТП 903-1-270.89 Б1В460.170 СБ Секция. Сборочный чертеж
ТП 903-1-270.89 Б1В460.170 Секция
ТП 903-1-270.89 Б1В460.180 Секция
ТП 903-1-270.89 Б1В460.180 СБ Секция. Сборочный чертеж
ТП 903-1-270.89 Б1В460.190 СБ Отвод. Сборочный чертеж
ТП 903-1-270.89 Б1В460.230 СБ Фланец. Сборочный чертеж
ТП 903-1-270.89 Б1В460.087 Стенка
ТП 903-1-270.89 Б1В460.200 Секция
ТП 903-1-270.89 Б1В460.200 СБ Секция. Сборочный чертеж
ТП 903-1-270.89 Б1В460.210 Секция
ТП 903-1-270.89 Б1В460.210 СБ Секция. Сборочный чертеж
ТП 903-1-270.89 Б1В460.220 Отвод
ТП 903-1-270.89 Б1В460.230 Фланец
ТП 903-1-270.89 Б1В460.240 Секция
ТП 903-1-270.89 Б1В460.220 СБ Отвод. Сборочный чертеж
ТП 903-1-270.89 Б1В460.240 СБ Секция. Сборочный чертеж
ТП 903-1-270.89 Б1В460.250 Отвод
ТП 903-1-270.89 Б1В460.260 Фланец
ТП 903-1-270.89 Б1В460.270 Секция
ТП 903-1-270.89 Б1В460.280 Отвод
ТП 903-1-270.89 Б1В460.250 СБ Отвод. Сборочный чертеж
ТП 903-1-270.89 Б1В460.260 СБ Фланец. Сборочный чертеж
ТП 903-1-270.89 Б1В460.106 Стенка
ТП 903-1-270.89 Б1В460.350 СБ Опора под карман. Сборочный чертеж
ТП 903-1-270.89 Б1В460.270 СБ Секция. Сборочный чертеж
ТП 903-1-270.89 Б1В460.280 СБ Отвод. Сборочный чертеж
ТП 903-1-270.89 Б1В460.300 Фланец
ТП 903-1-270.89 Б1В460.300 СБ Фланец. Сборочный чертеж
ТП 903-1-270.89 Б1В460.290 Отвод
ТП 903-1-270.89 Б1В460.310 Секция
ТП 903-1-270.89 Б1В460.290 СБ Отвод. Сборочный чертеж
ТП 903-1-270.89 Б1В460.310 СБ Секция. Сборочный чертеж
ТП 903-1-270.89 Б1В460.320 Подвеска
ТП 903-1-270.89 Б1В460.320 СБ Подвеска. Сборочный чертеж
ТП 903-1-270.89 Б1В460.330 Проушина с тягой
ТП 903-1-270.89 Б1В460.330 СБ Проушина с тягой. Сборочный чертеж
ТП 903-1-270.89 Б1В460.118 Проушина
ТП 903-1-270.89 Б1В460.119 Ушко
ТП 903-1-270.89 Б1В460.340 Шибер
ТП 903-1-270.89 Б1В460.340 СБ Шибер. Сборочный чертеж
ТП 903-1-270.89 Б1В460.123 Фланец
ТП 903-1-270.89 Б1В460.124 Рамка
ТП 903-1-270.89 Б1В460.117 Кронштейн
ТП 903-1-270.89 Б1В460.121 Тяга
ТП 903-1-270.89 Б1В460.125 Полотно
ТП 903-1-270.89 Б1В460.127 Угольник
ТП 903-1-270.89 Б1В460.350 Опора под карман
ТП 903-1-270.89 Б1В461.000 Воздуховоды котлоагрегата Е-10-1,4,0. Вариант-бурые угли
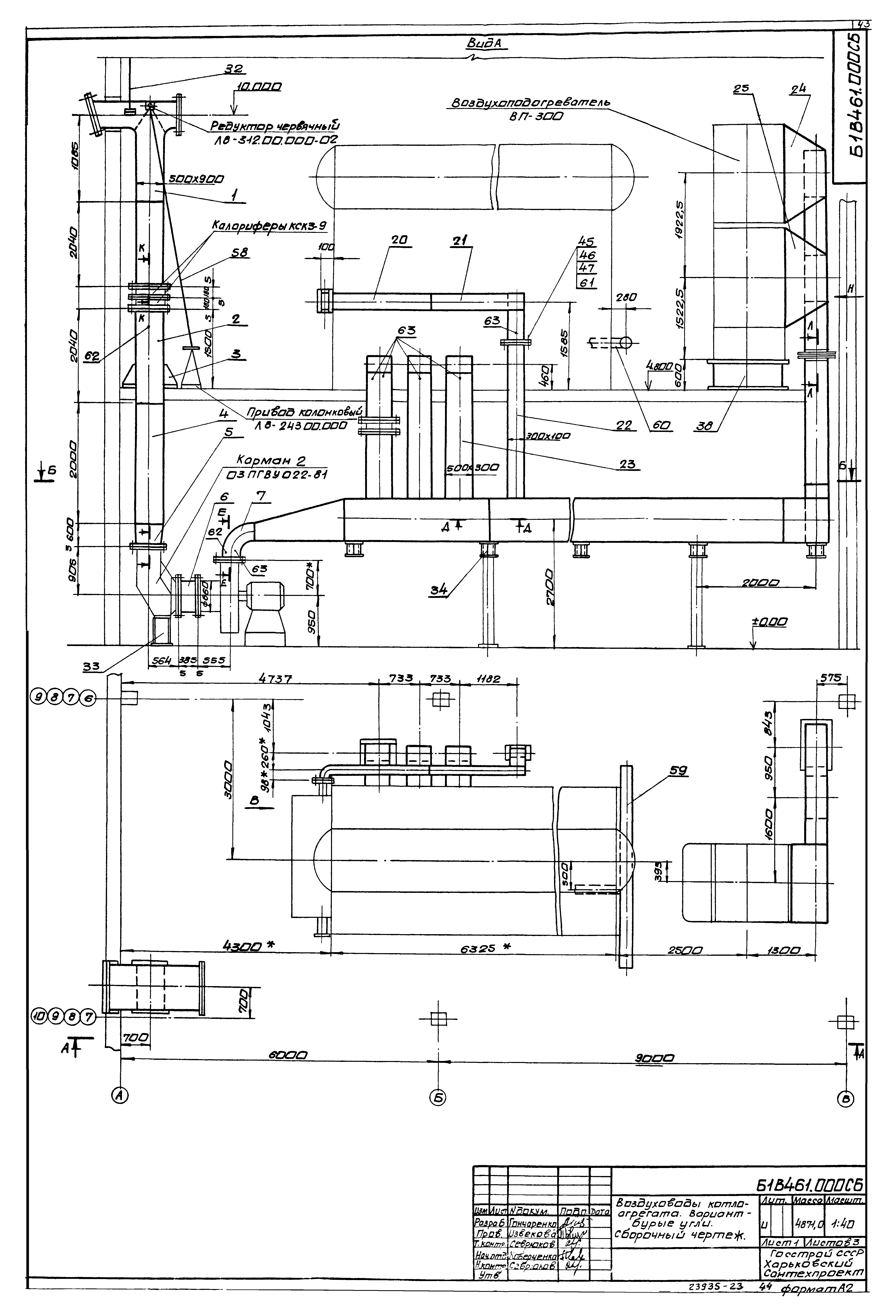
ТП 903-1-270.89 Б1В461.000 СБ Воздуховоды котлоагрегата Е-10-1,4,0. Вариант-бурые угли. Сборочный чертеж
ТП 903-1-270.89 Б1В461.010 Секция
ТП 903-1-270.89 Б1В461.000 ВС Ведомость спецификаций
ТП 903-1-270.89 Б1В461.010 СБ Секция. Сборочный чертеж
ТП 903-1-270.89 Б1В461.020 СБ Секция. Сборочный чертеж
ТП 903-1-270.89 Б1В461.020 Секция
ТП 903-1-270.89 Б1В461.030 Переход
ТП 903-1-270.89 Б1В461.015 Ребро
ТП 903-1-270.89 Б1В461.013 Стенка
ТП 903-1-270.89 Б1В461.014 Стенка
ТП 903-1-270.89 Б1В461.030 СБ Переход. Сборочный чертеж
ТП 903-1-270.89 Б1В461.040 Секция
ТП 903-1-270.89 Б1В461.040 СБ Секция. Сборочный чертеж
ТП 903-1-270.89 Б1В461.050 Секция
ТП 903-1-270.89 Б1В461.050 СБ Секция. Сборочный чертеж
ТП 903-1-270.89 Б1В461.026 Стенка
ТП 903-1-270.89 Б1В461.027 Стенка
ТП 903-1-270.89 Б1В461.060 Переход
ТП 903-1-270.89 Б1В461.070 Переход
ТП 903-1-270.89 Б1В461.060 СБ Переход. Сборочный чертеж
ТП 903-1-270.89 Б1В461.070 СБ Переход. Сборочный чертеж
ТП 903-1-270.89 Б1В461.080 Секция
ТП 903-1-270.89 Б1В461.090 Отвод
ТП 903-1-270.89 Б1В461.080 СБ Секция. Сборочный чертеж
ТП 903-1-270.89 Б1В461.038 Ребро
ТП 903-1-270.89 Б1В461.090 СБ Отвод. Сборочный чертеж
ТП 903-1-270.89 Б1В461.100 СБ Секция. Сборочный чертеж
ТП 903-1-270.89 Б1В461.100 Секция
ТП 903-1-270.89 Б1В461.120 Секция
ТП 903-1-270.89 Б1В461.110 СБ Секция. Сборочный чертеж
ТП 903-1-270.89 Б1В461.120 СБ Секция. Сборочный чертеж
ТП 903-1-270.89 Б1В461.110 Секция
ТП 903-1-270.89 Б1В461.130 Рама
ТП 903-1-270.89 Б1В461.130 СБ Рама. Сборочный чертеж
ТП 903-1-270.89 Б1В461.052 Косынка
ТП 903-1-270.89 Б1В461.053 Косынка
Разработан: Харьковский Промстройниипроект
Харьковский Сантехпроект
Утверждён:12.07.1989 Сантехниипроект (10)
Издан: ЦИТП Госстроя СССР (CITP, Gosstroy (USSR) 1990 г. )
Расположен в:Техническая документация Строительство Справочные документы Типовые строительные конструкции, изделия и узлы Общероссийский строительный каталог Промышленные предприятия, здания и сооружения Здания и сооружения санитарно-технические Теплоснабжение Котельные установки Закрытые системы теплоснабжения Топливо - каменные и бурые угли
Заменяет собой:
Типовой проект 903-1-270.89Типовой проект 903-1-270.89Типовой проект 903-1-270.89Типовой проект 903-1-270.89Типовой проект 903-1-270.89Типовой проект 903-1-270.89Типовой проект 903-1-270.89Типовой проект 903-1-270.89Типовой проект 903-1-270.89Типовой проект 903-1-270.89Типовой проект 903-1-270.89Типовой проект 903-1-270.89Типовой проект 903-1-270.89Типовой проект 903-1-270.89Типовой проект 903-1-270.89Типовой проект 903-1-270.89Типовой проект 903-1-270.89Типовой проект 903-1-270.89Типовой проект 903-1-270.89Типовой проект 903-1-270.89Типовой проект 903-1-270.89Типовой проект 903-1-270.89Типовой проект 903-1-270.89Типовой проект 903-1-270.89Типовой проект 903-1-270.89Типовой проект 903-1-270.89Типовой проект 903-1-270.89Типовой проект 903-1-270.89Типовой проект 903-1-270.89Типовой проект 903-1-270.89Типовой проект 903-1-270.89Типовой проект 903-1-270.89Типовой проект 903-1-270.89Типовой проект 903-1-270.89Типовой проект 903-1-270.89Типовой проект 903-1-270.89Типовой проект 903-1-270.89Типовой проект 903-1-270.89Типовой проект 903-1-270.89Типовой проект 903-1-270.89Типовой проект 903-1-270.89Типовой проект 903-1-270.89Типовой проект 903-1-270.89Типовой проект 903-1-270.89Типовой проект 903-1-270.89Типовой проект 903-1-270.89Типовой проект 903-1-270.89Типовой проект 903-1-270.89Типовой проект 903-1-270.89Типовой проект 903-1-270.89Типовой проект 903-1-270.89Типовой проект 903-1-270.89Типовой проект 903-1-270.89Типовой проект 903-1-270.89Типовой проект 903-1-270.89Типовой проект 903-1-270.89Типовой проект 903-1-270.89Типовой проект 903-1-270.89Типовой проект 903-1-270.89Типовой проект 903-1-270.89Типовой проект 903-1-270.89

© 2013 Ёшкин Кот :-) Карта сайта