Информационная система
«Ёшкин Кот»

Скачать базу одним архивом
Скачать обновления
История создания базы
Карта сайта

Скачать Типовой проект 903-1-270.89 Альбом 10. Часть 1. Блоки тепломеханического оборудования. Конструкторская документация

Дата актуализации: 10.08.2017

Типовой проект 903-1-270.89

Альбом 10. Часть 1. Блоки тепломеханического оборудования. Конструкторская документация

Обозначение: Типовой проект 903-1-270.89
Обозначение англ: 903-1-270.89
Статус:не определен законодательством
Название рус.:Альбом 10. Часть 1. Блоки тепломеханического оборудования. Конструкторская документация
Дата добавления в базу:01.09.2013
Дата актуализации:05.05.2017
Дата введения:12.07.1989
Оглавление: Содержание альбома 10
Общие данные
Б10А428.000 Блок эжекторов вакуумного деаэратора
Б10А428.000ВП Ведомость покупных изделий
Б10А428.000СБ Блок эжекторов вакуумного деаэратора. Сборочный чертеж
Б10А428.010СБ Блок №1. Сборочный чертеж
Б10А428.004 Патрубок
Б10А428.005 Патрубок
Б10А428.010 Блок №1
Б10А428.020СБ Блок №2. Сборочный чертеж
Б10А428.030СБ Блок №3. Сборочный чертеж
Б10А428.020 Блок №2
Б10А428.030 Блок №3
Б10А428.040СБ Рама. Сборочный чертеж
Б10А428.040 Рама
Б10А428.001 Прокладка
Б10А429.000 Блок подготовки перегретой воды
Б10А428.003 Переход
Б10А429.000СБ Блок подготовки перегретой воды. Сборочный чертеж
Б10А429.000ВС Ведомость спецификаций
Б10А429.000ВП Ведомость покупных изделий
Б10А429.010 Трубопровод пара
Б10А429.010СБ Трубопровод пара. Сборочный чертеж
Б10А429.020 Блок №1
Б10А429.020СБ Блок №1. Сборочный чертеж
Б10А429.030СБ Блок №2. Сборочный чертеж
Б10А429.005 Патрубок
Б10А429.006 Патрубок
Б10А429.040СБ Блок №3. Сборочный чертеж
Б10А429.030 Блок №2
Б10А429.040 Блок №3
Б10А429.050 Трубопровод исходной омагниченной воды
Б10А429.060 Блок №4
Б10А429.070 Блок №5
Б10А429.050 Трубопровод исходной омагниченной воды
Б10А429.060СБ Блок №4. Сборочный чертеж
Б10А429.070СБ Блок №5. Сборочный чертеж
Б10А429.008 Патрубок
Б10А429.080 Трубопровод перегретой воды
Б10А429.090 Блок №6
Б10А429.100 Блок №7
Б10А429.080СБ Трубопровод перегретой воды. Сборочный чертеж
Б10А429.100СБ Блок №7. Сборочный чертеж
Б10А429.110СБ Блок №8. Сборочный чертеж
Б10А429.090СБ Блок №6. Сборочный чертеж
Б10А429.001 Прокладка
Б10А429.003 Переход
Б10А429.110 Блок №8
Б10А429.130 Установка термобаллона регулятора РТ-ДО-50
Б10А429.120СБ Рама. Сборочный чертеж
Б10А429.018 Косынка
Б10А429.130СБ Установка термобаллона регулятора РТ-ДО-50. Сборочный чертеж
Б10А429.120 Рама
Б10А430.000 Блок подогревателей горячего водоснабжения
Б10А430.010 Трубопровод пара
Б10А430.000СБ Блок подогревателей горячего водоснабжения. Сборочный чертеж
Б10А430.000ВС Ведомость спецификаций
Б10А430.000ВП Ведомость покупных изделий
Б10А429.025 Патрубок
Б10А429.026 Фланец
Б10А430.010СБ Трубопровод пара. Сборочный чертеж
Б10А430.020СБ Блок №1. Сборочный чертеж
Б10А430.020 Блок №1
Б10А430.030 Блок №2
Б10А430.030СБ Блок №2. Сборочный чертеж
Б10А430.040 Блок №3
Б10А430.040СБ Блок №3. Сборочный чертеж
Б10А430.050 Блок №4
Б10А430.050СБ Блок №4. Сборочный чертеж
Б10А429.003 Патрубок
Б10А429.004 Патрубок
Б10А430.060 Трубопровод исходной омагниченной воды
Б10А430.070 Блок №5
Б10А430.080 Трубопровод перегретой воды
Б10А430.070СБ Блок №5. Сборочный чертеж
Б10А430.060СБ Трубопровод исходной омагниченной воды. Сборочный чертеж
Б10А430.090 Блок №8
Б10А430.090СБ Блок №8. Сборочный чертеж
Б10А430.080СБ Трубопровод перегретой воды. Сборочный чертеж
Б10А430.100СБ Рама. Сборочный чертеж
Б10А430.100 Рама
Б10А430.110СБ Установка термобаллона регулятора РТ-ДО-40. Сборочный чертеж
Б10А430.110 Установка термобаллона регулятора РТ-ДО-40
Б10А430.018 Патрубок
Б10А430.017 Фланец
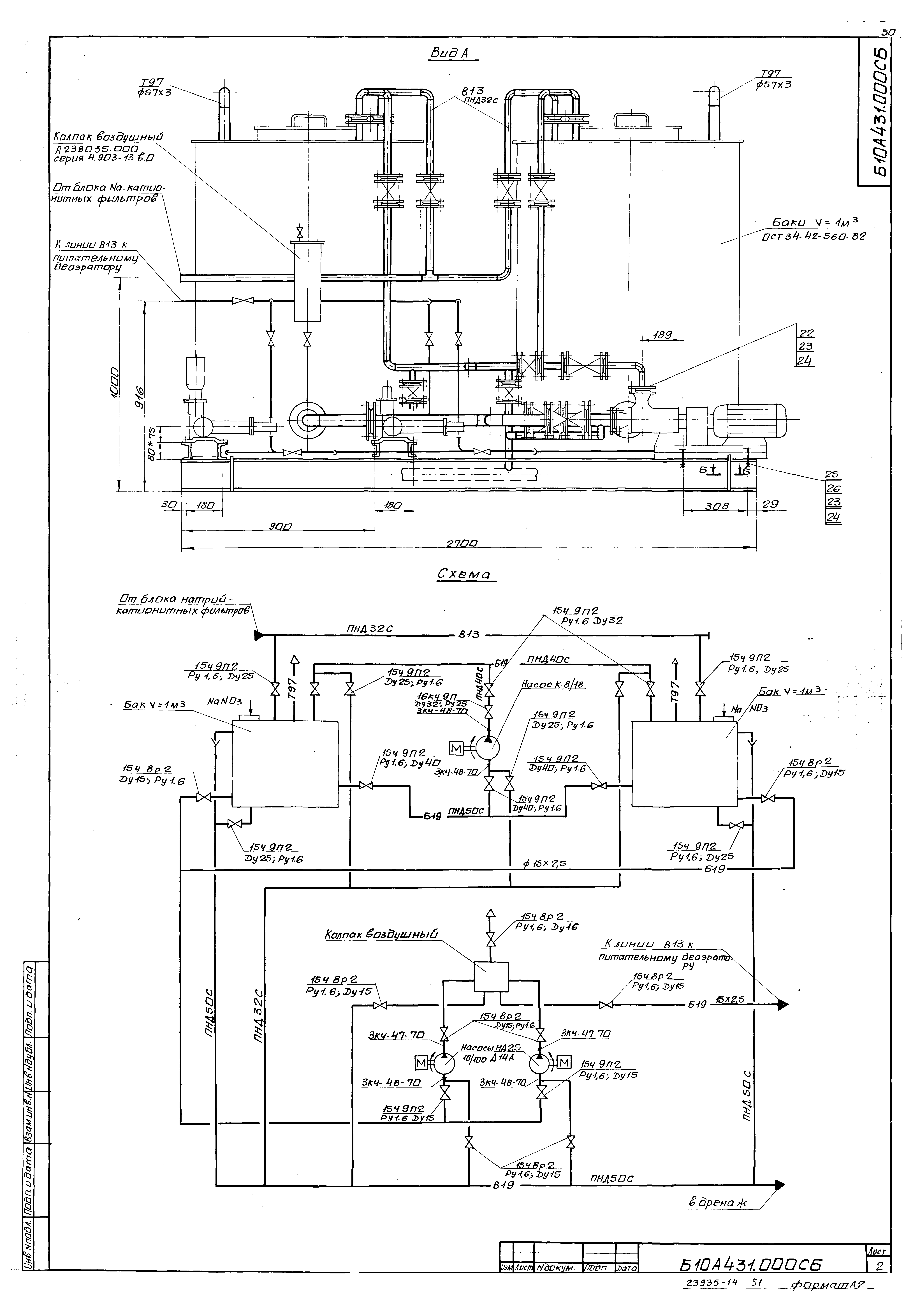
Б10А431.000 Блок нитрирования химобработанной воды
Б10А431.000СБ Блок нитрирования химобработанной воды. Сборочный чертеж
Б10А431.200 Рама
Б10А431.000ВП Ведомость покупных изделий
Б10А431.000ВС Ведомость спецификаций
Б10А431.190СБ Рама. Сборочный чертеж
Б10А431.010 Оборудование бака
Б10А431.020 Оборудование бака
Б10А431.010СБ Оборудование бака. Сборочный чертеж
Б10А431.020СБ Оборудование бака. Сборочный чертеж
Б10А431.008 Отвод
Б10А431.015 Отвод
Б10А431.030 Трубопровод натрий-катионирования
Б10А431.040 Блок №1
Б10А431.040СБ Блок №1. Сборочный чертеж
Б10А431.050СБ Блок №2. Сборочный чертеж
Б10А431.030СБ Трубопровод натрий-катионирования. Сборочный чертеж
Б10А431.060СБ Трубопровод. Сборочный чертеж
Б10А431.050 Блок №2
Б10А431.060 Трубопровод
Б10А431.070 Блок №3
Б10А431.080 Блок №4
Б10А431.070СБ Блок №3. Сборочный чертеж
Б10А431.080СБ Блок №4. Сборочный чертеж
Б10А431.090СБ Блок №5. Сборочный чертеж
Б10А431.090 Блок №5
Б10А431.100 Блок №6
Б10А431.100СБ Блок №6. Сборочный чертеж
Б10А431.110 Трубопровод
Б10А431.120 Блок №7
Б10А431.110СБ Трубопровод. Сборочный чертеж
Б10А431.120СБ Блок №7. Сборочный чертеж
Б10А431.130СБ Блок №8. Сборочный чертеж
Б10А431.130 Блок №8
Б10А431.140 Блок №9
Б10А431.150 Трубопровод дренажа
Б10А431.140СБ Блок №9. Сборочный чертеж
Б10А431.150СБ Трубопровод дренажа. Сборочный чертеж
Б10А431.160 Блок №10
Б10А431.160СБ Блок №10. Сборочный чертеж
Б10А431.053 Патрубок
Б10А431.054 Патрубок
Б10А431.055 Патрубок
Б10А431.056 Воронка
Б10А431.170СБ Блок №11. Сборочный чертеж
Б10А431.058 Патрубок
Б10А431.019 Фланец
Б10А431.170 Блок №11
Б10А431.180 Статив
Б10А431.190 Рама
Б10А431.180СБ Статив. Сборочный чертеж
Б10А431.200СБ Рама. Сборочный чертеж
Б10А431.200 Рама
Разработан: Харьковский Промстройниипроект
Харьковский Сантехпроект
Утверждён:12.07.1989 Сантехниипроект (10)
Расположен в:Техническая документация Строительство Справочные документы Типовые строительные конструкции, изделия и узлы Общероссийский строительный каталог Промышленные предприятия, здания и сооружения Здания и сооружения санитарно-технические Теплоснабжение Котельные установки Закрытые системы теплоснабжения Топливо - каменные и бурые угли
Заменяет собой:
Типовой проект 903-1-270.89Типовой проект 903-1-270.89Типовой проект 903-1-270.89Типовой проект 903-1-270.89Типовой проект 903-1-270.89Типовой проект 903-1-270.89Типовой проект 903-1-270.89Типовой проект 903-1-270.89Типовой проект 903-1-270.89Типовой проект 903-1-270.89Типовой проект 903-1-270.89Типовой проект 903-1-270.89Типовой проект 903-1-270.89Типовой проект 903-1-270.89Типовой проект 903-1-270.89Типовой проект 903-1-270.89Типовой проект 903-1-270.89Типовой проект 903-1-270.89Типовой проект 903-1-270.89Типовой проект 903-1-270.89Типовой проект 903-1-270.89Типовой проект 903-1-270.89Типовой проект 903-1-270.89Типовой проект 903-1-270.89Типовой проект 903-1-270.89Типовой проект 903-1-270.89Типовой проект 903-1-270.89Типовой проект 903-1-270.89Типовой проект 903-1-270.89Типовой проект 903-1-270.89Типовой проект 903-1-270.89Типовой проект 903-1-270.89Типовой проект 903-1-270.89Типовой проект 903-1-270.89Типовой проект 903-1-270.89Типовой проект 903-1-270.89Типовой проект 903-1-270.89Типовой проект 903-1-270.89Типовой проект 903-1-270.89Типовой проект 903-1-270.89Типовой проект 903-1-270.89Типовой проект 903-1-270.89Типовой проект 903-1-270.89Типовой проект 903-1-270.89Типовой проект 903-1-270.89Типовой проект 903-1-270.89Типовой проект 903-1-270.89Типовой проект 903-1-270.89Типовой проект 903-1-270.89Типовой проект 903-1-270.89Типовой проект 903-1-270.89Типовой проект 903-1-270.89Типовой проект 903-1-270.89Типовой проект 903-1-270.89Типовой проект 903-1-270.89Типовой проект 903-1-270.89Типовой проект 903-1-270.89Типовой проект 903-1-270.89Типовой проект 903-1-270.89Типовой проект 903-1-270.89Типовой проект 903-1-270.89Типовой проект 903-1-270.89Типовой проект 903-1-270.89Типовой проект 903-1-270.89Типовой проект 903-1-270.89Типовой проект 903-1-270.89Типовой проект 903-1-270.89Типовой проект 903-1-270.89Типовой проект 903-1-270.89Типовой проект 903-1-270.89Типовой проект 903-1-270.89Типовой проект 903-1-270.89

© 2013 Ёшкин Кот :-) Карта сайта