Информационная система
«Ёшкин Кот»

Скачать базу одним архивом
Скачать обновления
История создания базы
Карта сайта

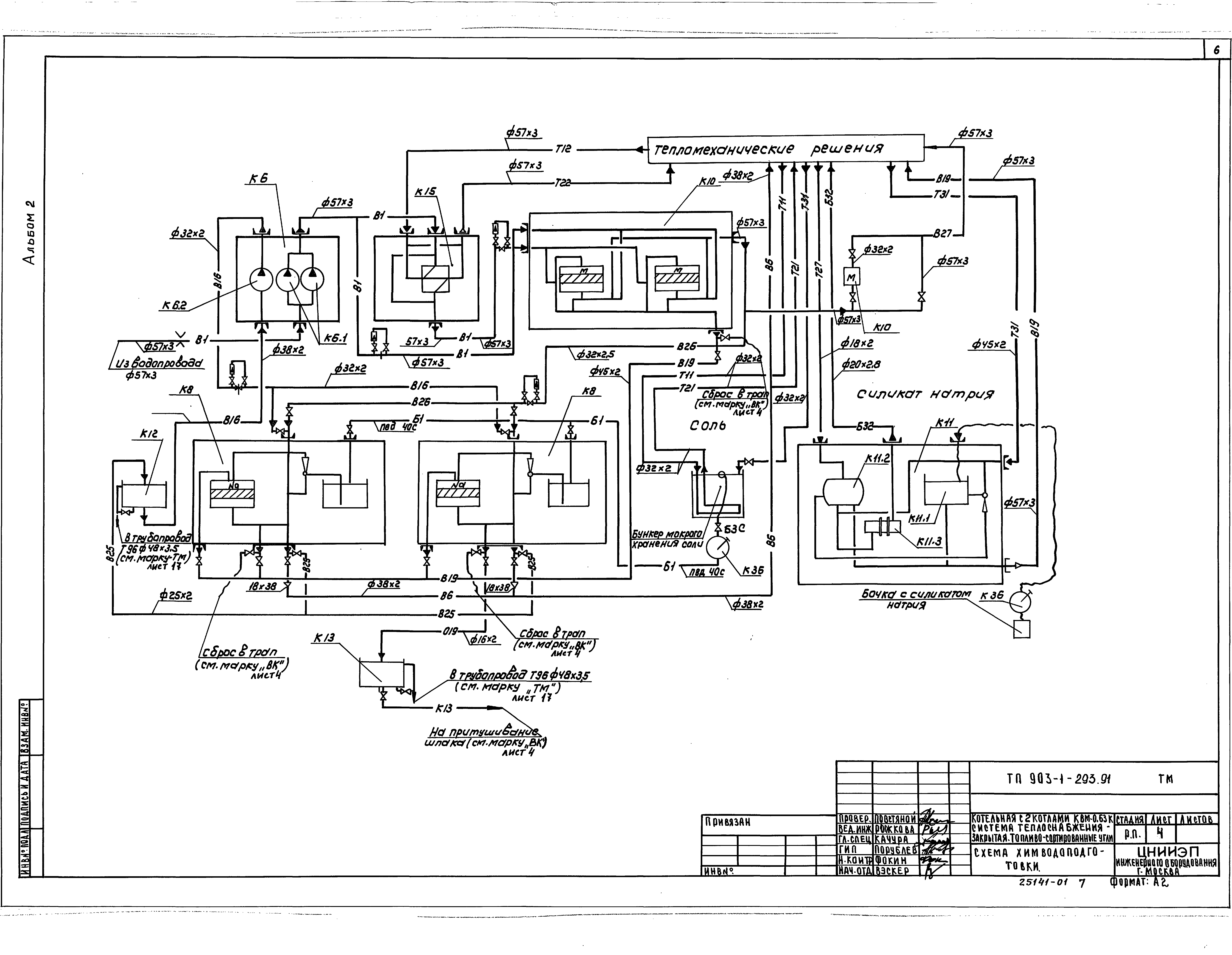
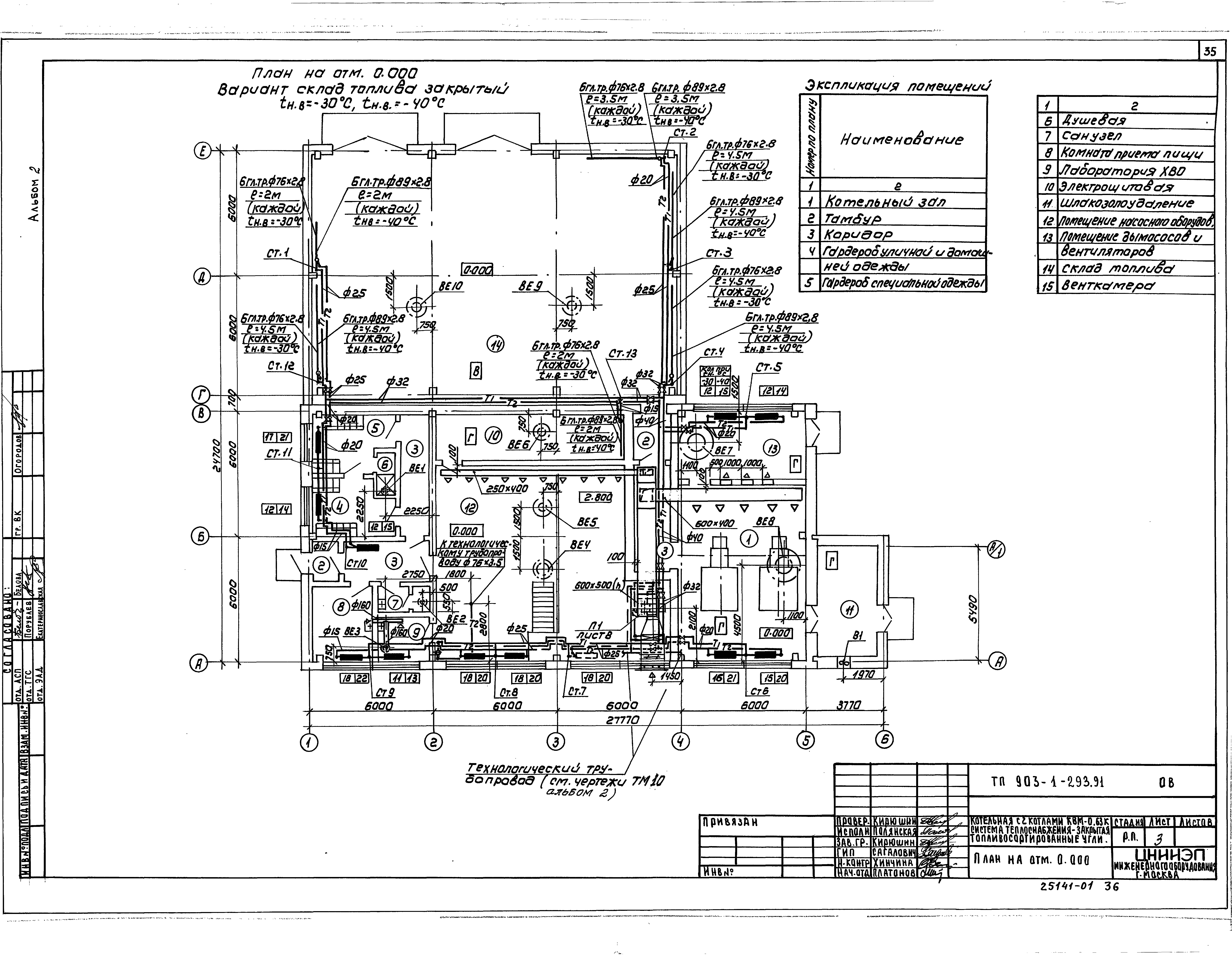
Скачать Типовой проект 903-1-293.91 Альбом 2. Тепломеханические решения. Отопление и вентиляция. Внутренний водопровод и канализация

Дата актуализации: 10.08.2017

Типовой проект 903-1-293.91

Альбом 2. Тепломеханические решения. Отопление и вентиляция. Внутренний водопровод и канализация

Обозначение: Типовой проект 903-1-293.91
Обозначение англ: 903-1-293.91
Статус:не определен законодательством
Название рус.:Альбом 2. Тепломеханические решения. Отопление и вентиляция. Внутренний водопровод и канализация
Дата добавления в базу:01.09.2013
Дата актуализации:05.05.2017
Дата введения:05.09.1991
Разработан: ЦНИИЭП инженерного оборудования
Утверждён:05.09.1991 Госкомархитектура (125)
Расположен в:Техническая документация Строительство Справочные документы Типовые строительные конструкции, изделия и узлы Общероссийский строительный каталог Промышленные предприятия, здания и сооружения Здания и сооружения санитарно-технические Теплоснабжение Котельные установки Закрытые системы теплоснабжения Топливо - каменные и бурые угли
Типовой проект 903-1-293.91Типовой проект 903-1-293.91Типовой проект 903-1-293.91Типовой проект 903-1-293.91Типовой проект 903-1-293.91Типовой проект 903-1-293.91Типовой проект 903-1-293.91Типовой проект 903-1-293.91Типовой проект 903-1-293.91Типовой проект 903-1-293.91Типовой проект 903-1-293.91Типовой проект 903-1-293.91Типовой проект 903-1-293.91Типовой проект 903-1-293.91Типовой проект 903-1-293.91Типовой проект 903-1-293.91Типовой проект 903-1-293.91Типовой проект 903-1-293.91Типовой проект 903-1-293.91Типовой проект 903-1-293.91Типовой проект 903-1-293.91Типовой проект 903-1-293.91Типовой проект 903-1-293.91Типовой проект 903-1-293.91Типовой проект 903-1-293.91Типовой проект 903-1-293.91Типовой проект 903-1-293.91Типовой проект 903-1-293.91Типовой проект 903-1-293.91Типовой проект 903-1-293.91Типовой проект 903-1-293.91Типовой проект 903-1-293.91Типовой проект 903-1-293.91Типовой проект 903-1-293.91Типовой проект 903-1-293.91Типовой проект 903-1-293.91Типовой проект 903-1-293.91Типовой проект 903-1-293.91Типовой проект 903-1-293.91Типовой проект 903-1-293.91Типовой проект 903-1-293.91Типовой проект 903-1-293.91Типовой проект 903-1-293.91Типовой проект 903-1-293.91Типовой проект 903-1-293.91Типовой проект 903-1-293.91Типовой проект 903-1-293.91Типовой проект 903-1-293.91Типовой проект 903-1-293.91

© 2013 Ёшкин Кот :-) Карта сайта