Информационная система
«Ёшкин Кот»

Скачать базу одним архивом
Скачать обновления
История создания базы
Карта сайта

Скачать Типовой проект 902-2-424.86 Альбом 2. Технологическая часть. Конструкции железобетонные и металлические. Электрооборудование и автоматика. Спецификации оборудования.

Дата актуализации: 10.08.2017

Типовой проект 902-2-424.86

Альбом 2. Технологическая часть. Конструкции железобетонные и металлические. Электрооборудование и автоматика. Спецификации оборудования.

Обозначение: Типовой проект 902-2-424.86
Обозначение англ: 902-2-424.86
Статус:не определен законодательством
Название рус.:Альбом 2. Технологическая часть. Конструкции железобетонные и металлические. Электрооборудование и автоматика. Спецификации оборудования.
Дата добавления в базу:01.09.2013
Дата актуализации:05.05.2017
Дата введения:18.07.1986
Оглавление:Содержание альбома
Технологическая часть
   НК-1 Общие данные
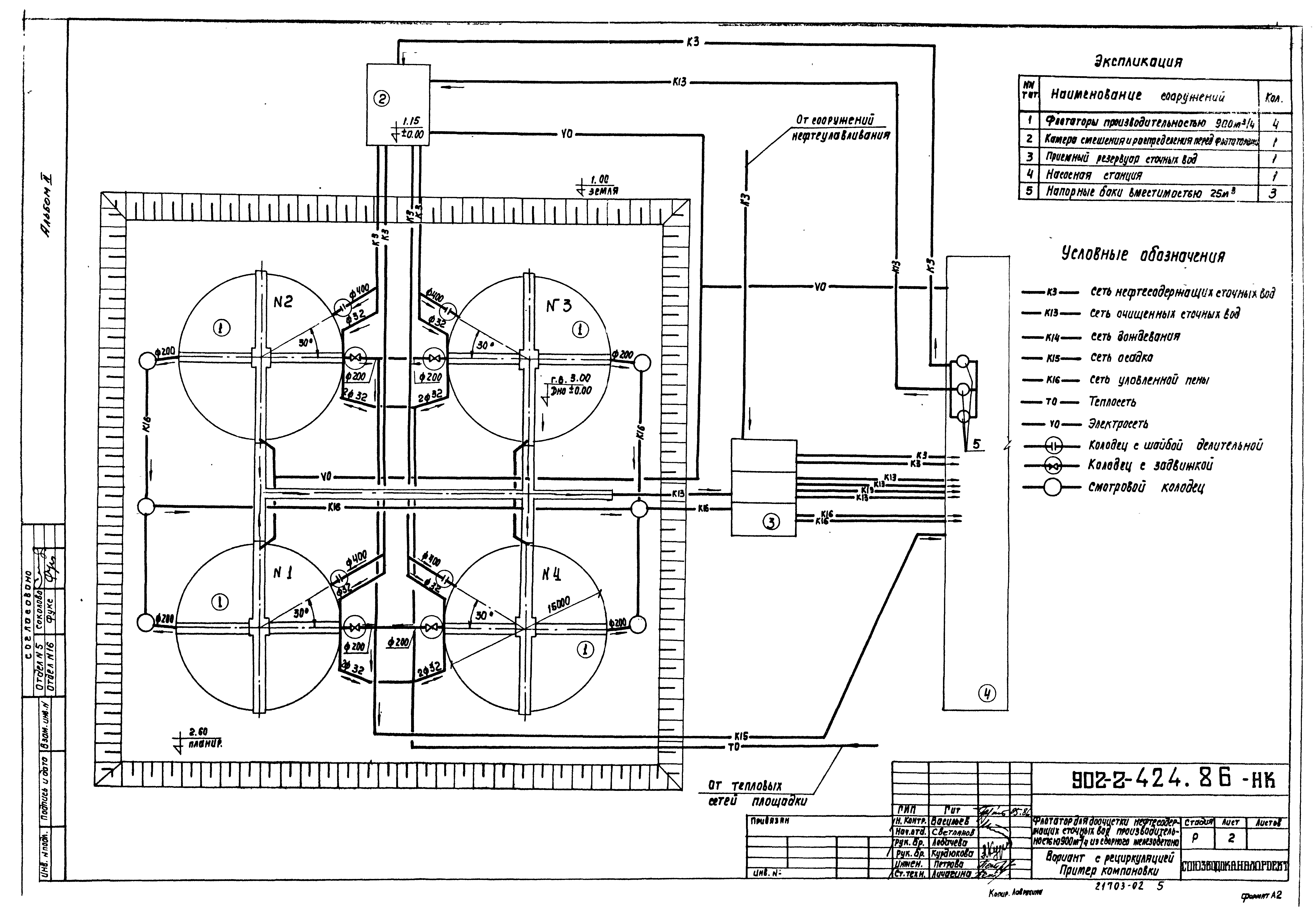
   НК-2 Вариант с рециркуляцией. Пример компоновки
   НК-3 Вариант без рециркуляции. Пример компоновки
   НК-4 Флотатор. Монтажный чертеж. План
   НК-5 Флотатор. Монтажный чертеж. Разрезы
   НК-СО Флотатор. Спецификация оборудования
   НК-6 Колодцы с задвижкой и шайбой делительной. Монтажный чертеж.
   Колодцы. Спецификация оборудования
Строительная часть
   КЖ-1 Общие данные
   КЖ-2 План. Разрезы
   КЖ-3 Схема расположения элементов сборных конструкций
   КЖ-4 Узлы I и II. Опора монолитная ОМ-1
   КЖ-5 Узлы III…VI. Фрагмент 1. Спецификация элементов
   КЖ-6 Опора монолитная ОМ-1. Армирование
   КЖ-7 Днище. Опалубочный чертеж
   КЖ-8 Днище. Армирование. Спецификации
   КЖ-9 Днище. Армирование
   КЖ-10 Напрягаемая кольцевая арматура
   КЖ-11 Колодцы с шайбой делительной и задвижкой
   КМ-1 Общие данные
   КМ-2 Площадка для механизма сгребания пены
   ОС-1 Общие данные. Схема строительного генерального плана
   ОС-2 График производства работ
Электрооборудование и автоматика
   АЭМ-1 Общие данные. Схема принципиальная управления механизмом сгребания пены
   АЭМ-2 Вариант без рециркуляции. Схема принципиальная управления задвижкой на подающем трубопроводе
   АЭМ-3 Схема подключения электрооборудования
   АЭМ-4 Кабельный журнал
   АЭМ-5 Расположения электрооборудования и прокладка труб
   АЭМ-СО Спецификация оборудования
Разработан: Союзводоканалпроект
Утверждён:18.07.1986 Госстрой СССР (Государственный комитет Совета Министров СССР по делам строительства) (USSR Gosstroy А4-43)
Расположен в:Техническая документация Строительство Справочные документы Типовые строительные конструкции, изделия и узлы Общероссийский строительный каталог Промышленные предприятия, здания и сооружения Здания и сооружения санитарно-технические Канализация Сооружения для очистки производственных сточных вод Флотаторы
Заменяет собой:
  • Типовой проект 902-2-130
  • Типовой проект 902-2-219
  • Типовой проект 902-2-318
Типовой проект 902-2-424.86Типовой проект 902-2-424.86Типовой проект 902-2-424.86Типовой проект 902-2-424.86Типовой проект 902-2-424.86Типовой проект 902-2-424.86Типовой проект 902-2-424.86Типовой проект 902-2-424.86Типовой проект 902-2-424.86Типовой проект 902-2-424.86Типовой проект 902-2-424.86Типовой проект 902-2-424.86Типовой проект 902-2-424.86Типовой проект 902-2-424.86Типовой проект 902-2-424.86Типовой проект 902-2-424.86Типовой проект 902-2-424.86Типовой проект 902-2-424.86Типовой проект 902-2-424.86Типовой проект 902-2-424.86Типовой проект 902-2-424.86Типовой проект 902-2-424.86Типовой проект 902-2-424.86Типовой проект 902-2-424.86Типовой проект 902-2-424.86Типовой проект 902-2-424.86Типовой проект 902-2-424.86Типовой проект 902-2-424.86Типовой проект 902-2-424.86Типовой проект 902-2-424.86Типовой проект 902-2-424.86Типовой проект 902-2-424.86Типовой проект 902-2-424.86

© 2013 Ёшкин Кот :-) Карта сайта