Информационная система
«Ёшкин Кот»

Скачать базу одним архивом
Скачать обновления
История создания базы
Карта сайта

Скачать Типовой проект 902-1-10/70 Альбом I. Часть 3. Архитектурно-строительный. Конструктивные элементы подземной и надземной частей для всех глубин подводящего коллектора в сухих и мокрых грунтах

Дата актуализации: 10.08.2017

Типовой проект 902-1-10/70

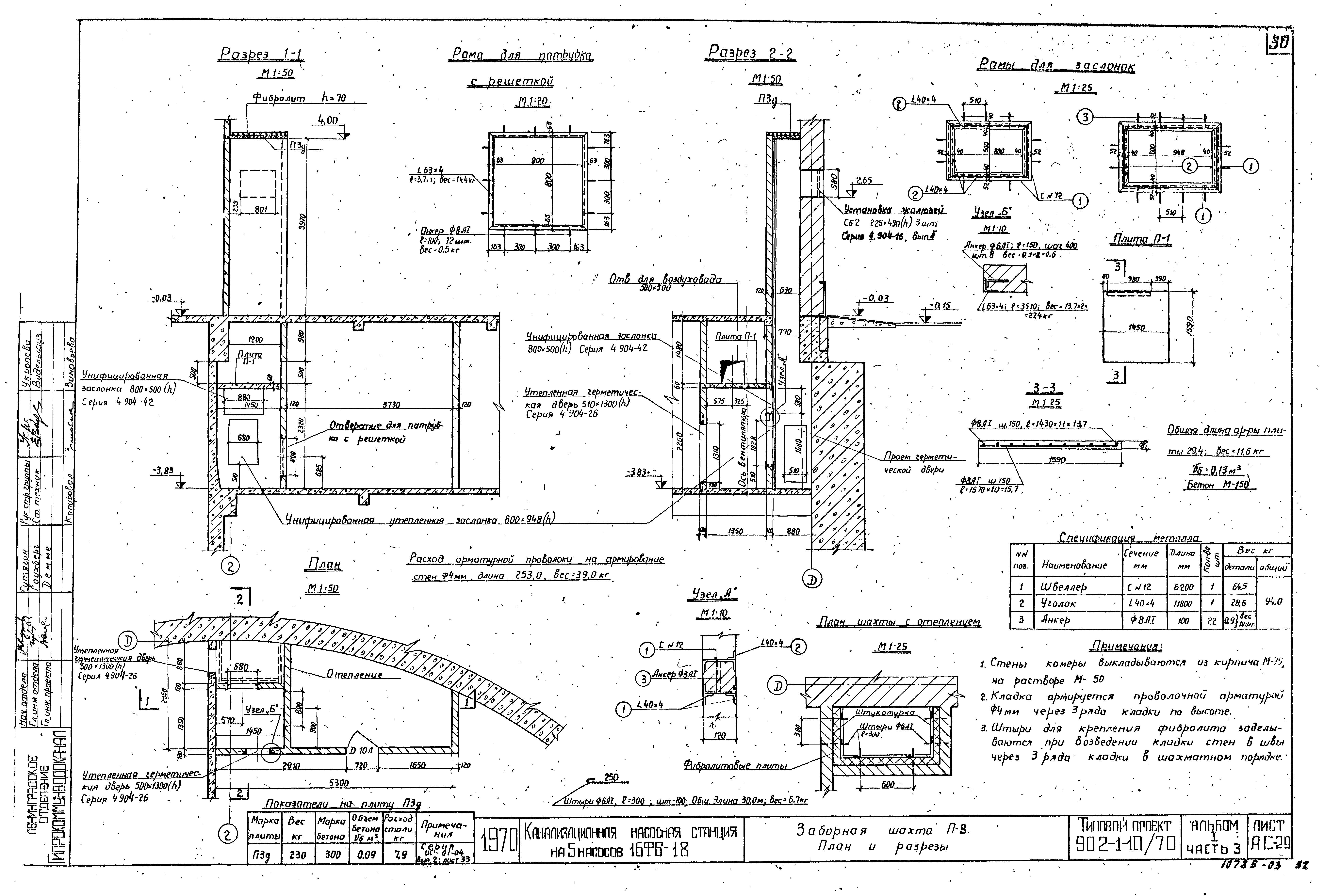
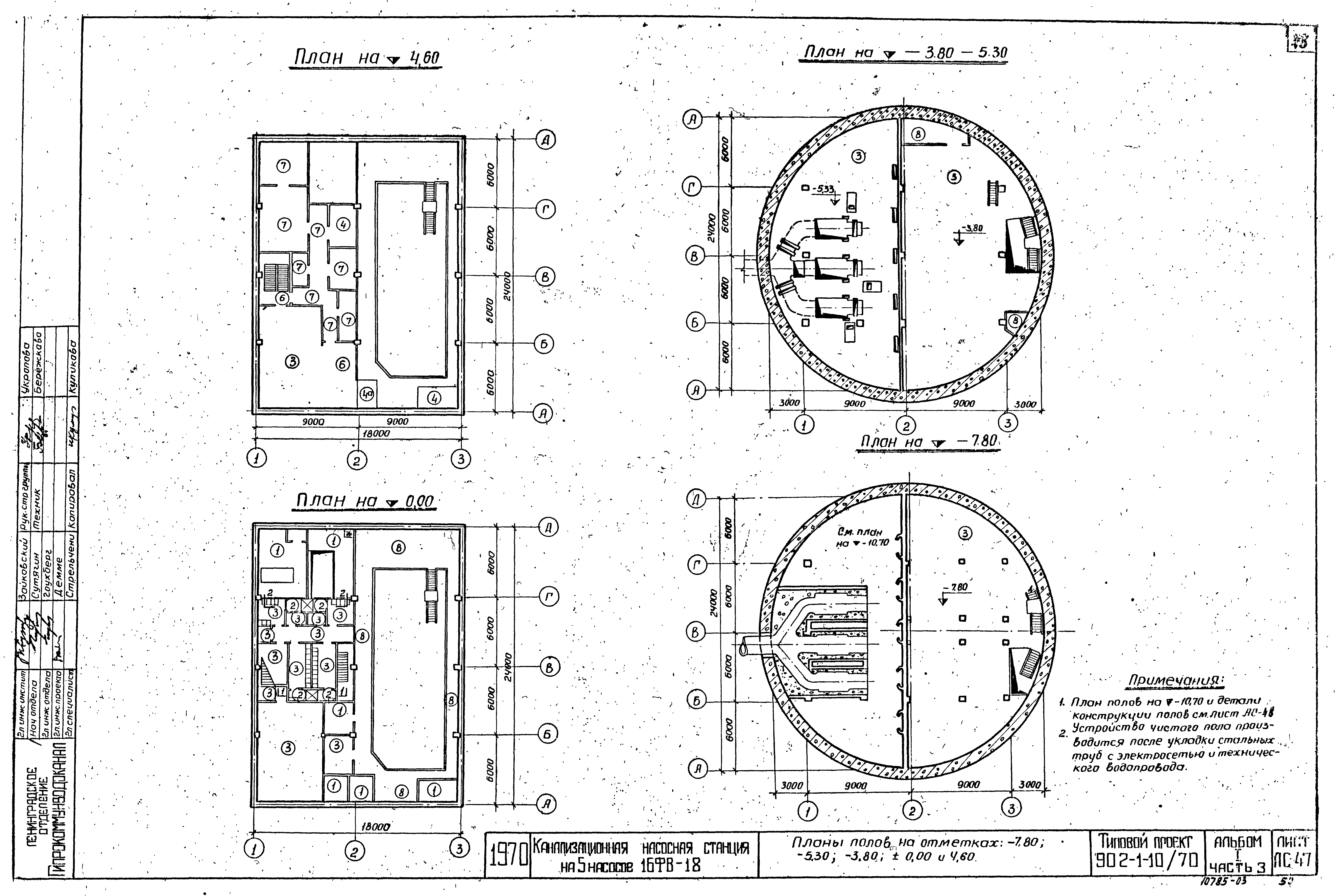
Альбом I. Часть 3. Архитектурно-строительный. Конструктивные элементы подземной и надземной частей для всех глубин подводящего коллектора в сухих и мокрых грунтах

Обозначение: Типовой проект 902-1-10/70
Обозначение англ: 902-1-10/70
Статус:не действует
Название рус.:Альбом I. Часть 3. Архитектурно-строительный. Конструктивные элементы подземной и надземной частей для всех глубин подводящего коллектора в сухих и мокрых грунтах
Дата добавления в базу:01.09.2013
Дата актуализации:05.05.2017
Дата окончания срока действия:01.01.1986
Разработан: Ленинградское отделение института Гипрокоммунводоканал
Утверждён:21.05.1971 Министерство коммунального хозяйства РСФСР (4тд)
Расположен в:Техническая документация Строительство Справочные документы Типовые строительные конструкции, изделия и узлы Общероссийский строительный каталог Промышленные предприятия, здания и сооружения Здания и сооружения санитарно-технические Канализация Станции насосные Станции насосные для перекачки бытовых сточных вод
Чем заменён:
Типовой проект 902-1-10/70Типовой проект 902-1-10/70Типовой проект 902-1-10/70Типовой проект 902-1-10/70Типовой проект 902-1-10/70Типовой проект 902-1-10/70Типовой проект 902-1-10/70Типовой проект 902-1-10/70Типовой проект 902-1-10/70Типовой проект 902-1-10/70Типовой проект 902-1-10/70Типовой проект 902-1-10/70Типовой проект 902-1-10/70Типовой проект 902-1-10/70Типовой проект 902-1-10/70Типовой проект 902-1-10/70Типовой проект 902-1-10/70Типовой проект 902-1-10/70Типовой проект 902-1-10/70Типовой проект 902-1-10/70Типовой проект 902-1-10/70Типовой проект 902-1-10/70Типовой проект 902-1-10/70Типовой проект 902-1-10/70Типовой проект 902-1-10/70Типовой проект 902-1-10/70Типовой проект 902-1-10/70Типовой проект 902-1-10/70Типовой проект 902-1-10/70Типовой проект 902-1-10/70Типовой проект 902-1-10/70Типовой проект 902-1-10/70Типовой проект 902-1-10/70Типовой проект 902-1-10/70Типовой проект 902-1-10/70Типовой проект 902-1-10/70Типовой проект 902-1-10/70Типовой проект 902-1-10/70Типовой проект 902-1-10/70Типовой проект 902-1-10/70Типовой проект 902-1-10/70Типовой проект 902-1-10/70Типовой проект 902-1-10/70Типовой проект 902-1-10/70Типовой проект 902-1-10/70Типовой проект 902-1-10/70Типовой проект 902-1-10/70Типовой проект 902-1-10/70Типовой проект 902-1-10/70Типовой проект 902-1-10/70Типовой проект 902-1-10/70Типовой проект 902-1-10/70Типовой проект 902-1-10/70Типовой проект 902-1-10/70Типовой проект 902-1-10/70Типовой проект 902-1-10/70Типовой проект 902-1-10/70Типовой проект 902-1-10/70Типовой проект 902-1-10/70Типовой проект 902-1-10/70Типовой проект 902-1-10/70Типовой проект 902-1-10/70Типовой проект 902-1-10/70Типовой проект 902-1-10/70Типовой проект 902-1-10/70Типовой проект 902-1-10/70Типовой проект 902-1-10/70Типовой проект 902-1-10/70Типовой проект 902-1-10/70Типовой проект 902-1-10/70Типовой проект 902-1-10/70Типовой проект 902-1-10/70Типовой проект 902-1-10/70Типовой проект 902-1-10/70Типовой проект 902-1-10/70Типовой проект 902-1-10/70Типовой проект 902-1-10/70Типовой проект 902-1-10/70Типовой проект 902-1-10/70Типовой проект 902-1-10/70Типовой проект 902-1-10/70Типовой проект 902-1-10/70Типовой проект 902-1-10/70Типовой проект 902-1-10/70Типовой проект 902-1-10/70Типовой проект 902-1-10/70Типовой проект 902-1-10/70Типовой проект 902-1-10/70Типовой проект 902-1-10/70Типовой проект 902-1-10/70Типовой проект 902-1-10/70Типовой проект 902-1-10/70Типовой проект 902-1-10/70Типовой проект 902-1-10/70Типовой проект 902-1-10/70Типовой проект 902-1-10/70

© 2013 Ёшкин Кот :-) Карта сайта