| 
 | ||||||||||||||||||||||||||||
| 
 Скачать Альбом ПП 16-12 Прокладка сетей канализации на искусственном основанииДата актуализации: 10.08.2017
 | 
| Обозначение: |  Альбом ПП 16-12 | 
| Обозначение англ: |  ПП 16-12 | 
| Статус: | не определен законодательством | 
| Название рус.: | Прокладка сетей канализации на искусственном основании | 
| Дата добавления в базу: | 01.09.2013 | 
| Дата актуализации: | 05.05.2017 | 
| Дата введения: | 11.06.1986 | 
| Область применения: | Альбом содержит конструктивные решения прокладки внутриквартальных безнапорных канализационных трубопроводов с колодцами на искусственном основании в насыпных грунтах | 
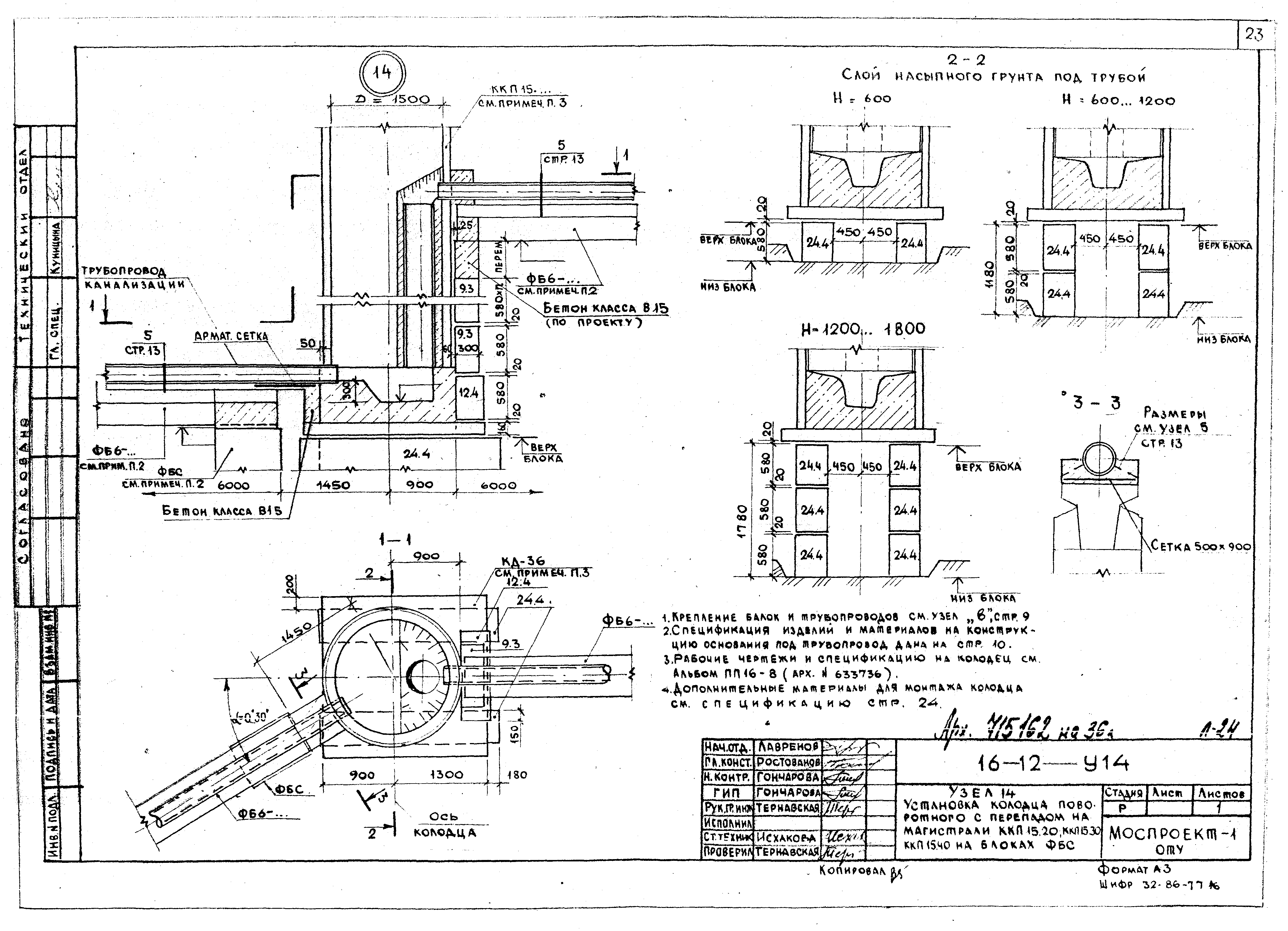
| Оглавление: | ПП 16-12-ДС1, ПЗ Содержание. Пояснительная записка ПП 16-12-ДС2 Тип I. Схема трассы канализационных трубопроводов ПП 16-12-У1, 2 Узлы 1, 2 Узлы 1, 2 ПП 16-12-ДС3 Тип II. Схема трассы канализационных трубопроводов ПП 16-12-У3 Узел 3. Прокладка трубопроводов на блоках ФБС ПП 16-12-У4 Узел 4. Прокладка 2-х трубопроводов на блоках ФБС ПП 16-12-У5…7 Узлы 5…7 ПП 16-12-У8 Узел 8. Установка колодца линейного КК10.10; КК10.15; КК10.20 на блоках ФБС ПП 16-12-У9 Узел 9. Установка колодца поворотного КК10.10; КК10.15; КК10.20 на блоках ФБС ПП 16-12-У8, 9 Спецификация к узлам 8 и 9 ПП 16-12-У10 Узел 10. Установка колодца поворотного КК15.20; КК15.25 на блоках ФБС ПП 16-12-У11 Узел 11. Установка колодца узлового с двумя односторонними присоединениями КК15.10; КК15.15; КК15.20; КК15.25 на блоках ФБС ПП 16-12-У10, 11 Спецификация к узлам 10 и 11 ПП 16-12-У12 Узлы 12. Установка колодца с 4-мя присоединениями КК20.20 на блоках ФБС ПП 16-12-У13 Узел 13. Установка колодца линейного с перепадом на магистрали и ККП15.20; ККП15.30; ККП15.40 на блоках ФБС ПП 16-12-У14 Узел 14. Установка колодца поворотного с перепадом на магистрали ККП15.20; ККП15.30; ККП15.40 на блоках ФБС ПП 16-12-У13, 14 Спецификация к узлам 13 и 14 ПП 16-12-ДС4 Тип III. Схема трассы канализационных трубопроводов ПП 16-12-У15 Узел 15. Прокладка трубопровода на сваях ПП 16-12-У16 Узел 16. Прокладка двух трубопроводов на сваях ПП 16-12-У17 Узел 17. Установка колодца линейного КК10.10; КК10.15; КК10.20 на сваях ПП 16-12-У18 Узел 18. Установка колодца поворотного КК10.10; КК10.15; КК10.20 на сваях ПП 16-12-У19 Узел 19. Установка колодца поворотного КК15.20; КК15.25 на сваях ПП 16-12-У20 Узел 20. Установка колодца с двумя односторонними присоединениями КК15.10; КК15.15; КК15.20; КК15.25 на сваях ПП 16-12-У21 Узел 21. Установка колодца с 4-мя присоединения КК20.20 на сваях ПП 16-12-У22 Узел 22. Установка колодца линейного с перепадом на магистрали ККП15.20; ККП15.30; ККП15.40 на сваях ПП 16-12-У23 Узел 23. Установка колодца поворотного с перепадом на магистрали ККП 15.20; ККП15.30; ККП 15.40 на сваях ПП 16-12-ОМ Оголовок монолитный ОМ | 
| Разработан: | Моспроект | 
| Утверждён: | 11.06.1986 Моспроект-1 (170) | 
| Расположен в: | 



































