Информационная система
«Ёшкин Кот»

Скачать базу одним архивом
Скачать обновления
История создания базы
Карта сайта

Скачать Шифр А9-92 Установка распределительных устройств 6 и 10 кВ серии КСО-285М и КСО-292. Материалы для проектирования и рабочие чертежи

Дата актуализации: 10.08.2017

Шифр А9-92

Установка распределительных устройств 6 и 10 кВ серии КСО-285М и КСО-292. Материалы для проектирования и рабочие чертежи

Обозначение: Шифр А9-92
Обозначение англ: А9-92
Статус:cправочные материалы, мп, тпр
Название рус.:Установка распределительных устройств 6 и 10 кВ серии КСО-285М и КСО-292. Материалы для проектирования и рабочие чертежи
Дата добавления в базу:01.09.2013
Дата актуализации:05.05.2017
Дата введения:01.02.1993
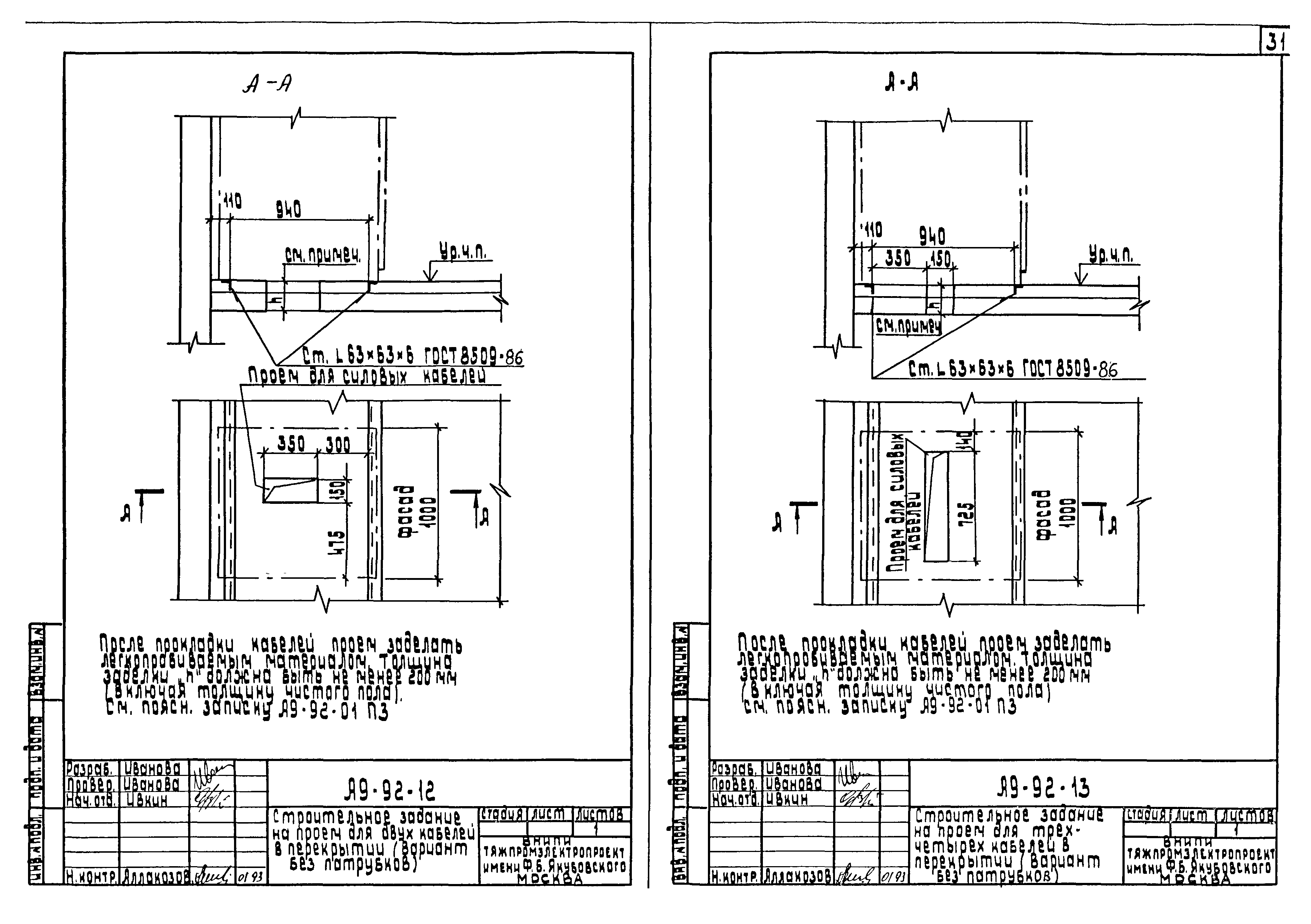
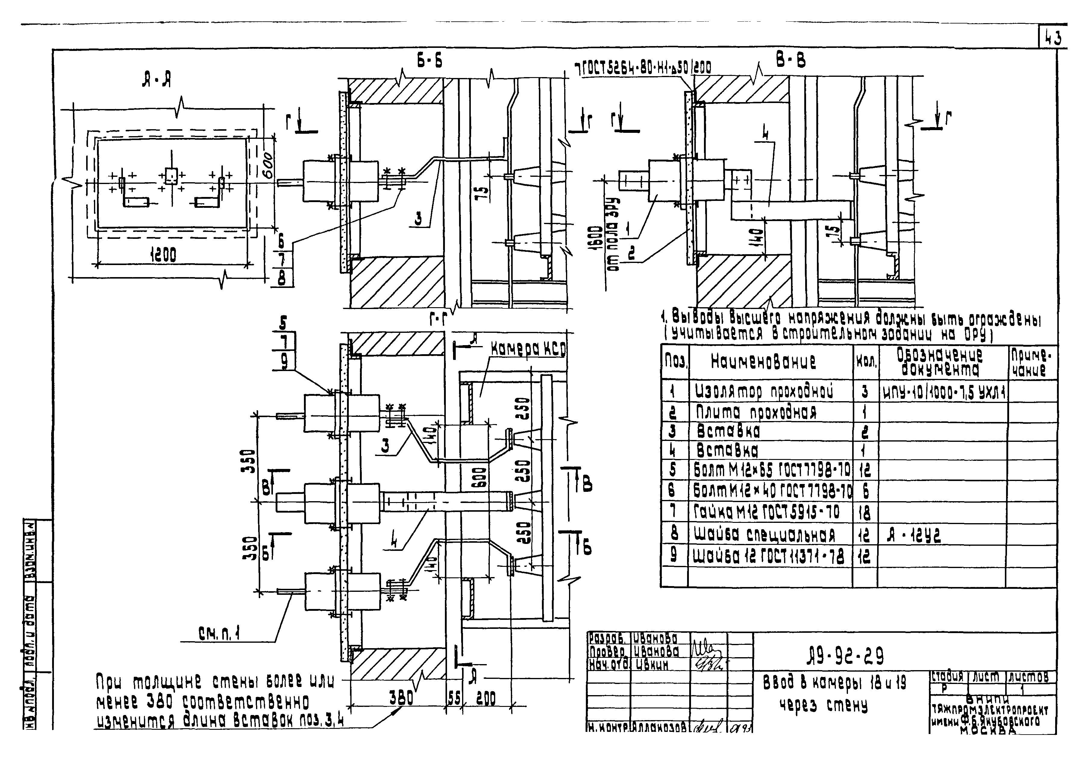
Область применения:В альбоме представлена необходимая техническая информация о КСО-285М (КСО 292), используемая проектировщиком при заказе КСО заводу-изготовителю и выдаче строительного задания на помещения КСО
Разработан: ВНИПИ Тяжпромэлектропроект им. Ф.Б. Якубовского
Утверждён:19.01.1993 ВНИПИ Тяжпромэлектропроект им. Ф.Б. Якубовского (F.B.Yakubovskiy Tyazhpromelektroproject VNIPI 5)
Расположен в:Техническая документация Строительство Справочные документы Типовые строительные конструкции, изделия и узлы Разработанные другими министерствами, ведомствами и организациями
Шифр А9-92Шифр А9-92Шифр А9-92Шифр А9-92Шифр А9-92Шифр А9-92Шифр А9-92Шифр А9-92Шифр А9-92Шифр А9-92Шифр А9-92Шифр А9-92Шифр А9-92Шифр А9-92Шифр А9-92Шифр А9-92Шифр А9-92Шифр А9-92Шифр А9-92Шифр А9-92Шифр А9-92Шифр А9-92Шифр А9-92Шифр А9-92Шифр А9-92Шифр А9-92Шифр А9-92Шифр А9-92Шифр А9-92Шифр А9-92Шифр А9-92Шифр А9-92Шифр А9-92Шифр А9-92Шифр А9-92Шифр А9-92Шифр А9-92Шифр А9-92Шифр А9-92Шифр А9-92Шифр А9-92Шифр А9-92Шифр А9-92Шифр А9-92Шифр А9-92Шифр А9-92Шифр А9-92Шифр А9-92Шифр А9-92Шифр А9-92

© 2013 Ёшкин Кот :-) Карта сайта