Информационная система
«Ёшкин Кот»

Скачать базу одним архивом
Скачать обновления
История создания базы
Карта сайта

Скачать ГОСТ 9652-68 Устройства запорные указателей уровня жидкостей на Pу до 40 кгс/см2. Технические условия

Дата актуализации: 10.08.2017

ГОСТ 9652-68

Устройства запорные указателей уровня жидкостей на Pу до 40 кгс/см2. Технические условия

Обозначение: ГОСТ 9652-68
Обозначение англ: GOST 9652-68
Статус:отменен
Название рус.:Устройства запорные указателей уровня жидкостей на Pу до 40 кгс/см2. Технические условия
Название англ.:Shut-off devices for liquid level gauges Pnom up to 40 kgf/sm2. Specifications
Дата добавления в базу:12.02.2016
Дата актуализации:05.05.2017
Дата введения:01.01.1989
Область применения:Стандарт распространяется на запорные устройства кранового и вентильного типов общепромышленного назначения на Pу до 40 кгс/см2 и Dу 20 мм, применяемые для указателей уровня и стеклянных трубок наружным диаметром 20 мм на котлах, сосудах, аппаратах и резервуарах для жидких сред при температуре до 250 град. С.
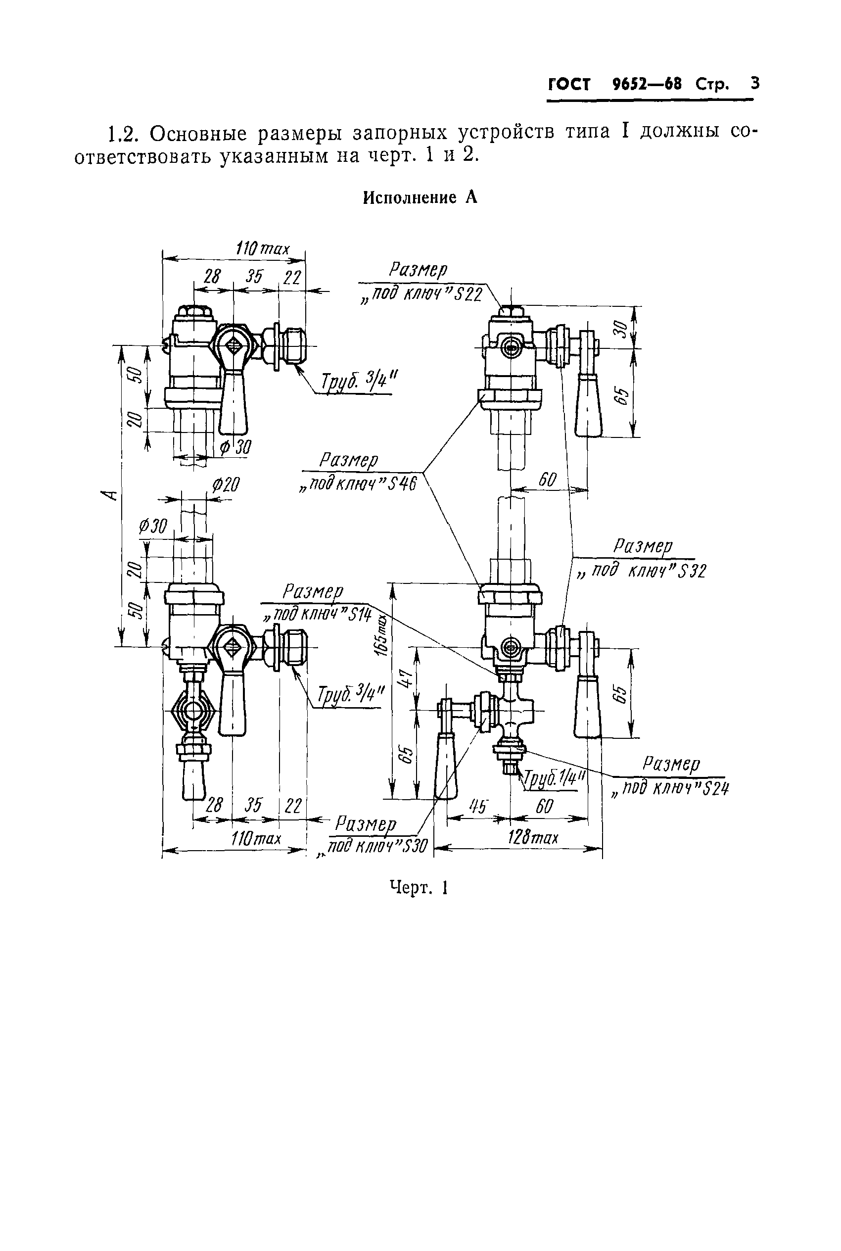
Оглавление:1. Типы и основные размеры
2. Технические требования
3. Правила приемки и методы испытаний
4. Маркировка, упаковка, транспортирование и хранение
Утверждён:22.05.1968 Комитет стандартов, мер и измерительных приборов при Совете Министров СССР (Committee on Standards, Measures, and Measuring Instruments at the USSR Cabinet of Ministers )
Издан: Издательство стандартов (1981 г. )
Расположен в:Техническая документация
Заменяет собой:
  • ГОСТ 9652-61 «Устройства запорные указателей уровня жидкостей на Ру меньше или равно 40 кгс/см2» (Сведения из перечня "Указатель государственных стандартов СССР 1970 г.", Издательство комитета стандартов 1970)
Нормативные ссылки:
ГОСТ 9652-68ГОСТ 9652-68ГОСТ 9652-68ГОСТ 9652-68ГОСТ 9652-68ГОСТ 9652-68ГОСТ 9652-68ГОСТ 9652-68ГОСТ 9652-68ГОСТ 9652-68ГОСТ 9652-68ГОСТ 9652-68ГОСТ 9652-68

© 2013 Ёшкин Кот :-) Карта сайта