| ||||||||||||||||||||||||||||
Скачать ГОСТ 7396.1-89 Соединители электрические штепсельные бытового и аналогичного назначения. Основные размерыДата актуализации: 10.08.2017
|
| Обозначение: | ГОСТ 7396.1-89 |
| Обозначение англ: | GOST 7396.1-89 |
| Статус: | действует |
| Название рус.: | Соединители электрические штепсельные бытового и аналогичного назначения. Основные размеры |
| Название англ.: | Plugs (electrical) plugs and socket-outlets for domestic and similar general use. Standards |
| Дата добавления в базу: | 01.09.2013 |
| Дата актуализации: | 05.05.2017 |
| Дата введения: | 01.07.1990 |
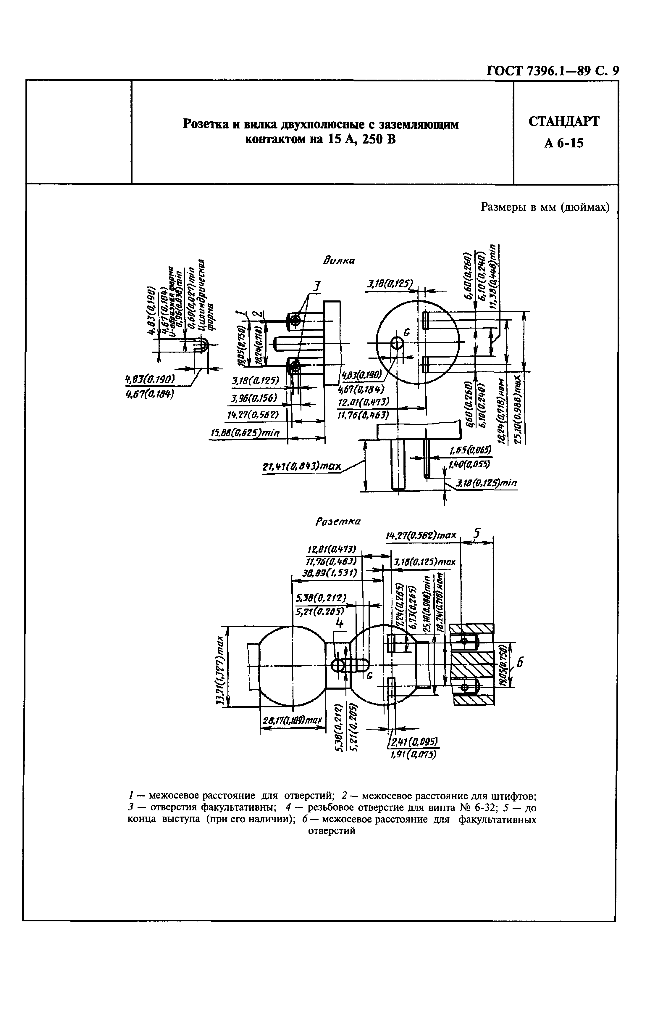
| Оглавление: | Группа А. Стандарты, утвержденные Американским национальным институтом стандартов (ANSI) А 1-15 Вилка двухполосная на 15А, 125В А 2-15 Вилка двухполосная на 15А, 250В А 2-20 Розетка и вилка двухполосные на 20А, 250В А 5-15 Розетка и вилка двухполосные с заземляющим контактом на 15А, 125В А 5-20 Розетка и вилка двухполосные с заземляющим контактом на 20А, 125В А 6-15 Розетка и вилка двухполосные с заземляющим контактом на 15А, 250В А 6-20 Розетка и вилка двухполосные с заземляющим контактом на 20А, 250В А 7-15 Розетка и вилка трехполосные на 15А, 277В А 7-20 Розетка и вилка двухполосные с заземляющим контактом на 20А, 277В А 10-20 Розетка и вилка трехполосные на 20А, 125/250В Приложение. Стандартизация с Соединенных Штатах Америки всех розеток и вилок без блокировки Группа В. Стандарты, утвержденные Британским институтом стандартов (BSI) В 1 Розетка и вилка двухполосные с заземляющим контактом на 2, 5 и 15А, 250В В 2 Розетка и вилка двухполосные с заземляющим контактом на 13А, 250В Группа С. Стандарты, утвержденные Международной комиссией по правилам приемки электрооборудования (СЕЕ) С 1а Розетка двухполосная без заземляющего контакта на 10/16А, 250В С 1b Вилка двухполосная без заземляющего контакта на 10/16А, 250В С 2а Розетка двухполосная с боковыми заземляющими контактами на 10/16А, 250В С 1b Вилка двухполосная с боковыми заземляющими контактами на 10/16А, 250В С 3а Розетка двухполосная на 10/16А, 250В со штифтовым заземляющим контактом С 3b Вилка двухполосная на 10/16А, 250В со штифтовым заземляющим контактом С 4 Вилка двухполосная на 10/16А, 250В с двойным заземляющим контактом С 5 Вилка двухполосная на 2,5А, 250В для приборов класса II С 6 Вилка двухполосная на 10/16А, 250В для приборов класса II Чертежи калибров Установочные размеры розеток двухполосных на 6, 10 и 16А, 250В для скрытой установки степени защиты IP20 и ниже Установочные размеры розеток двухполосных на 6, 10 и 16А, 250В степени защиты выше IP20 |
| Утверждён: | 30.03.1989 Госстандарт СССР (USSR Gosstandart 885) |
| Расположен в: | |
| Заменяет собой: |
|
































