Информационная система
«Ёшкин Кот»

Скачать базу одним архивом
Скачать обновления
История создания базы
Карта сайта

Скачать ГОСТ 23401-90 Порошки металлические. Катализаторы и носители. Определение удельной поверхности

Дата актуализации: 10.08.2017

ГОСТ 23401-90

Порошки металлические. Катализаторы и носители. Определение удельной поверхности

Обозначение: ГОСТ 23401-90
Обозначение англ: GOST 23401-90
Статус:взамен
Название рус.:Порошки металлические. Катализаторы и носители. Определение удельной поверхности
Название англ.:Metal powders. Catalysts and carriers. Determination of specific area
Дата добавления в базу:01.09.2013
Дата актуализации:05.05.2017
Дата введения:01.01.1992
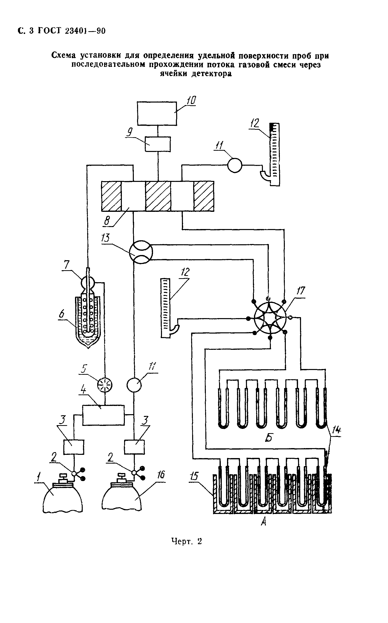
Область применения:Стандарт устанавливает метод определения удельной поверхности металлических порошков, катализаторов и носителей от 0,005 до 1000 кв.м/г по тепловой десорбции газа (азота или аргона).
Оглавление:1 Метод отбора проб
2 Аппаратура
3 Подготовка к контролю
4 Проведение измерений
5 Обработка результатов
Разработан: Академия наук УССР
Утверждён:27.12.1990 Государственный комитет СССР по управлению качеством продукции и стандартам (USSR National Committee on Standards and Product Quality Management 3376)
Издан: Издательство стандартов (1991 г. )
Расположен в:Техническая документация Электроэнергия МЕТАЛЛУРГИЯ Порошковая металлургия Экология МЕТАЛЛУРГИЯ Порошковая металлургия
Заменяет собой:
  • ГОСТ 23401-78 «Порошки металлические. Катализаторы и носители. Определение удельной поверхности» (ИУС 4-91)
Нормативные ссылки:
ГОСТ 23401-90ГОСТ 23401-90ГОСТ 23401-90ГОСТ 23401-90ГОСТ 23401-90ГОСТ 23401-90ГОСТ 23401-90ГОСТ 23401-90ГОСТ 23401-90ГОСТ 23401-90ГОСТ 23401-90ГОСТ 23401-90

© 2013 Ёшкин Кот :-) Карта сайта