| ||||||||||||||||||||||||||||||||||
Скачать ГОСТ 30815-2002 Терморегуляторы автоматические отопительных приборов систем водяного отопления зданий. Общие технические условияДата актуализации: 10.08.2017
|
| Обозначение: | ГОСТ 30815-2002 |
| Обозначение англ: | GOST 30815-2002 |
| Статус: | действует |
| Название рус.: | Терморегуляторы автоматические отопительных приборов систем водяного отопления зданий. Общие технические условия |
| Название англ.: | Automatic valves for regulation of temperature in heating devices of systems of water heating of buildings. General specifications |
| Дата добавления в базу: | 01.09.2013 |
| Дата актуализации: | 05.05.2017 |
| Дата введения: | 01.04.2002 |
| Область применения: | Стандарт распространяется на автоматические терморегулирующие клапаны работающие без использования постороннего источника энергии (прямого действия), предназначенные для регулирования тепловой мощности отопительных приборов в системах водяного отопления зданий и сооружений. |
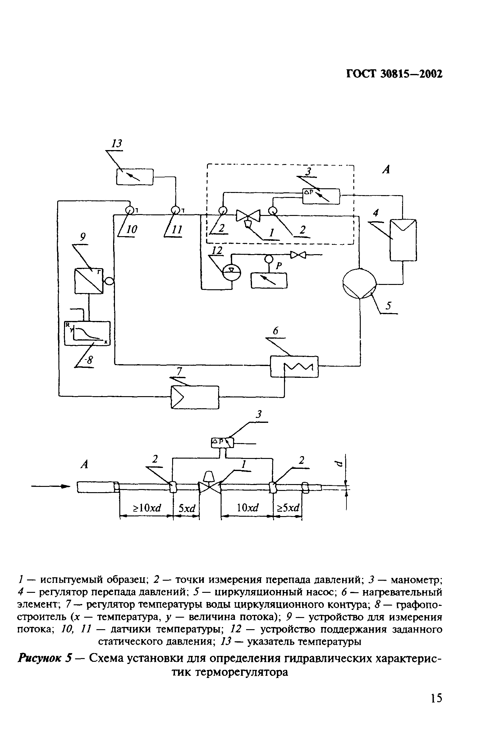
| Оглавление: | Введение 1 Область применения 2 Нормативные ссылки 3 Определения 4 Типы и основные размеры 5 Технические требования 6 Требования безопасности 7 Правила приемки 8 Методы контроля 9 Транспортирование и хранение 10 Указания по эксплуатации 11 Гарантиии изготовителя |
| Разработан: | НИИсантехники ФГУП ЦНС Федеральный центр сертификации в строительстве (ФСЦ) ЗАО Данфосс |
| Утверждён: | 15.01.2002 Госстрой России (Russian Federation Gosstroy 2) |
| Издан: | ГУП ЦПП (CPP GUP 2002 г. ) |
| Расположен в: | |
| Нормативные ссылки: |
|






































