Скачать Типовой проект 903-4-128.87 Центральный тепловой пункт с пластинчатыми водонагревателями теплопроизводительностью 40 МВт. Тип 5 - независимое присоединение систем отопления отдельных потребителейДата актуализации: 10.08.2017 Типовой проект 903-4-128.87
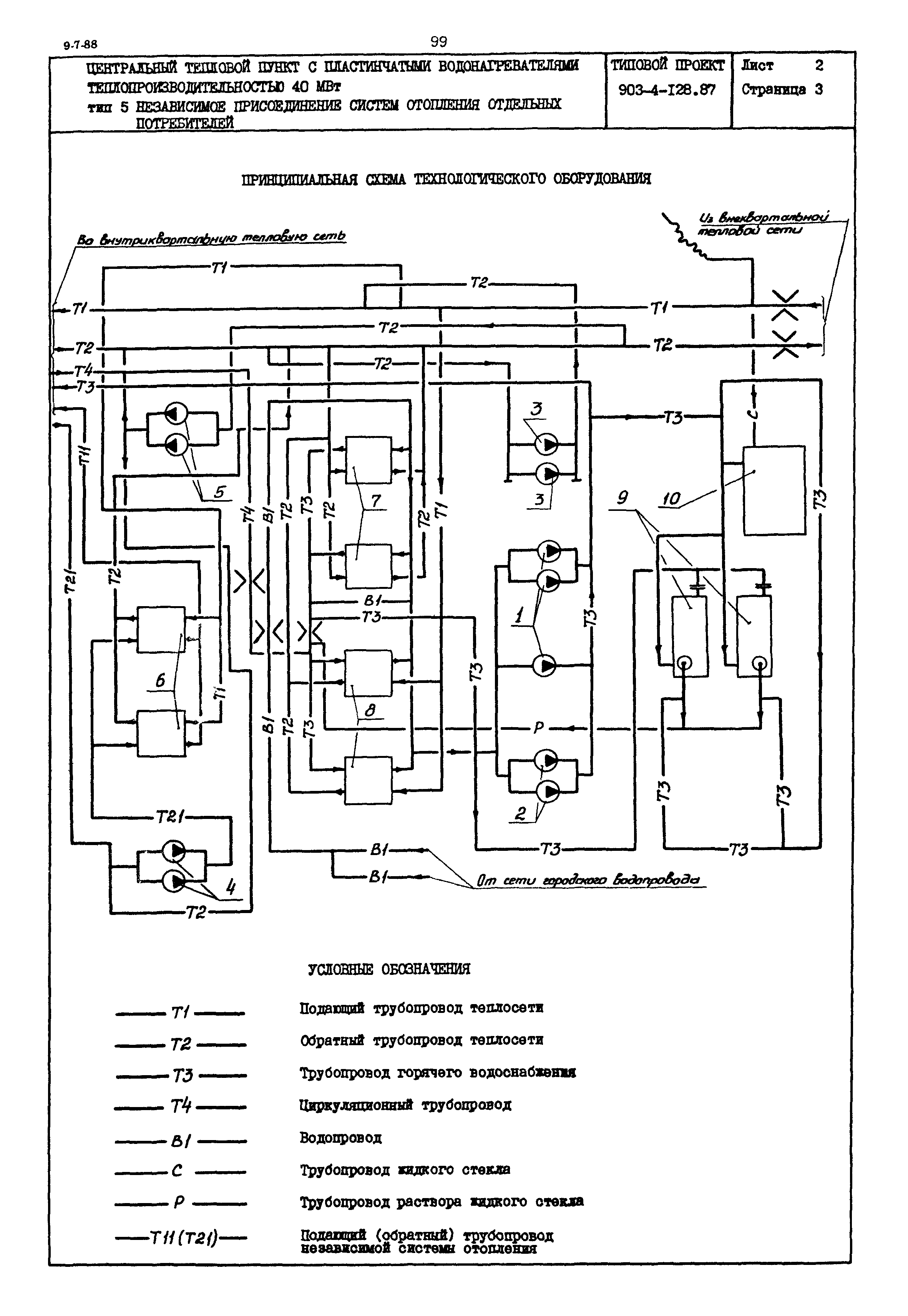
Центральный тепловой пункт с пластинчатыми водонагревателями теплопроизводительностью 40 МВт. Тип 5 - независимое присоединение систем отопления отдельных потребителейОбозначение: | Типовой проект 903-4-128.87 | Обозначение англ: | 903-4-128.87 | Статус: | действует | Название рус.: | Центральный тепловой пункт с пластинчатыми водонагревателями теплопроизводительностью 40 МВт. Тип 5 - независимое присоединение систем отопления отдельных потребителей | Дата добавления в базу: | 01.09.2013 | Дата актуализации: | 05.05.2017 | Расположен в: |
|
     
|