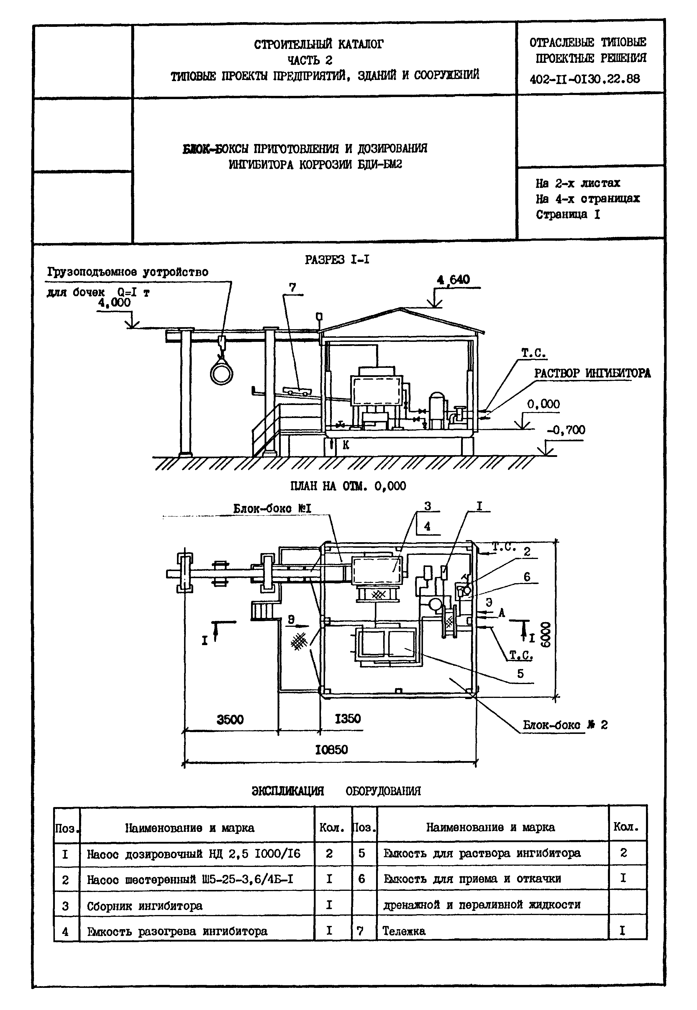
Скачать Типовые проектные решения 402-11-0130.22.88 Блок-боксы приготовления и дозирования ингибитора коррозии БДИ-БМ2Дата актуализации: 10.08.2017 Типовые проектные решения 402-11-0130.22.88
Блок-боксы приготовления и дозирования ингибитора коррозии БДИ-БМ2| Обозначение: | Типовые проектные решения 402-11-0130.22.88 | | Обозначение англ: | 402-11-0130.22.88 | | Статус: | cправочные материалы, мп, тпр | | Название рус.: | Блок-боксы приготовления и дозирования ингибитора коррозии БДИ-БМ2 | | Дата добавления в базу: | 01.09.2013 | | Дата актуализации: | 05.05.2017 | | Дата введения: | 01.05.1988 | | Расположен в: |
|
  
|