| |||||||||||||||||||||||||||||||||||||||||||||||||||||||||||||||||||||||||||||||||||||||||||||||||||||||||||||||||||||||||||||||||||||||||||||||||||||||||||||||||||||||||||||||||||||||||||||||||||||||||||||||||||||||||||||||||||||||||||||||||||||||||||||||||||||||||||||||||||||||||||||||||||||||||||||||||||||||||||||||||||||||||||||||||||||||||||||||||||||||||||||||||||||||||||||||||||||||||||||||||||||||||||||||||||||||||||||||||||||||||||||||||||||||||||||||||||||||||||||||||||||||||||||||||||||||||||||||||||||||||||||||||||||||||||||||||||||||||||||||||||||||||||||||||||||||||||||||||||||||||||||||||||||||||||||||||||||||||||||||||||||||||||||||||||||||||||||||||||||||||||||||||||||||||||||||||||||||||||||||||||||||||||||||||||||||||||||||||||||||||||||||||||||||||||||||||||||||||||||||||||||||||||||||||||||||||||||||||||||||||||||||||||||||||||||||||||||||||||||||||||||||||||||||||||||||||||||||||||||||||||||||||||||||||||||||||||||||||||||||||||||||||||||||||||||||||||||||||||||||
|
ГОССТАНДАРТ РОССИИ ГОСУДАРСТВЕННЫЙ
НАУЧНЫЙ МЕТРОЛОГИЧЕСКИЙ ЦЕНТР
РЕКОМЕНДАЦИЯ Государственная система обеспечения Установки поверочные трубопоршневые Методика поверки МИ 1972-95 Казань 1995
Настоящая рекомендация распространяется на трубопоршневые поверочные установки 1-го и 2-го разряда всех типов, в том числе импортные, стационарного и передвижного исполнения (в дальнейшем ТПУ), прошедшие испытания для целей утверждения типа или метрологическую аттестацию по типовой программе ТПр 80-89, и устанавливает методики первичной и периодической поверок поверочными установками на базе образцовых грузопоршневых весов (в дальнейшем - весов ОГВ) или образцовых мерников 1-го разряда (в дальнейшем - мерников). При поверке ТПУ конкретного типа должны быть учтены дополнения или изменения к настоящей рекомендации, если они были разработаны при испытаниях для целей утверждения типа или метрологической аттестации головных образцов ТПУ данного типа. Перед поверкой ТПУ должна быть проведена поверка (аттестация) входящих в ее состав вторичного прибора, термометров, манометров и других средств измерений, если после их предыдущей поверки (аттестации) прошло более половины межповерочного интервала. 1. ОПЕРАЦИИ ПОВЕРКИПри проведении поверки должны быть выполнены операции, указанные в табл. 1. Таблица 1
ПРИМЕЧАНИЯ: 1. Термины и условные обозначения приведены в Приложении 1. 2. Значение Dоо не определяют в том случае, если после предыдущей поверки производили ремонт калиброванного участка ТПУ или замену детекторов. 2. СРЕДСТВА ПОВЕРКИ2.1. При проведении поверки ТПУ в зависимости от используемого метода определения вместимости применяют различные наборы средств поверки. Метод определения вместимости ТПУ основан на том, что воду, вытесняемую из ТПУ при движении поршня по калиброванному участку от одного детектора до другого, направляют в специальную накопительную емкость и измеряют ее объем. Воду из ТПУ направляют в емкость или с помощью переключателя потока, управляемого сигналами детекторов, или останавливая поршень путем перекрытия потока: остановив поршень на первом детекторе, выход ТПУ соединяют с емкостью, затем, вытеснив воду из калиброванного участка в емкость, останавливают поршень на втором детекторе. Объем воды измеряют, сливая ее из накопительной емкости, косвенным (с помощью весов и ареометров) или прямым методом (мерником). Объем воды можно измерить без накопительной емкости, непосредственно направляя поток воды в мерник, останавливая поршень в калиброванном участке после каждого заполнения мерника и без остановки поршня. Применяемые при различных методах поверки средства поверки и вспомогательное оборудование приведены в таблице 2, причем в графе 3 указаны номера, условно присвоенные методикам поверки ТПУ: № 1 - поверочной установкой на базе весов ОГВ с накопительной емкостью и переключателем потока (п. 6.3.1); № 2 - поверочной установкой на базе мерников с накопительной емкостью и переключателем потока (п. 6.3.2.); № 3 - поверочной установкой на базе весов ОГВ или мерников с накопительной емкостью с остановкой поршня (п. 6.3.3.); № 4 - поверочной установкой на базе мерников с остановкой поршня (без накопительной емкости) (п. 6.3.4.1.); № 5 - поверочной установкой на базе мерников без остановки поршня и без накопительной емкости (п. 6.3.4.2). № 6 - (компакт-прувера) поверочной установкой на базе мерников без остановки поршня и без накопительной емкости. (Измененная редакция. Изм. № 1) 2.2. Все средства измерений должны быть поверены (аттестованы) органами государственной метрологической службы и иметь действующие свидетельства о поверке (аттестации) или оттиски поверительных клейм. Таблица 2
(Измененная редакция. Изм. № 1) ПРИМЕЧАНИЕ. Некоторые средства поверки (в основном вторичные электронные приборы) могут быть конструктивно и функционально объединены. Например, УОИ может выполнять функции вторичных приборов: термометров и манометров с электрическим выходным сигналом, указателя расхода и измерителя времени (вместо частотомера). 2.3. Поверяемая ТПУ и средства поверки должны быть соединены между собой в соответствии со схемами, приведенными в приложении 2, и эксплуатационной документацией на ТПУ и средства поверки. 3. ТРЕБОВАНИЯ БЕЗОПАСНОСТИ3.1. При проведении поверки должны соблюдаться требования, определяемые: правилами безопасности при эксплуатации ТПУ; правилами безопасности при эксплуатации средств поверки, приведенными в эксплуатационной документации; «Правилами технической эксплуатации электроустановок» (ПТЭ); «Правилами техники безопасности при эксплуатации электроустановок потребителей» (ПТБ). 3.2. Оборудование, используемое при поверке, и средства поверки должны иметь эксплуатационную документацию (формуляр или паспорт), техническое описание или руководство по эксплуатации). 3.3. Рабочее давление применяемых при поверке оборудования и средств поверки, указанное в их эксплуатационной документации, должно быть больше или равно наибольшему давлению, которое может иметь место при поверке. Использование элементов обвязки или шлангов, не прошедших гидравлическое испытание, запрещается. 3.4. На датчиках и приборах должны быть четкие надписи и условные знаки, выполненные для обеспечения их безопасной эксплуатации. 3.5. Поверочная установка должна быть установлена в отапливаемых помещениях с нормальной средой. 3.6. Доступ к средствам измерений и обслуживаемым при поверке датчикам и оборудованию должны быть свободным. При необходимости должны быть предусмотрены лестницы и площадки для обслуживания или переходы с ограждениями, соответствующие требованиям безопасности. 3.7. Освещенность должна обеспечивать отчетливую видимость применяемых средств поверки, снятия показаний приборов и соответствовать санитарным нормам согласно СНиП-П-4-79. 3.9. Перед началом поверки проверить выполнение требований безопасности, изложенных в п.п. 3.1 - 3.8. 3.10. При появлении течи воды, загазованности и других ситуаций, нарушающих нормальный ход поверочных работ, поверка должна быть прекращена. 4. УСЛОВИЯ ПОВЕРКИ4.1. При проведении поверки должны соблюдаться следующие условия:
Допускается использовать воду подземных и поверхностных источников, имеющую мутность не более 30 мг/дм3 (по ГОСТ 3351-74) - при использовании поверочных установок на базе весов ОГВ и не более 1500 мг/дм3 - при использовании поверочных установок на базе мерников. Давление на выходе ТПУ, МПа, не менее 0.1. Изменение температуры воды в ТПУ не должно превышать 0,2 °C за время прохождения поршня в одном направлении от одного детектора до другого или за время заполнения мерника (при поверке ТПУ с остановкой поршня без накопительной емкости). 4.2. Значение поверочного расхода устанавливают, исходя из следующих условий: поверку ТПУ (определение метрологических характеристик (в дальнейшем - MX) и контроль отсутствия протечек производят при двух значениях расхода, причем, первое значение расхода - Qп1 должно не менее, чем в 2 раза превышать второе значение Qп2; значения расхода выбирают в пределах диапазона, в котором нормируются MX ТПУ, если позволяет пропускная способность поверочной установки. В противном случае допускается выбирать одно или оба значения расхода меньше нижнего предела диапазона расходов ТПУ, приведенного в эксплуатационной документации. 4.2.1. Значения расходов при поверке ТПУ поверочными установками с перекидным устройством пропускной способностью 100 м3/ч по ТУ 25-15 (Ха 4.137.010)-81 приведены в табл. 3. Таблица 3.
4.2.2. Значения поверочного расхода жидкости при поверке ТПУ поверочными установками на базе мерников с остановкой и без остановки поршня, соответствующие рекомендациям фирм-поставщиков импортных ТПУ («Бопп и Ройтер», «Смит», «Энергоинвест» СФРЮ и др.), приведены в табл. 4. Таблица 4
Во второй графе табл. 4 приведены наименьшие значения расхода, с которым поршень должен подводиться к детектору перед его остановкой. В третьей и четвертой графах приведены диапазоны значений расходов Qп1 и Qп2. 4.2.3. Значения поверочного расхода жидкости при поверке ТПУ (компакт-прувера) поверочными установками на базе мерников без остановки поршня, соответствующие рекомендации фирмы-поставщика «Brooks Instrument», приведены в табл. 4.1. Таблица 4.1
4.2.3. и Таблица 4.1 (Введены дополнительно. Изм. № 1) 4.3. Допускается отклонение расхода воды за период поверки ТПУ (без остановки поршня) на ± 2,5 % от установленного значения. 4.4. Перед проведением поверки ТПУ, которая находилась в эксплуатации на УУН, проверяют степень очистки ее внутренней поверхности от нефти. Чистоту внутренней поверхности ТПУ после промывки считают удовлетворительной, если в пробе воды, отобранной из ТПУ в стеклянный сосуд, отсутствуют следы нефти. 5. ПОДГОТОВКА К ПОВЕРКЕ5.1. Перед проведением поверки должны быть проведены следующие подготовительные работы: Проверяют наличие действующих свидетельств о поверке (аттестации) средств поверки или оттисков поверительных клейм на них. Проверяют значение диаметра и состояние поверхности (степени износа) шаровых поршней поверяемой ТПУ в соответствии с эксплуатационной документацией. Проверяют правильность монтажа и соединений ТПУ, средств поверки и вспомогательного оборудования в соответствии с приложением 2 и эксплуатационной документацией на ТПУ и средства поверки. Проверяют герметичность ТПУ, соединительных трубопроводов и задвижек. Проверку производят внешним осмотром при выбранном значении поверочного расхода и давлении на выходе ТПУ не менее 0,1 МПа. Систему считают герметичной, если через 10 мин после установления расхода и давления не наблюдается течи и капель через фланцевые, резьбовые и сварные соединения и сальники. Проверяют в соответствии с эксплуатационной документацией герметичность устройства для приема и пуска поршня или четырехходового крана. Проверку четырехходового крана производят в двух положениях. Проверяют герметичность затвора задвижек, находящихся при поверке в закрытом положении, утечки воды через которые могут повлиять на результаты измерений (см. приложение 2). В случае отсутствия контроля или невозможности обеспечения герметичности указанных задвижек они должны быть заглушены путем установки заглушек во фланцевые соединения. Проверяют накопительную емкость на герметичность следующим образом. Емкость заполняют водой и выдерживают 5 мин. Не допускается течи воды и запотевания швов, течи или падения капель через кран на сливной трубе. Проверяют герметичность сливного клапана бака весов (крана мерника) следующим образом. Бак весов (мерник) заполняют водой и визуально проверяют отсутствие течи или падения капель через сливной клапан (кран). Проверяют отсутствие газа (воздуха) в ТПУ следующим образом. Устанавливают через ТПУ поверочный расход воды и проверяют отсутствие газа (воздуха), открывая краны, расположенные в высших точках (а также пробки на детекторах при их наличии). Производят несколько раз пуск поршня, проверяя после каждого пуска отсутствие газа (воздуха). Считают, что газ (воздух) удален полностью, если из кранов вытекает струя воды без газовых (воздушных) пузырьков. При поверке по методике № 6 также проводят следующие подготовительные работы: - ТПУ должна быть снивелирована и изолирована от всех трубопроводных линий, кроме участвующих при поверке; - проверяют в соответствии с эксплуатационной документацией герметичность уплотнений поршня; - готовят к работе гидравлическую систему ТПУ в соответствии с документацией. (Измененная редакция. Изм. № 1) 5.2. Стабилизацию температуры воды в ТПУ контролируют следующим образом. Температуру воды в ТПУ считают стабильной, если при установленном значении поверочного расхода за один проход поршня (в двунаправленных ТПУ - в обоих направлениях) или за одно заполнение мерника показания всех термометров, установленных на ТПУ, изменяются не более, чем на 0,2 °C. ПРИМЕЧАНИЕ. Операции по проверке отсутствия газа (воздуха) и контроль стабилизации температуры воды в ТПУ проводят после каждого перерыва в работе с остановкой насоса. 6. ПРОВЕДЕНИЕ ПОВЕРКИПри внешнем осмотре должно быть установлено соответствие поверяемой ТПУ следующим требованиям: комплектность должна соответствовать указанной в формуляре (паспорте); На ТПУ не должно быть механических повреждений и дефектов покрытий, ухудшающих внешний вид; надписи и обозначения должны быть четкими и соответствовать приведенным в формуляре (паспорте). Опробование поверяемой ТПУ производят в комплекте со средствами поверки. 6.2.1. Опробование при поверке поверочными установками на базе весов ОГВ или мерников с использованием накопительной емкости и переключателя потока производят следующим образом (см. приложение 2, п. 1). Производят пуск поршня ТПУ. При прохождении поршнем первого по ходу детектора на частотомере Ч1 должен начаться отсчет времени движения поршня Ti, перекидное устройство должно переключиться в положение «бак» и при пересечении струи рассекателем на частотомере Ч2 должен начаться отсчет интервала времени между импульсами выходного сигнала датчика положения перекидного устройства при переключении его в положение «бак» и «пролет» - Ti'. При прохождении поршнем второго детектора должен остановиться отсчет времени на частотомере Ч1, перекидное устройство должно переключиться в положение «пролет» и должен остановиться отсчет времени на частотомере Ч2. Если для переключения потока воды используют электромагнитные клапаны, то по сигналу первого детектора одновременно должны открыться клапан К1 и закрыться клапан К2. После переключения должна отсутствовать течь или падение капель через клапан К2. По сигналу второго детектора должен закрыться клапан К1 и открыться клапан К2. Если ТПУ двунаправленная, производят описанные операции и при движении поршня в направлении «назад», установив переключатель П в положение «назад». 6.2.2. Опробование при поверке поверочными установками на базе весов ОГВ или мерников с остановкой поршня производят следующим образом (см. приложение 2, п.п. 2, 3). Проверяют вручную с блока управления клапан КЭ, несколько раз закрыв и открыв его. Опробовают краны Кl, КB, КС, К2. Открывают краны Кl, КР1, КВ, К2 и клапан КЭ, устанавливают расход воды и запускают поршень ТПУ. При подходе поршня к первому детектору клапан КЭ должен закрыться и поршень должен остановиться. Открывают клапан КЭ, кран К1 и прогоняют поршень по калиброванному участку. При подходе поршня ко второму детектору клапан КЭ снова должен закрыться. Для двунаправленной ТПУ описанные операции выполняют при движении поршня в обоих направлениях. 6.2.3. Опробование при поверке поверочными установками на базе мерников без остановки поршня производят следующим образом (см. приложение 2, п. 4). Проверяют вручную с блока управления клапан КЭ, несколько раз закрыв и открыв его. Открывают задвижки З1, З2, краны К1 и К2. Закрывают краны КР1, КР2, КР3. Включают насос, заполняют систему водой, несколько раз производят пуск шарового поршня, одновременно выпуская воздух из ТПУ. Гибкую линию, на которой расположен КР3, направляют в емкость с водой. Открывают краны КР1, КР2, КР3, КС и смачивают мерник 1. Закрывают краны К2 и КР1, устанавливают расход воды и запускают поршень ТПУ. При подходе поршня к первому детектору клапан КЭ должен закрыться и поршень должен остановиться. Открывают клапан КЭ, кран К1 прогоняют поршень по калиброванному участку. При подходе поршня ко второму детектору клапан КЭ снова должен закрыться. Для двунаправленной ТПУ описанные операции выполняют при движении поршня в обоих направлениях. 6.2.4. Опробование при поверке ТПУ (компакт-прувера) поверочными установками на базе мерников без остановки поршня производят следующим образом (см. приложение 2 п. 4). - установить тумблер S2 на интерфейсной плате ТПУ в положение «Downstream»; - открыть вентили V5. V6, V8, V9, AV1; вентили V11, V12, V14; V15 закрыты и с помощью вентилей V13, V16 проверены на утечки; - открыть вентили V17, V18, V19 и V20 для удаления воздуха; - установить тумблер S1 на интерфейсной плате ТПУ в положение «RETURN». Для установки поршни в конечное положение: - вентили V17, V18 закрыть; - установить тумблер S1 на интерфейсной плате ТПУ в положение «RUN». Для того, чтобы вручную перевести поршень в начальное положение в режиме «Upstream» (против потока): - вентили V5, V6, V8, V9, AV1 открыты; вентили V11, V12, V14, V16 закрыты; - открыть вентили V19 и V20 для удаления воздуха и увеличения пропускной способности системы, вентили V17 и V18 закрыть; - установить тумблер S1 на интерфейсной плате ТПУ в положение «RUN». Для установки поршня в конечное положение: - вентили V17 и V18 открыть, вентили V19 и V20 закрыть; - открыть вентили V11, V12, V14, V15, a V5, V6, V8, V9 закрыть и с помощью вентилей V7 и V10 проверить на протечки; - установить тумблер S1 на интерфейсной плате ТПУ в положение «RUN». Перемещать вручную поршень до тех пор пока не исчезнут воздушные пузыри и температура на входе и выходе ТПУ не будет соответствовать значению, указанному в п. 4.1. При проведении опробования дренажный клапан мерника приоткрыт, обеспечивая постоянный сток. Смачивание водой стенок мерника позволит установить постоянное значение температуры: 6.2.4.2. Вентили для удаления воздуха закрывают и устанавливают расход воды в соответствии с табл. 4.1. Проводят один прогон поршня, проверяя работоспособность электромагнитного клапана КЭ. При установлении переключателя S1 в положение «RUN» клапан КЭ откроется и поршень начнет перемещаться. При подходе к первому детектору калиброванного участка ТПУ вентиль AV1 закрыть. При поступлении сигнала с первого детектора на интерфейсную плату 9 клапан КЭ закроется и поршень остановится. Устанавливают S1 и положение «RUN» и прогоняют поршень по калиброванному участку ТПУ, вентиль АV1 при этом открыт. Когда поршень подойдет ко второму детектору вентиль AV1 закрывают и при поступлении сигнала с этого детектора на интерфейсную плату 9 клапан КЭ закроется и поршень остановится. 6.2.4., 6.2.4.1., 6.2.4.2 (Введены дополнительно. Изм. № 1) 6.3. Определение метрологических характеристик. Определяют вместимость ТПУ, приведенную к нормальным условиям (температуре 20 °C, давлению 101,3 кПа) и при необходимости вместимость ТПУ (компакт-прувера), приведенную к t = 15 °C и Pизб. = 0 кПа. Для двунаправленных ТПУ определяют суммарную вместимость, соответствующую движениям поршня «вперед» и «назад». Для двунаправленных ТПУ допускается определять вместимость отдельно для каждого направления движения поршня («вперед» и «назад»). Для ТПУ, снабженных двумя парами детекторов, вместимость определяют для каждой пары детекторов. Для ТПУ (компакт-прувера вместимость определяют для каждого режима - «Downstream» (по потоку) и «Upstream» (против потока). (Измененная редакция. Изм. № 1) Вместимость ТПУ определяют в следующей последовательности (Приложение 2, п. 1); При помощи регулятора и указателя расхода устанавливают выбранное в соответствии с п. 4.2.1 значение расхода жидкости. При этом переключатель потока должен быть в положении «пролет». Допускается отклонение установленного значения расхода от приведенных в п. 4.2.1 на ±5,0 %. Взвешивают (уравновешивают) пустой бак весов ОГВ. Производят пуск поршня ТПУ. При прохождении поршня через первый детектор перекидное устройство (клапаны К1 и К2) направляет поток воды в накопительную емкость (бак весов), а при прохождении через второй детектор - на «пролет». ПРИМЕЧАНИЕ. Если измерения производят после длительного перерыва (не менее 1 ч), то перед взвешиванием бака весов ОГВ и пуском поршня накопительную емкость предварительно смачивают. Для этого наливают в емкость воду в количестве, примерно равном вместимости ТПУ, сливают воду и выдерживают емкость в течение 2 мин. Фиксируют значения температуры воды и давления на входе и выходе ТПУ, время прохождения поршня между детекторами и интервал времени между импульсами выходного сигнала датчика положения перекидного устройства при переключении его в положение «бак» и «пролет» в протоколе (приложение 3). Температуру и давление в каждой точке (на входе или выходе ТПУ) принимают равной среднему значению двух измерений при переключении перекидного устройства в «бак» и на «пролет». Разность температур в начале и конце измерения в каждой точке не должна превышать 0,2 °C. При использовании термометров и манометров с визуальным отсчетом допускается фиксировать температуру и давление один раз в процессе прохождения поршня. Заполняют бак весов водой из накопительной емкости. В бак наливают не более 1,0 м3. После полного слива воды из сливной трубы накопительной емкости проверяют герметичность сливного клапана бака весов и взвешивают бак с водой. Измеряют плотность и температуру воды следующим образом: после взвешивания из бака отбирают пробу стеклянным цилиндром, предназначенным для измерения плотности. Для этого цилиндр погружают в воду до заполнения, выдерживают под водой в течение 3 мин. и вынимают; чистый сухой ареометр медленно и осторожно погружают (вертикально) в цилиндр с водой так, чтобы он не задевал его стенок. Погруженный в воду ареометр должен плавать вертикально и свободно, не соприкасаясь со стенками цилиндра. Ареометр следует выдержать в воде 3 мин. для выравнивания их температуры. После полного успокоения ареометра снимают отсчет показания по шкале. Показание ареометра отсчитывают на линии пересечения стержня нижним краем мениска. Для этого необходимо смотреть на поверхность воды снизу вверх так, чтобы основание мениска имело форму вытянутого эллипса, а затем поднимать голову до тех пор, пока эллипс, постепенно суживаясь, не обратится в четкую прямую линию, пересекающую шкалу; при измерении плотности одновременно определяют температуру воды термометром с ценой деления шкалы 0,1 °C. Когда диаметр цилиндра мал и не допускает совместного погружения ареометра и термометра, температуру воды измеряют до и после погружения ареометра, принимая в расчет среднее из двух показаний термометра; после употребления ареометр и термометр необходимо тщательно промыть в воде, насухо вытереть чистым полотенцем и уложить в футляры. Таким же образом промывают цилиндр. При применении ареометра АМВ-1 его показания пересчитывают в единицы плотности по формуле. ρij = 998,686 · ρ'ij · [1 + 0,000025×(17,5 - tij), кг/м3 (1) ПРИМЕЧАНИЕ. Условные обозначения приведены в приложении 1. Значения температуры воды, плотности, массу грузов и гирь на измерительной паре весов фиксируют в протоколе (приложение 3) с помощью ЦПУ или путем записи вручную. Сливают воду из бака весов и уравновешивают пустой бак. Производят операции по заполнению бака весов водой, измерения плотности и температуры, наливая в бак последующие порции воды, до полного опорожнения емкости. После слива последней порции воды делают выдержку не менее 3 мин. (до прекращения падения капель воды) и закрывают сливной кран накопительной емкости. ПРИМЕЧАНИЯ: 1. Для сокращения времени измерений первая порция воды может быть налита в бак в процессе наполнения накопительной емкости через открытый кран на сливной трубе. 2. При взвешивании бака осуществляют контроль герметичности крана на сливной трубе емкости. Вместимость ТПУ в условиях поверки при использовании весов ОГВ определяют по формуле 3 табл. 5. Для двунаправленной ТПУ операции в указанной выше последовательности производят также при обратном направлении движении поршня, установив переключатель «П» в положение «назад». Если вместимость накопительной емкости достаточна, допускается определять сразу суммарную вместимость ТПУ следующим образом: после прохождения поршня в «прямом» направлении, не сливая воду из накопительной емкости, переключатель «П» установить в положение «назад» и переключить четырехходовой кран ТПУ; после прохождения поршня в обратном направлении определить объем воды в накопительной емкости в указанной выше последовательности. Операции измерений, описанные в п. 6.3.1, производят семь раз. Определяют среднее значение вместимости ТПУ в нормальных условиях по формуле 1 табл. 5. Таблица 5 Расчетные формулы для определения вместимости ТПУ поверочными установками на базе весов ОГВ
Для двунаправленных ТПУ 1.3 Vi = Vi(1-2) + Vi(2-1) или Vi = Vi(1-3) + Vi(3-1) ПРИМЕЧАНИЯ: 1. Значения Vo, `V, Vi вычисляют до пяти значащих цифр, а значения Ktpв, Кт до пятого знака после запятой. 2. Значение Кв берут из свидетельства о поверке весов ОГВ. 3. Значения bж, F, aт, E приведены в приложении 4. 4. Значения Д и S берут из эксплуатационной документации ТПУ. Вместимость ТПУ определяют в следующей последовательности (Приложение 2, п. 1): При помощи регулятора и указателя расхода устанавливают выбранное в соответствии с п. 4.2.1 значение расхода жидкости. При этом переключатель потока должен быть в положении «пролет». Допускается отклонение установленного значения расхода от приведенных в п. 4.2.1 на ± 5,0 %. Производят пуск поршня ТПУ. При прохождении поршня через первый детектор перекидное устройство (клапаны К1 и К2) направляет поток воды в накопительную емкость, а при прохождении через второй детектор - на «пролет». ПРИМЕЧАНИЕ. Если измерения производят после длительного перерыва (не менее 1 ч), то перед пуском поршня накопительную емкость предварительно смачивают. Для этого наливают в емкость воду в количестве, примерно равном вместимости ТПУ, сливают воду и выдерживают емкость в течение 2 мин. Фиксируют в протоколе значения температуры воды и давления на входе и выходе ТПУ, время прохождения поршня между детекторами и интервал времени между импульсами выходного сигнала датчика положения перекидного устройства при переключении его в положение «бак» и «пролет» (Приложение 5). Температуру и давление в каждой точке (на входе и выходе ТПУ) принимают равной среднему значению двух измерений, произведенных при переключении перекидного устройства в «бак» и на «пролет». Разность температура в конце и начале измерения в каждой точке не должна превышать 0,2 °С. При использовании термометров и манометров с визуальным отсчетом допускается фиксировать температуру и давление один раз в процессе прохождения поршня. Выбирают вместимость мерника, исходя из вместимости поверяемой ТПУ, чтобы при измерении объема воды получить наименьшее целое число заполнений мерника. Допускается применять мерники различной вместимости. Если мерник имеет шкалу на горловине, то предварительно определяют объем воды, который нужно наливать, чтобы при всех измерениях уровень воды находился в пределах шкалы. Наливают в мерник из накопительной емкости определенный ранее объем воды. Если мерник не имеет шкалы, то его заполняют до отметки номинальной вместимости. Выдерживают заполненный мерник 0,5 мин., проверяют герметичность сливного крана и определяют объем воды в мернике (по шкале или отметке номинальной вместимости) и ее температуру. За температуру воды принимают среднее значение из показаний термометров, установленных в мернике. Если уровень воды в мернике окажется выше отметки номинальной вместимости, то допускается слить излишек воды, измерить ее объем (мерниками 1-го разряда, колбами 1-го класса, цилиндрами) и прибавить его к номинальной вместимости мерника, или вылить излишек обратно в накопительную емкость. Значения температуры и объема воды в мернике фиксируют в протоколе (Приложение 5) с помощью ЦПУ или путем записи вручную. Сливают (откачивают) воду из мерника и, выдержав 1 мин. после стекания воды, закрывают сливной кран. Производят описанные операции до полного опорожнения накопительной емкости. После слива последней порции воды выдерживают 2 мин. и закрывают сливной кран накопительной емкости. Если уровень воды при последнем заполнении мерника окажется ниже отметки номинальной вместимости, то ее объем определяют образцовыми мерниками 1-го разряда меньшей вместимости, колбами 1-го класса и цилиндрами, сливая воду из мерника или доливая его до отметки номинальной вместимости. В последнем случае объем воды в мернике определяют вычитанием объема долитой воды из номинальной вместимости. При поверке двунаправленных ТПУ операции по п. 6.3.2 производят и при обратном направлении движения поршня. Если вместимость накопительной емкости достаточна, допускается определять сразу суммарную вместимость ТПУ следующим образом: после прохождения поршня в прямом направлении, не сливая воду из накопительной емкости, переключатель «П» установить в положение «назад» и переключить четырехходовой кран; после прохождения поршня в обратном направлении определить объем воды в накопительной емкости в соответствии с п. 6.3.2. Вместимость ТПУ в условиях поверки при использовании мерника определяют по формуле 3 табл. 6. Операции измерений, описанные в п. 6.3.2, производят семь раз. Определяют среднее значение вместимости ТПУ в нормальных условиях по формуле 1 табл. 6. Таблица 6 Расчетные формулы для определения вместимости ТПУ поверочными установками на базе мерников
(Измененная редакция. Изм. № 1) Для двунаправленных ТПУ 2 - 5 Vi = Vi(1-2) + Vi(2-1) или Vi = Vi(1-3) + Vi(3-1) ПРИМЕЧАНИЯ: 1. Значения Vo, `V, Vi вычисляют до пяти значащих цифр, а значения `Ktpм, Kт до пятого знака после запятой. 2. Значения bж, F, aт, aом, Е приведены в приложении 4. 3. Значения Д и S берут из эксплуатационной документации ТПУ. Вместимость ТПУ определяют в следующей последовательности (Приложение 2, п. 2): Устанавливают поверочный расход воды Qп1 через поверяемую ТПУ, выбранный в соответствии с п. 4.2.2, при открытых кранах К1, КВ, К2, регулируя расход с помощью крана (клапана) КР1. Значение расхода контролируют по указателю расхода. После установления расхода кран КР1 оставляют в этом положении до конца поверки. Закрывают кран К1, открывают КЭ и устанавливают значение расхода Qнаим (по п. 4.2.2), регулируя расход краном КР2, после чего оставляют кран КР2 в данном положении до конца поверки. При открытых кранах К1, КВ и закрытом КЭ запускают поршень ТПУ. При подходе поршня к первому по ходу детектору (ориентировочно за 0,5 мин.) закрывают кран К1, открывают КЭ. После срабатывания детектора и закрытия клапана КЭ сразу закрывают кран КВ. Сливают воду из накопительной емкости и, выдержав 2 мин., закрывают краны КС и К2. Сливают воду из бака весов и закрывают его сливной клапан (при использовании мерника сливной кран закрывают после выдержки в течение 1 мин.). Открывают кран КВ и К1 и направляют воду в накопительную емкость. При подходе поршня ко второму детектору закрывают кран К1 и открывают КЭ. После закрытия клапана КЭ сразу закрывают кран КВ. Фиксируют температуру жидкости и давление на входе и выходе ТПУ. Температуру (давление) на входе и выходе принимают равной среднему значению двух измерений - после открытия крана КВ и после его закрытия. Разность показаний термометров на входе и выходе ТПУ не должна превышать 0,2 °C. При использовании термометров и манометров с визуальным отсчетом допускается фиксировать температуру и давление один раз в процессе прохождения поршня. Измеряют объем воды в накопительной емкости в соответствии с методикой, изложенной в п. 6.3.1 - при использовании весов ОГВ, и методикой, изложенной в п. 6.3.2 - при использовании мерника. При поверке двунаправленных ТПУ описанные в п. 6.3.3 операции производят при обоих направлениях движения поршня. После прохождения поршня калиброванного участка в одном направлении и проведения измерений открывают краны К1, КВ, К2 и продвигают поршень далее до приемной камеры, после чего изменяют направление движения. Определяют вместимость ТПУ в условиях поверки при использовании весов ОГВ по формуле 3 табл. 5, приняв Кт = 1, при использовании мерника по формуле 3 табл. 6, приняв Кт = 1. Операции измерений, описанные в п. 6.3.3, производят семь раз. Вместимость ТПУ определяют в следующей последовательности (Приложение 2, п. 3): При открытых кранах К1, КВ, К2 и КЭ запускают поршень ТПУ. При подходе поршня к первому детектору закрывают кран К1. После закрытия клапана КЭ сразу закрывают кран КВ. Сливают воду из мерника и, выдержав 1 мин, закрывают краны КС и К2. Открывают кран КВ, заполняют мерник водой до установленной отметки или отметки номинальной вместимости и закрывают кран КВ. В процессе заполнения мерника фиксируют показания термометров и манометров на входе и выходе ТПУ. Через 0,5 мин. после заполнения мерника определяют объем воды в нем по отметке номинальной вместимости или по шкале на горловине и показания термометров на мернике. Сливают (откачивают) воду из мерника и, выдержав 1 мин. закрывают краны КС и К2. Производят описанные операции до последнего заполнения мерника. При последнем заполнении открывают клапан КЭ и при подходе поршня ко второму детектору закрывают кран К1. После закрытия клапана КЭ сразу закрывают кран КВ. Если уровень воды окажется ниже отметки номинальной вместимости, то объем воды измеряют образцовыми мерниками 1-го разряда, колбами 1-го класса и цилиндрами, сливая воду из мерника или доливая его до отметки номинальной вместимости. В последнем случае объем воды определяют вычитанием объема долитой воды из номинальной вместимости. При поверке двунаправленных ТПУ описанные выше операции производят при обоих направлениях движения поршня. Вместимость ТПУ в условиях поверки определяют по формуле 3 табл. 6 приняв Кт = 1. Операции измерений, описанные в п. 6.3.4.1 производят семь раз. Среднее значение вместимости ТПУ в нормальных условиях определяют по формуле 1 табл. 6. Вместимость ТПУ определяют в следующей последовательности (Приложение 2 п. 4). Закрывают краны К2 и КР1. При открытых кранах КР2, КР3, КС запускают поршень ТПУ. При подходе поршня к первому детектору и при его срабатывании клапан КЭ закрывается. После закрытия клапана КЭ сразу закрывают краны КР2 и КР3. Сливают воду из мерника 4 через кран КС. Через 30 секунд после прекращения сливного потока закрывают кран КС. Заливают в мерник 5 3,8 л воды, записав количество залитой воды. Открывают краны КР1 и КР2. Направляют гибкую линию, на которой расположен кран КР3 в мерник 5 и открывают кран КР3. При заполнении мерника 5 до номинальной вместимости закрывают кран КР3. После появления воды в горловине мерника 4 закрывают кран КР1 Дальнейшее заполнение мерника 4 осуществляется через КЭ, КР2. После срабатывания детектора 2 ТПУ закрывается клапан КЭ, сразу же закрывают кран КР2. После выхода пузырьков воздуха из мерников записывают значения объемов воды (с учетом предварительно залитой в мерник 5). Значения давления в ТПУ, температуры воды в ТПУ и в каждом из мерников заносят в протокол. Описанные выше операции производят при обоих направлениях движения поршня. Вместимость ТПУ в условиях поверки определяют по формуле 3 табл. 6, приняв Кт = 1. Операции измерений, описанные в п. 6.3.4.2 производят семь раз. Среднее значение вместимости ТПУ в нормальных условиях определяют по формуле 1 табл. 6. 6.3.4.3. Определение вместимости ТПУ (компакт-прувера) на базе мерников без остановки поршня и без накопительной емкости. При определении вместимости ТПУ вентили V17 - V20 закрывают. При помощи вентилей V1, V3, V4 и ТПР S (рис. 5) устанавливают значение расхода Qn1 в соответствии с табл. 4.1. Допускается отклонение установленного значения расхода от приведенного в таблице на ± 5 %. При установлении расхода клапан КЭ и вентиль АV1 должны быть открыты Вместимость ТПУ в режиме «Downstream» (по потоку) определяют в следующей последовательности (приложение 2 п. 4). Для данного режима установить поршень в начальное положение в соответствии с п.п. 6.2.4.1. Установив переключатель S1 в положение «RUN», клапан КЭ откроется и поршень начнет перемещаться. Перед тем как поршень подойдет к первому детектору закрыть ручной вентиль AV1. При получении сигнала с детектора клапан КЭ закроется и поршень остановится. После чего открывают клапан КС и сливают воду из мерника. Убедившись, что в мернике не осталось воды, закрывают КС. Установив S1 в положение «RUN» КЭ откроется и поршень начнет перемещаться по калиброванному участку. Открывают вентиль AV1. Вода начинает поступать в мерник. Перед тем как поршень подойдет ко второму детектору вентиль AV1 закрывают. При поступлении сигнала со второго детектора клапан КЭ закроется и поршень остановится. Подача воды в мерник прекратится. Выдерживают заполненный мерник 0,5 мин., проверяют герметичность сливного крана КС и определяют объем воды в мернике (по шкале или отметки номинальной вместимости) и ее температуру. За температуру воды в мернике принимают среднее значение из показаний термометра, установленного в мернике. Если уровень воды в мернике окажется ниже отметки номинальной вместимости, то его устанавливают, доливая воду, предварительно измерив ее объем колбами 1-го класса и цилиндрами. В этом случае объем воды и мернике определяют вычитанием объема долитой воды из номинальной вместимости мерника. Если уровень воды в мернике окажется выше отметки номинальной вместимости, то его устанавливают, сливая излишки воды, измеряя их объем колбами и цилиндрами. В этом случае объем в мернике определяют сложением объема слитой воды и номинальной вместимости мерника Значения давления в ТПУ, температуры воды в мернике и ТПУ, объем воды (с учетом долитой/слитой воды) записывают в протокол. Вместимость ТПУ в режиме «Upetream» (против потока) определяют в следующей последовательности (приложение 2 п. 4). Переводят переключатель S2 в положение «Upstream». Для данного режима устанавливают поршень в начальное положение в соответствии с п.п. 6.2.4.1. До начала измерений вентили установить таким образом, чтобы поршень установился в конечное положение данного режима (п.п. 6.2.4.1) Процедура вытеснения объема воды из ТПУ и определения объема воды в мернике в режиме «Upstream» аналогична описанной для режима «Downstream». Для каждого режима проводят по семь прогонов поршня (семь измерений). Вместимость ТПУ в условиях поверки определяют по формуле 3 табл. 6, приняв KT = 1 Среднее значение вместимости ТПУ в нормальных условиях определяют по формуле (1) табл. 6 и при необходимости по формуле (1.1) табл. 6. (Введен дополнительно. Изм. № 1) 6.3.5. Определение среднего квадратического отклонения случайной составляющей погрешности. Среднее квадратическое отклонение (в дальнейшем - СКО) случайной составляющей погрешности определяют по формуле 1 табл. 7, приведенной в конце настоящего раздела. Должны соблюдаться условия:
Если указанные условия не соблюдаются, то необходимо проанализировать значения Vi в соответствии с Приложением 6. Если
какой-либо результат измерений будет исключен как анормальный, то вместо него
проводят дополнительное измерение и определяют Если анормальных результатов нет или после проведения дополнительного измерения не соблюдаются приведенные выше условия, то поверку прекращают. Анализируют полученные неудовлетворительные результаты поверки, устраняют причины их возникновения и проводят повторную поверку. Если при проведении повторной поверки вновь получены неудовлетворительные результаты, то ТПУ предъявляют на метрологические исследования и аттестацию во ВНИИР. При поверке по методикам 1 - 6 формулами 1 - 5, 7 табл. 5, формулами 1 - 6 табл. 6 и формулой 1 табл. 7 пользуются в тех случаях, если изменение температуры воды за весь период поверки не превышает 2 °С. Если изменение температуры превышает 2 °С, то после каждого измерения определяют вместимость ТПУ в нормальных условиях Voi по формулам (Измененная редакция. Изм. № 1) Voi = Vi · Ktpв (2) или Voi = Vi · Ktpм (3) где
CКO определяют по формуле
где
6.3.6. Определение границы суммарной систематической составляющей погрешности. Границу суммарной систематической составляющей погрешности определяют: при поверке весами ОГВ по формуле 3 табл. 7; при поверке мерниками по формуле 4 табл. 7. 6.3.7. Определение относительной погрешности. Расчет относительной погрешности ТПУ производят по формуле 2 табл. 7. Должно соблюдаться условие: Do £ Dp. Принимают: Dp = 0,05 % для ТПУ 1-го разряда; Dp = 0,2 % для ТПУ 2-го разряда. Таблица 7 Расчетные формулы для определения СКО случайной составляющей погрешности и относительной погрешности ТПУ
(Измененная редакция. Изм. № 1) ПРИМЕЧАНИЯ: 1. Значения Θв, Θд, Θм, ξto, ξty берут из свидетельства о поверке (аттестации) и паспортов соответствующих средств измерений. 2. Значения 3. Принимают: ΘΣо = 0,022 % в формуле 3; ΘΣо = 0,024 % в формуле 4 при значениях: Θв = 0,01 %; Θд = 0,01 % Θм = 0,02 %; Θt = 0,0073. Значение Θt вычислено для погрешности термометров 0,2 °C. 4. Значение «K» определяет в соответствии с приложением 7. 6.4. Проверка отсутствия протечек. Устанавливают меньшее значение расхода Qп2, выбранное для проверки отсутствия протечек в соответствии с п. 4.2, и производят три измерения вместимости ТПУ. Определяют по формулам 1 табл. 5 и 6 среднее значение вместимости ТПУ по произведенным измерениям - Vопр и относительное отклонение вместимости при различных расходах
Должно соблюдаться условие |Dпр| £ 0,35Dp. Если Dпр > 0 и |Dпр| > 0,35Dp, это свидетельствует о наличии протечек и необходимости их устранения. Если Dпр < 0 и |Dпр| > 0,35Dp, это свидетельствует о том, что в измерениях допущены ошибки. Необходимо предварительно проанализировать возможные причины ошибок (неправильное измерение температуры, объема жидкости в мерниках, взвешивание и т.д.) и повторить измерения. Если при выбранном значении расхода воды Qп2, поршень не входит в калиброванный участок, то допускается увеличить расход перед запуском поршня с доведением его до Qп2 до подхода поршня к первому детектору. Vo - Vопп
Должны соблюдаться условия: |Dоо| £ 0,6Dp - для ТПУ, снабженных взаимозаменяемыми детекторами, т.е. для ТПУ, в эксплуатационной документации которых указано, что детекторы взаимозаменяемы и при метрологической аттестации головных образцов подтверждено, что замена детекторов не влияет на вместимость ТПУ (например, ТПУ производства ВНР с взаимозаменяемыми детекторами); |Dоо| £ Dp - для всех других ТПУ, ПРИМЕЧАНИЯ: 1. Если перед поверкой производили ремонт калиброванного участка (независимо от типа детекторов) то Dоо не определяют. 2. При невыполнении условий |Dоо| £ 0,6Dp или |Dоо| £ Dp анализируют полученные результаты поверки, устраняют причины их возникновения, проводят повторную поверку ТПУ. При получении отрицательных результатов ТПУ предъявляют на метрологические исследования и аттестацию во ВНИИР. 7. ОФОРМЛЕНИЕ РЕЗУЛЬТАТОВ ПОВЕРКИ7.1. Результаты поверки оформляют протоколами (Приложения 3 и 5, 9). (Измененная редакция. Изм. № 1) 7.2. При положительных результатах поверки оформляют свидетельство о поверке установленной формы, на лицевой стороне которого записывают, что ТПУ на основании результатов поверки признана годной и допущена к применению в качестве ТПУ ... разряда с пределом допускаемой относительной погрешности ... %. На оборотной стороне свидетельства указывают фактические значения метрологических характеристик: диапазон расходов, м3/ч
Метрологические характеристики двунаправленных ТПУ допускается указывать для каждого направления поршня: например, 1-2 (1-3) от детектора Д1 к детектору Д2 (Д3) и 2-1 (3-1) от детектора Д2 (Д3) к детектору Д1. Метрологические характеристики ТПУ с двумя парами детекторов указывают отдельно для каждой пары. Поверитель производит опломбирование детекторов. 7.2.1. Если в эксплуатационной документации ТПУ указано, что детекторы взаимозаменяемы и при испытаниях для целей утверждения типа или метрологической аттестации головного образца проверено влияние замены детектора на вместимость, то в свидетельстве о поверке ТПУ записывают, что разрешается (не разрешается) замена детекторов без проведения поверки. На обратной стороне свидетельства указывают установочные размеры детекторов. 7.3. К свидетельству о поверке ТПУ прилагают перечень свидетельств о поверке (аттестации) средств измерений, входящих в состав ТПУ (Приложение 8). 7.4. При отрицательных результатах поверки ТПУ признают непригодной к применению. При этом аннулируют свидетельство (при поверке после ремонта) или гасят клейма на детекторах и выдают извещение о непригодности и изъятии из обращения и применения ТПУ, не подлежащей ремонту, или о проведении повторной поверки после ремонта. ПРИМЕЧАНИЕ. При замене взаимозаменяемых детекторов (одного, двух) в межповерочном интервале регулировку и контроль установочных размеров детекторов производят в присутствии поверителя. После установки детекторов поверитель производит их опломбирование. На оборотной стороне свидетельства ТПУ делают запись о замене детекторов с указанием даты. Записывают фамилию и ставят подпись поверителя, скрепленную оттиском поверительного клейма. 7.5. При использовании ТПУ для поверки преобразователей однократными измерениями (менее 4) относительную погрешность определяют по формуле
Должно соблюдаться условие Dо £ 0,10 % - для ТПУ 1-го разряда Dо £ 0,2 % - для ТПУ 2-го разряда. В свидетельстве о поверке указывают, что ТПУ предназначена для поверки преобразователей однократными измерениями. ПРИЛОЖЕНИЕ 1ТЕРМИНЫ И УСЛОВНЫЕ ОБОЗНАЧЕНИЯТермины
Условные обозначения
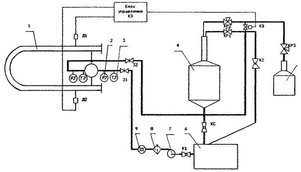
ПРИМЕЧАНИЕ. Условные обозначения, приведенные в скобках, применяют при автоматизированной обработке и регистрации в протоколе результатов измерений с помощью ЦПУ. ПРИЛОЖЕНИЕ 2Схемы поверочных установок для поверки ТПУПоверочная установка включает в себя гидравлическую систему для создания и контроля расхода поверочной жидкости через поверяемую ТПУ (см. Рис. 1) (емкость-хранилище 13, насосы 14, указатель расхода 15, регулятор расхода 4, переключатель потока 9, пролетную трубу 7), устройство для сбора и измерения объема жидкости (накопительную емкость 11, весы ОГВ в комплекте с денсиметрами (ареометрами) или (мерник) 12, термометры, манометры 2, 3, 16, 17, а также устройства сбора, обработки информации и регистрации результатов измерений (УОИ, Ч1, Ч2 и ЦПУ). Емкость-хранилище предназначена для хранения поверочной жидкости и ее вместимость должна превышать не менее чем в (2,2 - 2,5) раза максимальную вместимость поверяемой ТПУ. Количество, производительность и напор насосов выбирают с учетом значений поверочных расходов, потерь давления в гидравлической системе и необходимости поддержания избыточного давления на выходе ТПУ не менее 0,1 МПа. В качестве указателя расхода могут использоваться турбинные преобразователи расхода или общепромышленные расходомеры. Для регулирования расхода могут применяться или специальные регуляторы расхода или запорные устройства (задвижки, краны). Вместимость накопительной емкости должна быть не менее 1,2 вместимости поверяемой ТПУ. Конструкция емкости должна обеспечивать полный слив воды из нее, угол наклона днища к горизонтали должен быть в пределах 10 - 45°, а угол наклона сливной трубы в пределах 10 - 90°. На сливной трубе после крана должно быть установлено смотровое стекло для контроля отсутствия утечек воды через кран, или открытый конец сливной трубы должен быть расположен над баком весов (мерником) так, чтобы можно было наблюдать за отсутствием утечек воды через кран. Поверочная установка с накопительной емкостью и переключателем потока 1 - ТПУ; 2, 3 - датчики давления и температуры; 4 - регулятор расхода; 5 - смотровое стекло; 6 - датчик положения; 7 - труба пролетная:, 8 - насадок; 9 - перекидное устройство; 10 - электромагниты; 11 - емкость накопительная; 12 - весы ОГВ (мерник); 13 - емкость-хранилище; 14 - насос; 15 - указатель расхода; 16, 17 - вторичные приборы термометров и манометров; П - переключатель; К1 - К2 - клапаны электромагнитные; КС - кран сливной; Д1 - Д4 - детекторы; ЦПУ - цифропечатающее устройство; УОИ - устройство обработки информации; Ч1 - Ч2 - частотомеры; БУ - блок управления. Рис. 1 Накопительная емкость должна быть герметически закрытой и должна иметь крышку или люк, позволяющие производить осмотр и промывку внутренней поверхности. Воздушное пространство емкости должно быть соединено с емкостью-хранилищем трубопроводом без запорной арматуры (для отвода и поступления воздуха при заполнении и опорожнении емкости и отвода воды в случае переполнения). Для переключения потока жидкости используют перекидное устройство 9 (Рис. 1, вариант I) или два электромагнитных клапана К1 и К2 (Рис. 1, вариант II). Вариант I применяют для поверки ТПУ любой вместимости, а вариант II - для поверки ТПУ вместимостью не более 6,0 м3. (Измененная редакция. Изм. от 13.04.2005). Перекидное устройство должно быть расположено на жестком основании над накопительной емкостью и пролетной трубой. При поверке ТПУ вместимостью до 1,0 м3 перекидное устройство может быть расположено непосредственно над баком весов (накопительная емкость в этом случае отсутствует). Пролетная труба должна пропускать самотеком наибольший поверочный расход воды. Над сужающим насадком 8 и на нисходящем участке подводящего трубопровода должно быть расположено смотровое стекло или прозрачный участок трубопровода 5. Задвижка 3 и задвижки, расположенные на ответвлениях между ТПУ и поверочной установкой (на Рис. 1 условно показана задвижка 3), должны иметь устройства для контроля герметичности их затворов (краны, установленные в нижнюю часть корпуса или на крышку, и др.). При отсутствии на задвижках таких устройств устанавливают последовательно две задвижки и между ними - контрольный кран. Пару детекторов, ограничивающих калиброванный участок ТПУ (Д1 - Д3 или Д2 - Д4), включают в цепи коммутации сигналов, подаваемых на входы «старт» и «стоп» частотомера Ч1, работающего в режиме измерения интервала времени, и в блок управления поверочной установкой - для управления перекидным устройством. При поверке двунаправленных ТПУ для переключения детекторов при движении поршня «вперед» и «назад» используют переключатель П. Сигнал датчика положения подают на вход П частотомера Ч2. работающего в режиме измерения периода. Датчик положения должен быть настроен так, чтобы при переключении перекидного устройства «в бак» и «на пролет» он выдавал сигнал в виде постоянного напряжения длительностью не менее 1 мкс в тот момент, когда верхняя кромка подвижной заслонки (рассекатель) достигнет середины струи жидкости. Для этого устанавливают подвижную заслонку в такое положение, при котором рассекатель делит щель насадка 8 пополам, и закрепляют временно заслонку в этом положении. Сдвигая и раздвигая шторки, расположенные на подвижной заслонке, подбирают такую минимальную ширину щели между ними, при которой на выходе датчика имеется устойчивый выходной сигнал, и закрепляют шторки. При использовании варианта П управление электромагнитными клапанами производится через блок управления сигналами детекторов: по сигналу первого по ходу детектора открывается клапан К1 и закрывается клапан К2, по сигналу второго детектора - открывается клапан К2 и закрывается клапан К1. Выходные сигналы термометров и манометров и результаты измерения интервалов времени с выходов частотомеров подаются на соответствующие входы УОИ. На Рис. 2 приведена схема поверочной установки. Установка состоит из гидравлической системы для создания и контроля расхода жидкости через поверяемую ТПУ (емкости-хранилища 6, насоса 7, указателя расхода 9, трубопроводов и запорной арматуры), накопительной емкости 4, весов ОГВ (мерника) 5, термометров, манометров 2, 3, устройств сбора, обработки информации и регистрации результатов поверки. Вместимость емкости-хранилища должна превышать не менее чем в (2,2 - 2,5) раза максимальную вместимость поверяемой ТПУ. Количество, производительность и напор выбирают с учетом значений поверочных расходов, потерь давления в гидравлической системе и необходимости поддержания избыточного давления на выходе из ТПУ не менее 0,1 МПа. Вместимость накопительной емкости должна быть в пределах (1,2 ÷ 1,5) вместимости поверяемой ТПУ, Конструкция емкости должна обеспечивать полный слив жидкости из нее, осмотр и промывку внутренней поверхности. Угол наклона днища емкости к горизонтали должен быть в пределах (10 - 45)°, а угол наклона сливной трубы - в пределах (10 - 90)°. На сливной трубе после крана должно быть установлено смотровое стекло для контроля отсутствия утечек воды через кран или открытый конец трубы должен быть расположен над баком весов или мерником так, чтобы можно было наблюдать за отсутствием утечек воды. Таким же требованиям должна соответствовать сливная труба мерника. Выход ТПУ соединяют с накопительной емкостью через систему кранов, которая позволяет устанавливать необходимые значения расхода воды, направлять воду в накопительную емкость или емкость-хранилище и останавливать поршень. Основной трубопровод, на котором расположены краны Кl, КР1 и КB, К2, должен быть расcчитан на пропускание наибольшего значения поверочного расхода воды Qп1, а байпасная линия с клапанами КЭ и КР2 - на наименьшие значения расхода, при которых производят остановку поршня. Клапаны КР1 и КР2 предназначены для регулирования расхода. В качестве КР1 и КР2 могут применяться краны (пробковые, шаровые) или специальные регулирующие клапаны. Поверочная установка с накопительной емкостью для поверки ТПУ с остановкой поршня 1 - ТПУ; 2, 3 - датчики давления и температуры; 4 - емкость накопительная; 5 - весы (мерник); 6 - емкость-хранилище; 7 - насос; 8 - фильтр; 9 - указатель расхода; 10, 11 - вторичные приборы манометров и термометров; Д1 - Д4 - детекторы; К1, К2, КВ, КС - краны запорные; КР1, КР2 - краны регулирующие; КЭ - клапан электромагнитный; П - переключатель: УОИ - устройство обработки информации; ЦПУ - цифропечатающее устройство; БУ - блок управления. Рис. 2 Поверочная установка на базе мерников для поверки ТПУ с остановкой поршня 1 - ТПУ; 2, 3 - датчики давления и температуры; 4 - весы ОГВ (мерник); 5 - стекло смотровое; 6 - емкость-хранилище; 7 - насос; 8 - фильтр; 9 - указатель расхода; 10, 11 - вторичные приборы термометров и манометров; П - переключатель; КI - К3 - краны; KB - кран входной; КС - кран сливной; КЭ - клапан электромагнитный; КР1, КР2 - краны регулирующие; УОИ - устройство обработки информации; ЦПУ - цифропечатающее устройство; БУ - блок управления. Рис. 3 Задвижка 3 и задвижки, расположенные на ответвлениях между ТПУ и поверочной установкой (на Рис. 2 условно показана задвижка 3), должны иметь устройства для контроля герметичности их затворов (краны, установленные в нижнюю часть корпуса или на крышку, и др.). При отсутствии на задвижках таких устройств устанавливают последовательно две задвижки и между ними - контрольный кран. Фильтр применяется при необходимости и должен иметь размеры ячейки 2 - 3 мм. Соответствующие детекторы ТПУ соединяют с блоком управления (вторичным прибором ТПУ), с которого производится управление электромагнитным клапаном КЭ. Открытие клапана производится вручную (от кнопки), закрытие - сигналами детекторов. Выходные сигналы термометров и манометров, входящих в состав ТПУ, подаются на соответствующие входы УОИ. Для переключения детекторов при изменении направления движения поршня используют переключатель «П». При отсутствии накопительной емкости применяют поверочную установку, схема которой приведена на Рис. 3. Она отличается от описанной в п. 2 тем, что входной кран КВ соединен непосредственно с мерником 4. Вода может подаваться в мерник снизу (вариант I - поверочное оборудование, входящее в комплект ТПУ, поставляемых СФРЮ), или через боковой кран (вариант II - поверочное оборудование, входящее в комплект ТПУ фирмы «Бопп и Ройтер»). В варианте II краны К1 и КВ совмещены. Вместимость емкости - хранилища должна превышать не менее чем в (1,2 - 1,5) раза максимальную вместимость поверяемой ТПУ. 4. Поверочная установка на базе мерников для поверки ТПУ без остановки поршня и без накопительной емкости. Поверочная установка включает в себя систему для создания и контроля расхода поверочной жидкости через поверяемую ТПУ (см. рис. 4 и 5) (емкость-хранилище, насос, расходомер, блок управления КЭ2 (рис. 4) или интерфейсная плата (рис. 5)) и устройство для сбора и измерения объема жидкости - мерники. Емкости-хранилище предназначена для хранения поверочной жидкости и ее вместимость должна превышать не менее чем в (2,2 - 2,5) раза максимальную вместимость поверяемой ТПУ. Линия, на которой расположены краны КР1, К2 (рис. 4) и AV1. AV2 (рис. 5) рассчитана на пропускание наибольшего расхода воды, а линия с кранами КР2, КР3 (рис. 4) и КЭ (рис. 5) - на наименьшие значения расхода. AV2 (рис. 5) используют при работе с двумя мерниками. Выход ТПУ соединяют с мерником через систему кранов, которая позволяет устанавливать необходимые значения расхода воды и направлять воду в мерник 4 или 5. Линия, на которой расположены краны КР1 и К2 рассчитана на пропускание наибольшего расхода воды, а линия с кранами КР2 и КР3 - на наименьшие значения расхода. Фильтр применяют при необходимости и должен иметь размеры ячейки 2 - 3 мм. ПОВЕРОЧНАЯ УСТАНОВКА ДЛЯ ПОВЕРКИ ТПУ БЕЗ ОСТАНОВКИ ПОРШНЯ И БЕЗ НАКОПИТЕЛЬНОЙ ЕМКОСТИ 1 - ТПУ; 2 - манометр; 3 - термометр; 4 - 5 - мерники; 6 - емкость-хранилище; 7 - насос; 8 - фильтр; 9 - расходомер. Рис. 4 (Измененная редакция. Изм. № 1) ПОВЕРОЧНАЯ УСТАНОВКА ДЛЯ ПОВЕРКИ ТПУ (КОМПАКТ-ПРУВЕРА) БЕЗ ОСТАНОВКИ ПОРШНЯ И БЕЗ НАКОПИТЕЛЬНОЙ ЕМКОСТИ 1 - ТПУ (компакт-прувер), 2 - манометр, 3 - термометр,
4 - мерник, 5 - емкость-хранилище, Рис. 5 Рис. 5 (Введен дополнительно. Изм. № 1) ПРИЛОЖЕНИЕ 3
ИСХОДНЫЕ ДАННЫЕ
РЕЗУЛЬТАТЫ ИЗМЕРЕНИЙ
Примечание. Направление движения поршня обозначают: 1-2(3); 1-2(3)-1, 2(3)-1, 2-4, 4-2, 2-4-2 и т.д. (от детектора Д1 к детектору Д2 или Д3, от детектора Д1 к детектору Д2 или Д3 и обратно и т.д.). ОБРАБОТКА РЕЗУЛЬТАТОВ ИЗМЕРЕНИЙ
РЕЗУЛЬТАТЫ ПОВЕРКИ
Подпись лица, проводившего проверку __________________ /фамилия, и. о./ Дата «____» ________________ 19___ г. Примечание. При машинной обработке заполнение графы 5 необязательно. ПРИЛОЖЕНИЕ 4Коэффициенты линейного расширения и модуль упругости
Примечание. Если в паспорте ТПУ приведены значения a и Е для материала стенок ТПУ, то для расчетов используют приведенные значения. Коэффициент объемного расширения воды bж = 2,6 · 10-4 °C-1. Коэффициент сжимаемости воды F = 49,1 · 10-5 МПа-1. Квантиль распределения Стьюдента t0,99 (при доверительной вероятности 0,99)
ПРИЛОЖЕНИЕ 5
ИСХОДНЫЕ ДАННЫЕ
РЕЗУЛЬТАТЫ ИЗМЕРЕНИЙ
Примечание. Направление движения поршня обозначают: 1-2(3), 1-2(3)-1, 2-4, 4-2 и т.д. (от детектора Д1 к детектору Д2 и Д3, от детектора Д1 к детектору Д2 или Д3 и обратно и т.д.). ОБРАБОТКА РЕЗУЛЬТАТОВ ИЗМЕРЕНИЙ
РЕЗУЛЬТАТЫ ПОВЕРКИ
Подпись лица, проводившего проверку __________________/фамилия, и. о. / Дата «____» ________________ 19___ г. Примечание. При машинной обработке заполнение графы 5 необязательно. ПРИЛОЖЕНИЕ 6Методика
| |||||||||||||||||||||||||||||||||||||||||||||||||||||||||||||||||||||||||||||||||||||||||||||||||||||||||||||||||||||||||||||||||||||||||||||||||||||||||||||||||||||||||||||||||||||||||||||||||||||||||||||||||||||||||||||||||||||||||||||||||||||||||||||||||||||||||||||||||||||||||||||||||||||||||||||||||||||||||||||||||||||||||||||||||||||||||||||||||||||||||||||||||||||||||||||||||||||||||||||||||||||||||||||||||||||||||||||||||||||||||||||||||||||||||||||||||||||||||||||||||||||||||||||||||||||||||||||||||||||||||||||||||||||||||||||||||||||||||||||||||||||||||||||||||||||||||||||||||||||||||||||||||||||||||||||||||||||||||||||||||||||||||||||||||||||||||||||||||||||||||||||||||||||||||||||||||||||||||||||||||||||||||||||||||||||||||||||||||||||||||||||||||||||||||||||||||||||||||||||||||||||||||||||||||||||||||||||||||||||||||||||||||||||||||||||||||||||||||||||||||||||||||||||||||||||||||||||||||||||||||||||||||||||||||||||||||||||||||||||||||||||||||||||||||||||||||||||||||||||||
|
n |
7 |
8 |
9 |
10 |
11 |
|
h |
1,94 |
2,03 |
2,11 |
2,18 |
2,23 |
Если u ³ h, то подозреваемый результат должен быть исключен из выборки как анормальный, в противном случае результат не исключают.
Допускается не более одного анормального результата из семи измерений и не более двух из одиннадцати измерений, в противном случае поверку прекращают.
В соответствии с ГОСТ 8.207-76 коэффициент K определяют следующим образом.
При доверительной вероятности Р = 0,99 коэффициент K принимают равным 1,4, если число суммируемых неисключенных систематических погрешностей более четырех (m > 4). Если число суммируемых погрешностей равно четырем или менее четырех (m £ 4), то коэффициент K определяют по графику зависимости K = f(m, l) (см. рисунок), где m - число суммируемых погрешностей;
|
|
кривая 1 - m = 2 |
|
кривая 2 - m = 3 |
|
|
кривая 3 - m = 4 |
При четырех или трех слагаемых в качестве О принимают составляющую, по числовому значению наиболее отличающуюся от других, в качестве Θ2 следует принять ближайшую к Θ1 соответствующую.
Значение коэффициента К при доверительной вероятности Р = 0,99 может быть определено также по таблице
|
1 |
1 |
2 |
3 |
4 |
5 |
|
m = 2 |
1,28 |
1,22 |
1,16 |
1,12 |
1,09 |
|
m = 3 |
1,38 |
1,31 |
1,24 |
1,18 |
1,14 |
|
m = 4 |
1,41 |
1,36 |
1,28 |
1,22 |
1,18 |
График зависимости K = f(m, l)

|
Средства измерений |
Номер свидетельства о поверке (аттестации) |
Дата поверки (аттестации) |
|
Термометры: |
||
|
датчик (тип, заводской номер) |
||
|
вторичный прибор (тип, заводской номер) |
||
|
Манометры: |
||
|
датчик (тип, заводской номер) |
||
|
вторичный прибор (тип, заводской номер) |
||
|
вторичный прибор ТПУ (тип, заводской номер) |
Подпись лица, проводившего поверку ......... /фамилия, и. о./
Дата «____» _________ 19___ г.
ПРОТОКОЛ
|
||||||||||||||||||||||||||||||||||||||||||||||||||||||||||||||||||||||||||||||||||||||||||||||||||||||||||||||||||||||||||||||||||||||||||||||||||
|
Тип ТПУ ___________________________ |
Температура воздуха, °C _______________ |
|
Заводской номер _____________________ |
Направление движения поршня: _________ |
|
Место проведения поверки ____________ |
Поверочный расход, м3/ч: Qп1 = __, Qп2 = __ |
ИСХОДНЫЕ ДАННЫЕ
|
Vо, м3 |
bж. °С-1 |
3aТ, °С-1 |
3aм, °С-1 |
Е, МПа |
F, МПа-1 |
D, мм |
S, мм |
t0,99 |
ΘΣo, % |
РЕЗУЛЬТАТЫ ИЗМЕРЕНИЙ
|
№ измерений |
Мерник |
ТПУ |
Ktpмi |
Voi, м3 |
||
|
Viм, м3 |
tiм, °C |
tiy, °C |
Piy, МПа |
|||
|
1 |
||||||
|
2 |
||||||
|
3 |
||||||
|
4 |
||||||
|
5 |
||||||
|
6 |
||||||
|
7 |
||||||
ОПРЕДЕЛЕНИЕ MX
Vo = м3, Vo15 = м3, Sо(D) = %, So(Vo) = %, Θvo = %, Dо = %, Dоо = %
ПРОВЕРКА ОТСУТСТВИЯ ПРОТЕЧЕК
|
№ измерений |
Мерник |
ТПУ |
Ktpмi |
Voi, м3 |
||||
|
Viм, м3 |
tiм, °C |
tiy, °C |
Piy, МПа |
|||||
|
1 |
||||||||
|
Vопр |
м3 |
Dопр |
% |
|||||
Подпись лица, проводившего поверку: _______________________/______________/
Дата проведения поверки: «_____» ___________________ 19 г.
Приложение 9 (Введено дополнительно. Изм. № 1).
СОДЕРЖАНИЕ