| ||||||||||||||||||||||||||||||||||
 Скачать ГОСТ 30805.16.1.2-2013 Совместимость технических средств электромагнитная. Требования к аппаратуре для измерения параметров индустриальных радиопомех и помехоустойчивости и методы измерений. Часть 1-2. Аппаратура для измерения параметров индустриальных радиопомех и помехоустойчивости. Устройства для измерения кондуктивных радиопомех и испытаний на устойчивость к кондуктивным радиопомехамДата актуализации: 10.08.2017
 | 
| Обозначение: |   ГОСТ 30805.16.1.2-2013 | 
| Обозначение англ: |   GOST 30805.16.1.2-2013 | 
| Статус: | действует | 
| Название рус.: | Совместимость технических средств электромагнитная. Требования к аппаратуре для измерения параметров индустриальных радиопомех и помехоустойчивости и методы измерений. Часть 1-2. Аппаратура для измерения параметров индустриальных радиопомех и помехоустойчивости. Устройства для измерения кондуктивных радиопомех и испытаний на устойчивость к кондуктивным радиопомехам | 
| Название англ.: | Electromagnetic compatibility of technical equipment. Specification for industrial radio disturbance and immunity measuring apparatus and methods. Part 1-2. Industrial radio disturbance and immunity measuring apparatus. Conducted radio disturbance measuring and immunity test apparatus | 
| Дата добавления в базу: | 01.10.2014 | 
| Дата актуализации: | 05.05.2017 | 
| Дата введения: | 01.01.2014 | 
| Область применения: | Стандарт является основополагающим стандартом, устанавливающим характеристики и качество функционирования устройств для измерения напряжения и тока индустриальных радиопомех в полосе частот от 9 кГц до 1 ГГц. Стандарт распространяется на измерительные устройства и устанавливает технические требования к эквивалентам сети, пробникам тока и напряжения и устройствам связи для инжекции тока в кабели. Требования стандарта должны выполняться на всех частотах и для всех уровней напряжения и тока индустриальных радиопомех (ИРП) в пределах диапазонов измерений СИСПР, установленных для измерительного оборудования. Методы измерений установлены в ГОСТ 30805.16.2.1. | 
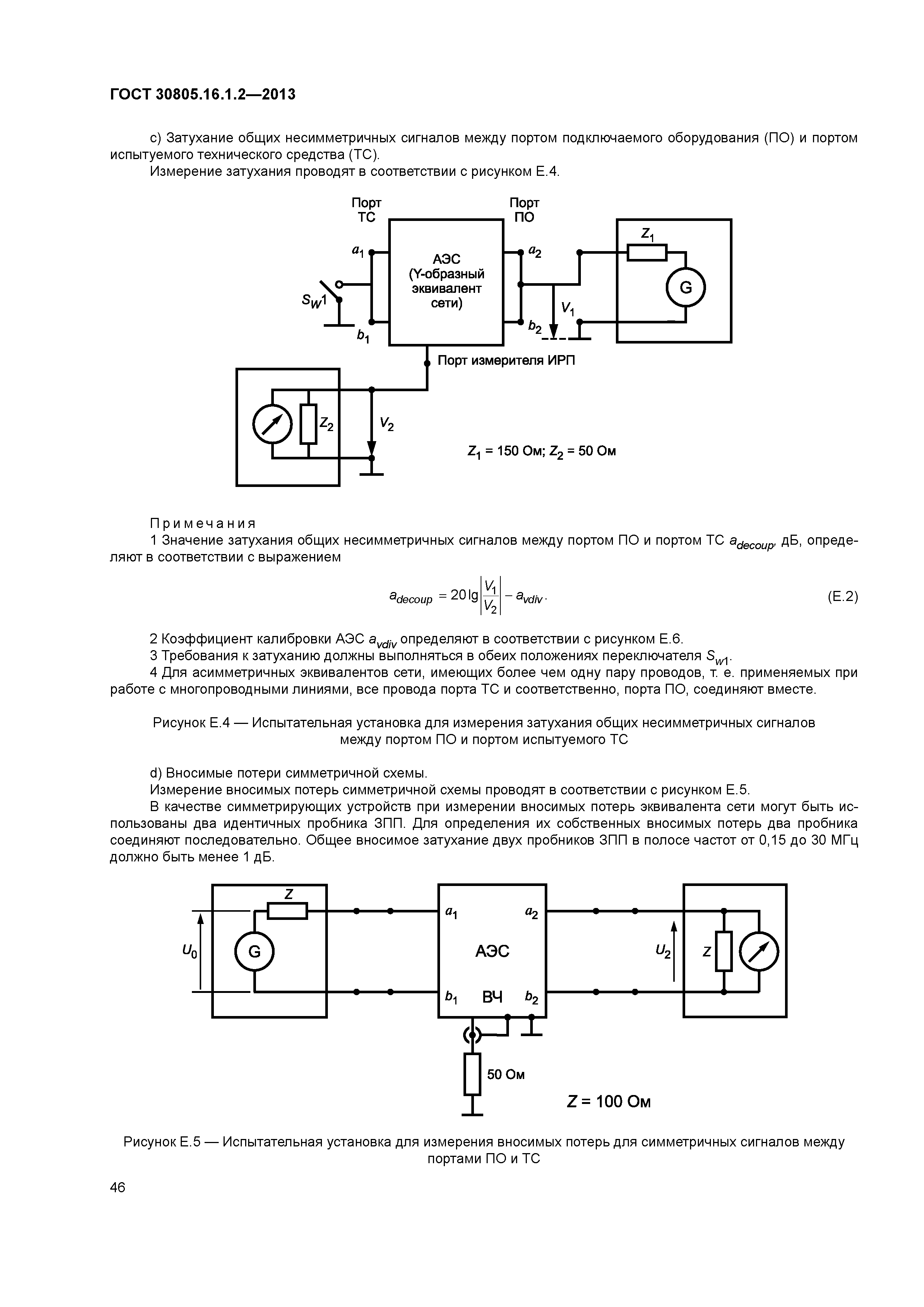
| Оглавление: | 1 Область применения 2 Нормативные ссылки 3 Термины и определения 4 Эквиваленты сети питания 5 Пробники тока и напряжения 6 Устройства связи для испытаний на устойчивость при инжекции тока радиопомех 7 Устройства связи для измерения кондуктивных радиопомех в сигнальных линиях 8 Эквивалент руки и последовательно соединенный элемент RC Приложение А (обязательное) Эквиваленты сети питания Приложение В (справочное) Конструкция, полоса рабочих частот и коэффициент калибровки пробников тока Приложение С (справочное) Конструкция устройств связи для инжекции тока радиопомех в полосе частот от 0,15 до 30 МГц Приложение D (справочное) Принцип измерения параметров помехоустойчивости при воздействии тока радиопомех и примеры устройств связи Приложение Е (обязательное) Пример асимметричного эквивалента сети и измерение его параметров Приложение F (обязательное) Пример эквивалента сети для коаксиальных и других экранированных кабелей и измерение его параметров Приложение G (справочное) Конструкция емкостного пробника напряжения и измерение его параметров Приложение Н (справочное) Обоснование минимального коэффициента развязки между зажимами сети питания и зажимами Испытуемое ТС" / "Измеритель ИРП" V-образного эквивалента сети питания эквивалента сети питания Приложение I (справочное) Обоснование допустимого отклонения аргумента входного полного сопротивления V-образного эквивалента сети питания Приложение ДА (справочное) Сведения о соответствии межгосударственных стандартов ссылочным международным стандартам Библиография  | 
| Разработан: |  ТК 30 Электромагнитная совместимость технических средств Филиал ФГУП НИИР-ЛОНИИР  | 
| Утверждён: | 25.03.2013 Межгосударственный Совет по стандартизации, метрологии и сертификации (Inter-Governmental Council on Standardization, Metrology, and Certification 55-П) 22.07.2013 Федеральное агентство по техническому регулированию и метрологии (432-ст)  | 
| Издан: |  Стандартинформ (2014 г. ) | 
| Расположен в: | |
| Нормативные ссылки: | 
  | 

































































