| ||||||||||||||||||||||||||||||||||
Скачать ГОСТ Р МЭК 61084-1-2007 Системы кабельных и специальных кабельных коробов для электрических установок. Часть 1. Общие требованияДата актуализации: 10.08.2017
|
| Обозначение: | ГОСТ Р МЭК 61084-1-2007 |
| Обозначение англ: | GOST R IEC 61084-1-2007 |
| Статус: | действует |
| Название рус.: | Системы кабельных и специальных кабельных коробов для электрических установок. Часть 1. Общие требования |
| Название англ.: | Cable trunking and ducting systems for electrical installations. Part 1. General requirements |
| Дата добавления в базу: | 01.09.2013 |
| Дата актуализации: | 05.05.2017 |
| Дата введения: | 01.07.2008 |
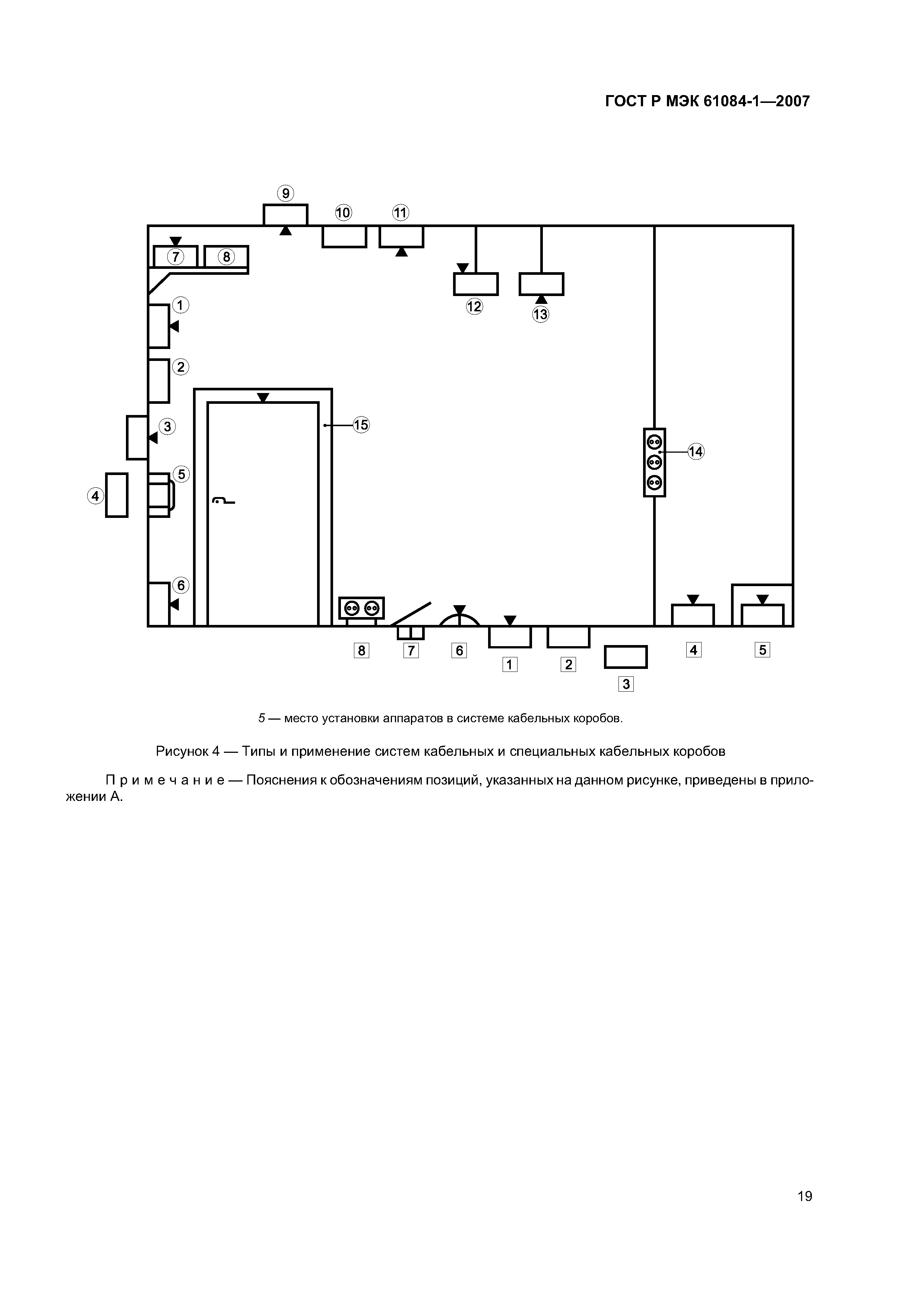
| Область применения: | Стандарт устанавливает требования к системам кабельных и специальных кабельных коробов для электроустановок, предназначенным для прокладки и, при необходимости, разделения проводов, кабелей, шнуров, а также для размещения другого электрооборудования. |
| Оглавление: | 1 Область применения 2 Нормативные ссылки 3 Термины и определения 4 Общие требования 5 Испытания. Общие условия 6 Классификация 7 Маркировка 8 Размеры 9 Конструкция 10 Механические свойства 11 Сопротивление распространению горения 12 Электрические характеристики 13 Внешние воздействия Приложение А (справочное) Рисунки Приложение В (справочное) Сведения о соответствии национальных стандартов Российской Федерации ссылочным международным стандартам |
| Разработан: | ОАО Компания Электромонтаж |
| Утверждён: | 19.12.2007 Федеральное агентство по техническому регулированию и метрологии (376-ст) |
| Издан: | Стандартинформ (2008 г. ) |
| Расположен в: | |
| Нормативные ссылки: |
|























