Информационная система
«Ёшкин Кот»

Скачать базу одним архивом
Скачать обновления
История создания базы
Карта сайта

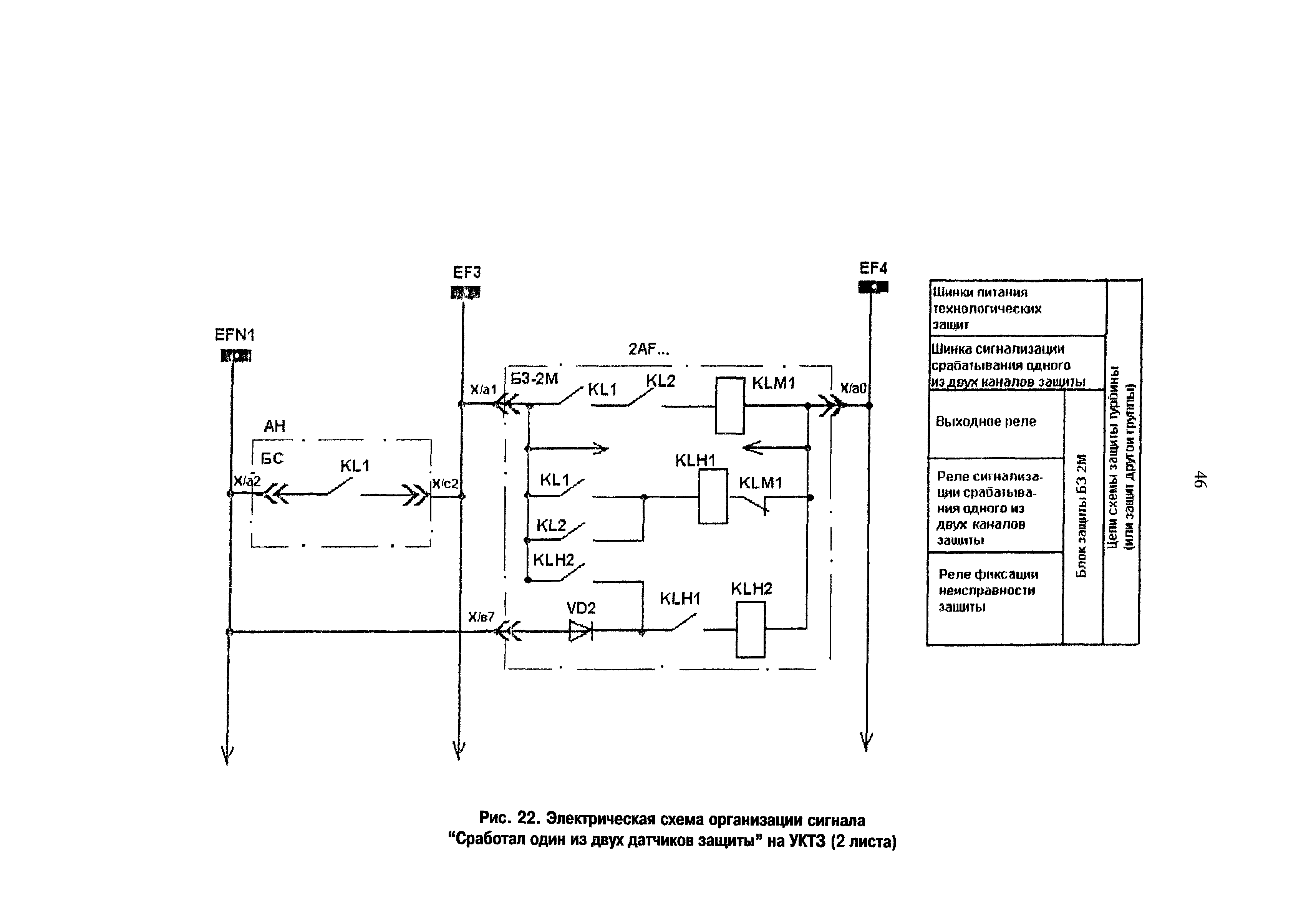
Скачать РД 153-34.1-35.136-98 Методические указания по выполнению схем технологических защит теплоэнергетического оборудования ТЭС

Дата актуализации: 10.08.2017

РД 153-34.1-35.136-98

Методические указания по выполнению схем технологических защит теплоэнергетического оборудования ТЭС

Обозначение: РД 153-34.1-35.136-98
Обозначение англ: RD 153-34.1-35.136-98
Статус:действует
Название рус.:Методические указания по выполнению схем технологических защит теплоэнергетического оборудования ТЭС
Дата добавления в базу:01.09.2013
Дата актуализации:05.05.2017
Оглавление:1 Общие положения
2 Назначение и характеристика ТЗ
3 Классификация ТЗ
4 Общие требования к схемам ИЗ, отключающих оборудование
5 Общие требования к схемам локальных ТЗ
6 Общие требования к схемам защитных блокировок
7 Особенности схем ТЗ при выполнении их на разных технических средствах
8 Требования к представлению информации
9 Организация схем опробования ТЗ
10 Размещение элементов схем ТЗ
11 Требования к организации электропитания схем ТЗ
Список использованной литературы
Разработан: Фирма ОРГРЭС
Утверждён:16.12.1998 РАО ЕЭС России (UES of Russia RAO )
Издан: СПО ОРГРЭС (2000 г. )
Расположен в:Техническая документация Экология ЭНЕРГЕТИКА И ТЕПЛОТЕХНИКА Энергетика и теплотехника в целом Мостостроение Автоматика, защита, блокировки, средства измерений (включая ИИС АСУ ТП)
Нормативные ссылки:
РД 153-34.1-35.136-98РД 153-34.1-35.136-98РД 153-34.1-35.136-98РД 153-34.1-35.136-98РД 153-34.1-35.136-98РД 153-34.1-35.136-98РД 153-34.1-35.136-98РД 153-34.1-35.136-98РД 153-34.1-35.136-98РД 153-34.1-35.136-98РД 153-34.1-35.136-98РД 153-34.1-35.136-98РД 153-34.1-35.136-98РД 153-34.1-35.136-98РД 153-34.1-35.136-98РД 153-34.1-35.136-98РД 153-34.1-35.136-98РД 153-34.1-35.136-98РД 153-34.1-35.136-98РД 153-34.1-35.136-98РД 153-34.1-35.136-98РД 153-34.1-35.136-98РД 153-34.1-35.136-98РД 153-34.1-35.136-98РД 153-34.1-35.136-98РД 153-34.1-35.136-98РД 153-34.1-35.136-98РД 153-34.1-35.136-98РД 153-34.1-35.136-98РД 153-34.1-35.136-98РД 153-34.1-35.136-98РД 153-34.1-35.136-98РД 153-34.1-35.136-98РД 153-34.1-35.136-98РД 153-34.1-35.136-98РД 153-34.1-35.136-98РД 153-34.1-35.136-98РД 153-34.1-35.136-98РД 153-34.1-35.136-98РД 153-34.1-35.136-98РД 153-34.1-35.136-98РД 153-34.1-35.136-98РД 153-34.1-35.136-98РД 153-34.1-35.136-98РД 153-34.1-35.136-98РД 153-34.1-35.136-98РД 153-34.1-35.136-98РД 153-34.1-35.136-98РД 153-34.1-35.136-98РД 153-34.1-35.136-98РД 153-34.1-35.136-98РД 153-34.1-35.136-98РД 153-34.1-35.136-98РД 153-34.1-35.136-98РД 153-34.1-35.136-98РД 153-34.1-35.136-98РД 153-34.1-35.136-98РД 153-34.1-35.136-98РД 153-34.1-35.136-98РД 153-34.1-35.136-98РД 153-34.1-35.136-98РД 153-34.1-35.136-98РД 153-34.1-35.136-98РД 153-34.1-35.136-98РД 153-34.1-35.136-98РД 153-34.1-35.136-98РД 153-34.1-35.136-98РД 153-34.1-35.136-98РД 153-34.1-35.136-98

© 2013 Ёшкин Кот :-) Карта сайта