Информационная система
«Ёшкин Кот»

Скачать базу одним архивом
Скачать обновления
История создания базы
Карта сайта

Скачать СТО 70238424.29.240.99.003-2011 Управляемые устройства компенсации реактивной мощности, регулирования напряжения и перетоков мощности. Условия создания. Нормы и требования

Дата актуализации: 10.08.2017

СТО 70238424.29.240.99.003-2011

Управляемые устройства компенсации реактивной мощности, регулирования напряжения и перетоков мощности. Условия создания. Нормы и требования

Обозначение: СТО 70238424.29.240.99.003-2011
Обозначение англ: STO 70238424.29.240.99.003-2011
Статус:проект
Название рус.:Управляемые устройства компенсации реактивной мощности, регулирования напряжения и перетоков мощности. Условия создания. Нормы и требования
Дата добавления в базу:01.10.2014
Дата актуализации:05.05.2017
Область применения:Стандарт устанавливает единые нормы и требования к разработке и принятию в эксплуатацию управляемых устройств компенсации реактивной мощности, регулирования напряжения и перетоков мощности для электрических систем переменного тока частотой 50 Гц. Требования стандарта распространяются на вновь разрабатываемые и подлежащие техническому перевооружению и реконструкции управляемые устройства компенсации реактивной мощности, регулирования напряжения и перетоков мощности напряжением от 10 до 750 кВ. Положения стандарта предназначены для применения научно-исследовательскими, проектными, эксплуатационными и ремонтными организациями. Действие стандарта распространяется также на следующие субъекты: электросетевые компании, генерирующие компании.
Оглавление:1 Область применения
2 Нормативные ссылки
3 Термины, определения, обозначения и сокращения
   3.1 Термины и определения
   3.2 Обозначения и сокращения
4 Общие положения
5 Нормы и требования к управляемым устройствам
   5.1 Управляемые шунтирующие реакторы (УШР)
   5.2 Ступенчато-управляемые реакторные группы (СУРГ)
   5.3 Тиристорно-реакторные группы (ТРГ)
   5.4 Ступенчато-управляемые конденсаторные группы (СУКГ)
   5.5 Фильтрокомпенсирующие устройства (ФКУ)
   5.6 Статические тиристорные компенсаторы (СТК)
6 Требования безопасности и охраны окружающей среды
7 Требования по электромагнитной совместимости
8 Маркировка
9 Требования к поставке
10 Приёмка в эксплуатацию
11 Ввод в эксплуатацию
12 Оценка соответствия
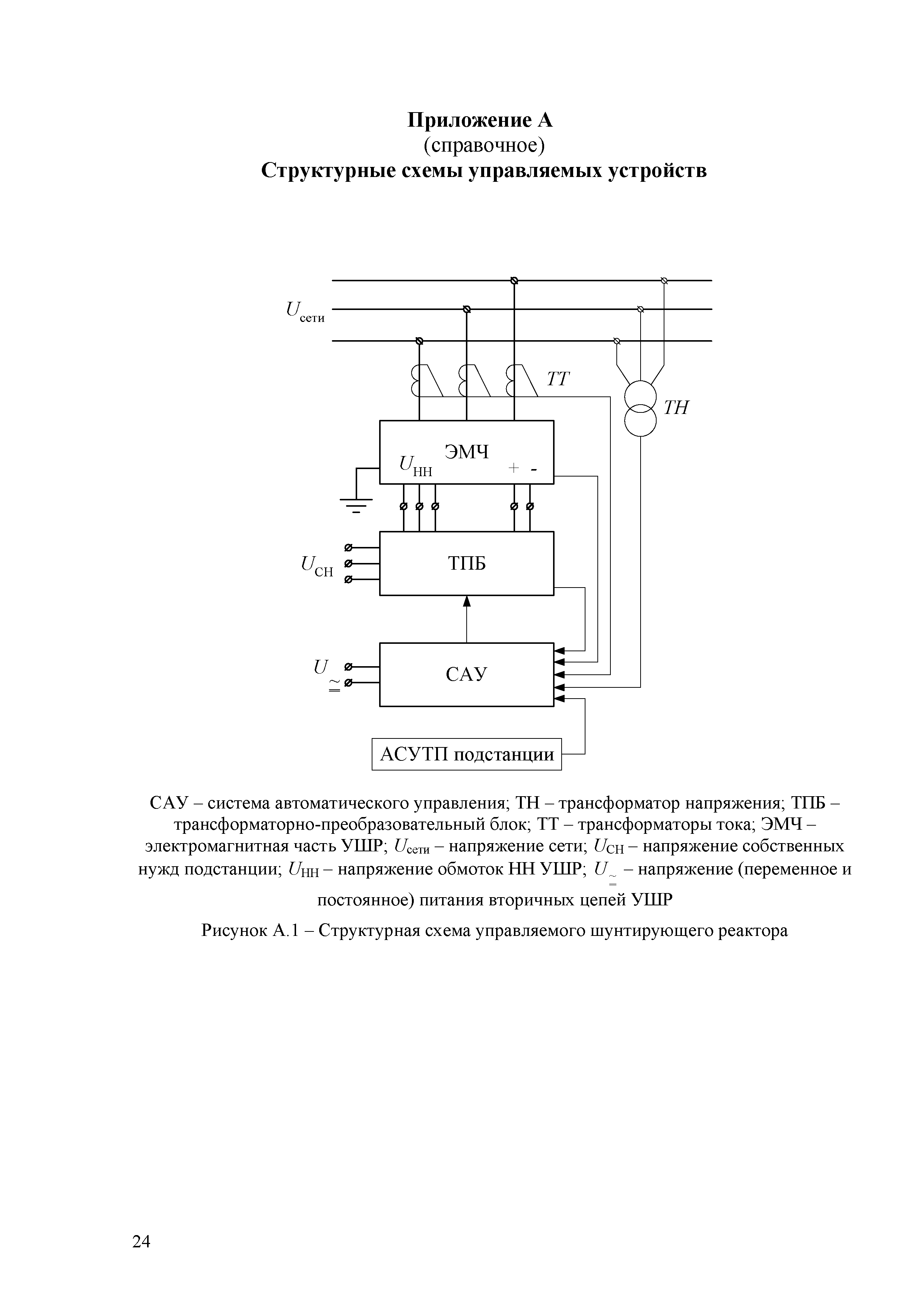
Приложение А (справочное) Структурные схемы управляемых устройств
Приложение Б (справочное) Методика определения характеристик быстродействия плавно регулируемых управляемых устройств в режиме стабилизации напряжения
Библиография
Разработан: ОАО НТЦ электроэнергетики
Утверждён: НП ИНВЭЛ
Издан: НП ИНВЭЛ (2011 г. )
Расположен в:Техническая документация
Нормативные ссылки:
СТО 70238424.29.240.99.003-2011СТО 70238424.29.240.99.003-2011СТО 70238424.29.240.99.003-2011СТО 70238424.29.240.99.003-2011СТО 70238424.29.240.99.003-2011СТО 70238424.29.240.99.003-2011СТО 70238424.29.240.99.003-2011СТО 70238424.29.240.99.003-2011СТО 70238424.29.240.99.003-2011СТО 70238424.29.240.99.003-2011СТО 70238424.29.240.99.003-2011СТО 70238424.29.240.99.003-2011СТО 70238424.29.240.99.003-2011СТО 70238424.29.240.99.003-2011СТО 70238424.29.240.99.003-2011СТО 70238424.29.240.99.003-2011СТО 70238424.29.240.99.003-2011СТО 70238424.29.240.99.003-2011СТО 70238424.29.240.99.003-2011СТО 70238424.29.240.99.003-2011СТО 70238424.29.240.99.003-2011СТО 70238424.29.240.99.003-2011СТО 70238424.29.240.99.003-2011СТО 70238424.29.240.99.003-2011СТО 70238424.29.240.99.003-2011СТО 70238424.29.240.99.003-2011СТО 70238424.29.240.99.003-2011СТО 70238424.29.240.99.003-2011СТО 70238424.29.240.99.003-2011СТО 70238424.29.240.99.003-2011СТО 70238424.29.240.99.003-2011СТО 70238424.29.240.99.003-2011СТО 70238424.29.240.99.003-2011СТО 70238424.29.240.99.003-2011СТО 70238424.29.240.99.003-2011СТО 70238424.29.240.99.003-2011

© 2013 Ёшкин Кот :-) Карта сайта