| ||||||||||||||||||||||||||||||||||
 Скачать ГОСТ Р ЕН 257-2004 Термостаты (терморегуляторы) механические для газовых аппаратов. Общие технические требования и методы испытанийДата актуализации: 10.08.2017
 | 
| Обозначение: |     ГОСТ Р ЕН 257-2004 | 
| Обозначение англ: |     GOST R EN 257-2004 | 
| Статус: | отменен | 
| Название рус.: | Термостаты (терморегуляторы) механические для газовых аппаратов. Общие технические требования и методы испытаний | 
| Название англ.: | Mechanical thermostats (thervoregulators) for gas appliances. General technical requirements and test methods | 
| Дата добавления в базу: | 01.09.2013 | 
| Дата актуализации: | 05.05.2017 | 
| Дата введения: | 01.01.2014 | 
| Область применения: | Стандарт устанавливает конструктивные и функциональные требования к механическим терморегуляторам для газовых аппаратов, определяет терминологию, маркировку и методы проведения испытаний. Стандарт распространяется на механические терморегуляторы , которые прямо или косвенно осуществляют регулирование температуры с помощью встроенного газового клапана и не нуждаются в подводе электрической энергии от внешнего источника. Требования стандарта применимы к терморегуляторам всех газовых аппаратов, используемых для нагрева или охлаждения, работающих на природном и (или) сжиженном газах. Стандарт распространяется на терморегуляторы, которые встраивают в газовые аппараты, устанавливаемые в закрытом помещении. | 
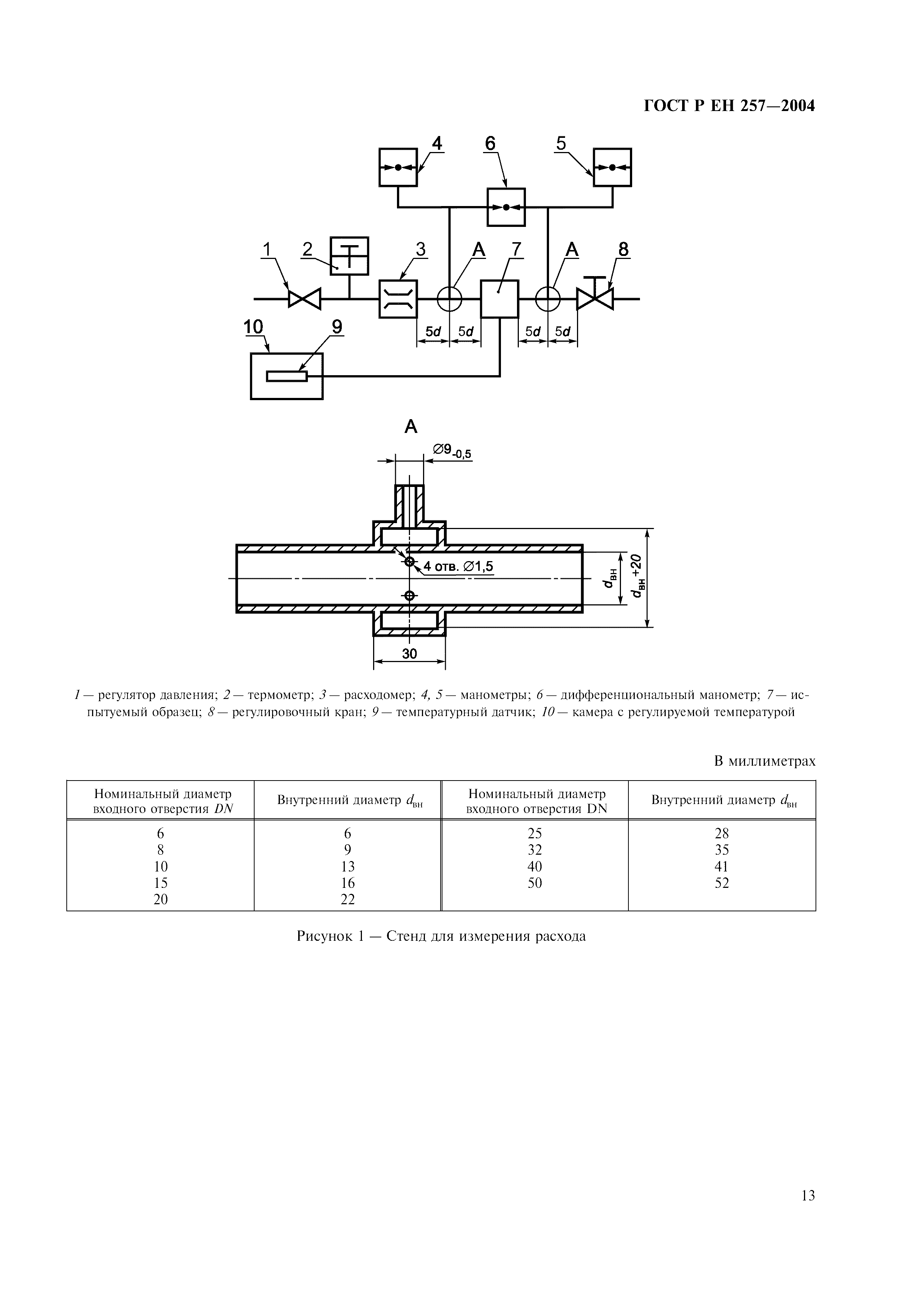
| Оглавление: | 1 Область применения 2 Нормативные ссылки 3 Определения 4 Классификация 5 Технические требования 6 Требования назначения 7 Методы испытаний 8 Маркировка, инструкция по монтажу и эксплуатации Приложение А Объемный метод определения герметичности Приложение Б Метод определения герметичности по потере давления Приложение В Пересчет потери давления в интенсивность утечек Приложение Г Библиография  | 
| Разработан: |  ТК 345 Аппаратура бытовая, работающая на жидком, твердом и газообразном видах топлива | 
| Утверждён: | 03.02.2004 Госстандарт России (Russian Federation Gosstandart 50-ст) | 
| Издан: |  ИПК Издательство стандартов (2004 г. ) | 
| Расположен в: | |
| Нормативные ссылки: | 
  | 


























