Скачать ГОСТ Р 50030.2-2010 Аппаратура распределения и управления низковольтная. Часть 2. Автоматические выключателиДата актуализации: 10.08.2017 ГОСТ Р 50030.2-2010
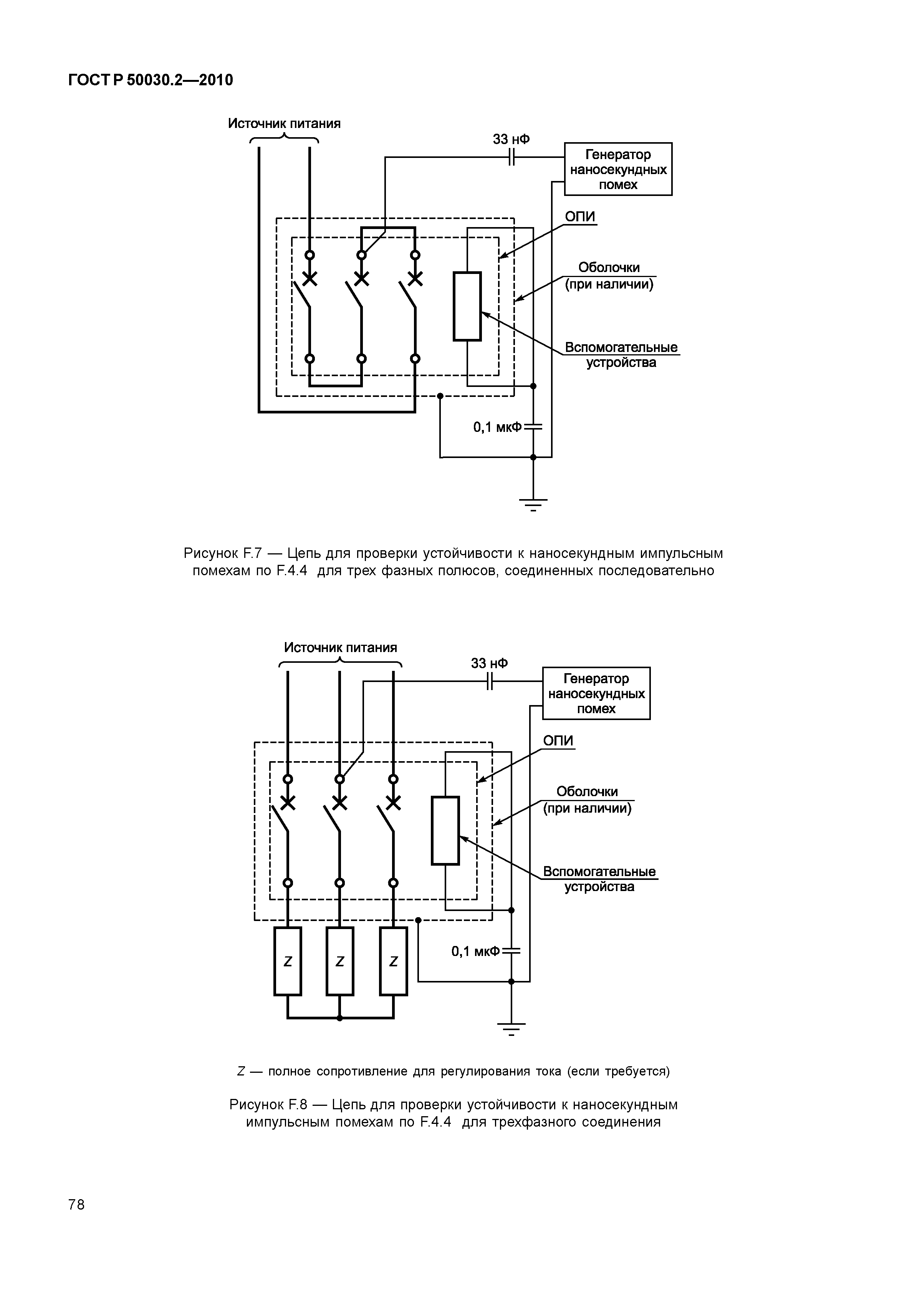
Аппаратура распределения и управления низковольтная. Часть 2. Автоматические выключателиОбозначение: | ГОСТ Р 50030.2-2010 | Обозначение англ: | GOST R 50030.2-2010 | Статус: | действует | Название рус.: | Аппаратура распределения и управления низковольтная. Часть 2. Автоматические выключатели | Название англ.: | Low-voltage switchgear and controlgear. Part 2. Circuit-breakers | Дата добавления в базу: | 01.09.2013 | Дата актуализации: | 05.05.2017 | Дата введения: | 01.01.2012 | Область применения: | Стандарт распространяется на автоматические выключатели, главные контакты которых предназначены для коммутации цепей напряжением до 1000 В переменного или 1500 В постоянного тока, а также содержит дополнительные требования для выключателей со встроенными плавкими предохранителями. Стандарт применяют для выключателей с любыми номинальными токами, различных конструкций и способов применения. Стандарт устанавливает: a) характеристики выключателей; b) условия, которым должны удовлетворять выключатели, применительно к: 1) работоспособности и поведению в нормальном режиме эксплуатации; 2) работоспособности и поведению при перегрузках, коротких замыканиях, в том числе к координации при эксплуатации (селективности и резервной защите); 3) электроизоляционным свойствам; c) испытания, направленные на проверку выполнения этих условий, и методику проведения таких испытаний; d) информацию, которая должна быть маркирована на аппаратах или поставляться вместе с ними. | Оглавление: | 1 Общие положения 1.1 Область применения 1.2 Нормативные ссылки 2 Термины и определения 3 Классификация 4 Характеристики автоматических выключателей 4.1 Перечень характеристик 4.2 Тип автоматического выключателя 4.3 Номинальные и предельные значения параметров главной цепи 4.4 Категории применения 4.5 Цепи управления 4.6 Вспомогательные цепи 4.7 Расцепители 4.8 Встроенные плавкие предохранители (выключатели со встроенными плавкими предохранителями) 5 Информация об изделии 5.1 Характер информации 5.2 Маркировка 5.3 Инструкции по монтажу, эксплуатации и обслуживанию 6 Нормальные условия эксплуатации, монтажа и транспортирования 7 Требования к конструкции и работоспособности 7.1 Требования к конструкции 7.2 Требования к работоспособности 7.3 Электромагнитная совместимость 8 Испытания 8.1 Виды испытаний 8.2 Соответствие требованиям к конструкции 8.3 Типовые испытания 8.4 Контрольные испытания Приложение А (обязательное) Координация в условиях короткого замыкания между выключателем и другим устройством защиты от короткого замыкания, объединенными в одной цепи Приложение В (обязательное) Выключатели со встроенными защитными устройствами, управляемыми дифференциальным током Приложение С (обязательное) Цикл испытаний на короткое замыкание отдельных полюсов . . . . . Приложение D (вакантное) Приложение Е (рекомендуемое) Вопросы, подлежащие согласованию между изготовителем и потребителем Приложение F (обязательное) Дополнительные требования к выключателям с электронной защитой от сверхтоков Приложение G (обязательное) Потери мощности Приложение Н (обязательное) Цикл испытаний выключателей для систем IT Приложение J (обязательное) Электромагнитная совместимость. Требования и методы испытаний автоматических выключателей Приложение К (справочное) Словарь символов, относящихся к изделиям, на которые распространяется действие настоящего стандарта Приложение L (обязательное) Выключатели, не отвечающие требованиям, предъявляемым к защите от сверхтоков Приложение М (обязательное) Модульные устройства дифференциального тока (без встроенного устройства отключения тока) Приложение N (обязательное) Электромагнитная совместимость. Дополнительные требования к методам испытаний устройств, не учитываемых приложениями B, F и М Приложение О (обязательное) Выключатели мгновенного действия (АВМ) Приложение ДА (обязательное) Дополнительные требования, учитывающие потребности национальной экономики Российской Федерации и особенности национальной стандартизации Приложение ДБ (обязательное) Требования пожарной безопасности Приложение ДВ (справочное) Сведения о соответствии ссылочных национальных и межгосударственных стандартов международным стандартам, использованным в качестве ссылочных в примененном международном стандарте Приложение ДГ (справочное) Библиография | Разработан: | ООО ВНИИэлектроаппарат АНО НТЦ Энергия г. Москва
| Утверждён: | 30.11.2010 Федеральное агентство по техническому регулированию и метрологии (711-ст)
| Издан: | Стандартинформ (2012 г. )
| Расположен в: |
| Заменяет собой: | | Нормативные ссылки: |   ГОСТ 9.005-72 «Единая система защиты от коррозии и старения. Металлы, сплавы, металлические и неметаллические неорганические покрытия. Допустимые и недопустимые контакты с металлами и неметаллами»  ГОСТ 27473-87 «Материалы электроизоляционные твердые. Метод определения сравнительного и контрольного индексов трекингостойкости во влажной среде»  ГОСТ Р 50807-95 «Устройства защитные, управляемые дифференциальным (остаточным) током. Общие требования и методы испытаний» ГОСТ 28216-89 «Основные методы испытаний на воздействие внешних факторов. Часть 2. Испытания. Испытание Db и руководство : Влажное тепло, циклическое (12 + 12 часовой цикл)»  ГОСТ 28779-90 «Материалы электроизоляционные твердые. Методы определения воспламеняемости под воздействием источника зажигания»  ГОСТ Р 50030.3-99 «Аппаратура распределения и управления низковольтная. Часть 3. Выключатели, разъединители, выключатели - разъединители и комбинации их с предохранителями» ГОСТ Р 50031-99 «Автоматические выключатели для электрооборудования (АВО)» ГОСТ Р 50339.2-92 «Низковольтные плавкие предохранители. Часть 2-1. Дополнительные требования к плавким предохранителям промышленного назначения. Разделы I-III» ГОСТ Р 51317.4.2-99 «Совместимость технических средств электромагнитная. Устойчивость к электростатическим разрядам. Требования и методы испытаний» ГОСТ Р 51317.4.3-99 «Совместимость технических средств электромагнитная. Устойчивость к радиочастотному электромагнитному полю. Требования и методы испытаний» ГОСТ Р 51317.4.5-99 «Совместимость технических средств электромагнитная. Устойчивость к микросекундным импульсным помехам большой энегрии. Требования и методы испытаний» ГОСТ Р 51317.4.6-99 «Совместимость технических средств электромагнитная. Устойчивость к кондуктивным помехам, наведенным радиочастотными электромагнитными полями. Требования и методы испытаний» ГОСТ Р 51318.11-99 «Совместимость технических средств электромагнитная. Радиопомехи индустриальные от промышленных, научных, медицинских и бытовых (ПНМБ) высокочастотных устройств. Нормы и методы испытаний» ГОСТ Р 51318.22-99 «Совместимость технических средств электромагнитная. Радиопомехи индустриальные от оборудования информационных технологий. Нормы и методы испытаний»  ГОСТ Р 51326.1-99 «Выключатели автоматические, управляемые дифференциальным током, бытового и аналогичного назначения без встроенной защиты от сверхтоков. Часть 1. Общие требования и методы испытаний» ГОСТ Р 50030.4.1-2002 «Аппаратура распределения и управления низковольтная. Часть 4-1. Контакторы и пускатели. Электромеханические контакторы и пускатели» ГОСТ 30012.1-2002 «Приборы аналоговые показывающие электроизмерительные прямого действия и вспомогательные части к ним. Часть 1. Определения и основные требования, общие для всех частей» ГОСТ Р 50339.0-2003 «Предохранители плавкие низковольтные. Часть 1. Общие требования»  ГОСТ Р 52161.1-2004 «Безопасность бытовых и аналогичных электрических приборов. Часть 1. Общие требования»  ГОСТ Р 50030.5.1-2005 «Аппаратура распределения и управления низковольтная. Часть 5. Аппараты и коммутационные элементы цепей управления. Глава 1. Электромеханические аппараты для цепей управления» ГОСТ Р 51317.4.13-2006 «Совместимость технических средств электромагнитная. Устойчивость к искажениям синусоидальности напряжения электропитания, включая передачу сигналов по электрическим сетям. Требования и методы испытаний»  ГОСТ Р 51317.3.2-2006 «Совместимость технических средств электромагнитная. Эмиссия гармонических составляющих тока техническими средствами с потребляемым током не более 16 А (в одной фазе). Нормы и методы испытаний»  ГОСТ Р 51317.4.4-2007 «Совместимость технических средств электромагнитная. Устойчивость к наносекундным импульсным помехам. Требования и методы испытаний»  ГОСТ Р 51317.4.11-2007 «Совместимость технических средств электромагнитная. Устойчивость к провалам, кратковременным прерываниям и изменениям напряжения электропитания. Требования и методы испытаний»  ГОСТ Р 50030.1-2007 «Аппаратура распределения и управления низковольтная. Часть 1. Общие требования» ГОСТ Р 51321.1-2007 «Устройства комплектные низковольтные распределения и управления. Часть 1. Устройства, испытанные полностью или частично. Общие технические требования и методы испытаний» ГОСТ Р 51317.3.3-2008 «Совместимость технических средств электромагнитная. Ограничение изменений напряжения, колебаний напряжения и фликера в низковольтных системах электроснабжения общего назначения. Технические средства с потребляемым током не более 16 А (в одной фазе), подключаемые к электрической сети при несоблюдении определенных условий подключения. Нормы и методы испытаний»  ГОСТ Р 50345-2010 «Аппаратура малогабаритная электрическая. Автоматические выключатели для защиты от сверхтоков бытового и аналогичного назначения. Часть 1. Автоматические выключатели для переменного тока»  ГОСТ Р 51327.1-2010 «Выключатели автоматические, управляемые дифференциальным током, бытового и аналогичного назначения со встроенной защитой от сверхтоков. Часть 1. Общие требования и методы испытаний»  ГОСТ Р 1.0-2004 «Стандартизация в Российской Федерации. Основные положения»  ГОСТ Р 1.5-2004 «Стандартизация в Российской Федерации. Стандарты национальные Российской Федерации. Правила построения, изложения, оформления и обозначения»  ГОСТ Р 51317.4.3-2006 «Совместимость технических средств электромагнитная. Устойчивость к радиочастотному электромагнитному полю. Требования и методы испытаний»  ГОСТ Р 51318.22-2006 «Совместимость технических средств электромагнитная. Оборудование информационных технологий. Радиопомехи индустриальные. Нормы и методы измерений»  ГОСТ Р 51318.11-2006 «Совместимость технических средств электромагнитная. Промышленные, научные, медицинские и бытовые (ПНМБ) высокочастотные устройства. Радиопомехи индустриальные. Нормы и методы измерений»  ГОСТ Р 51317.4.2-2010 «Совместимость технических средств электромагнитная. Устойчивость к электростатическим разрядам. Требования и методы испытаний» ГОСТ Р 50339.0-92 «Низковольтные плавкие предохранители. Общие требования» ГОСТ Р 50339.1-92 «Низковольтные плавкие предохранители. Часть 2. Дополнительные требования к плавким предохранителям промышленного назначения» ГОСТ Р 50339.3-92 «Низковольтные плавкие предохранители. Часть 3. Дополнительные требования к плавким предохранителям бытового и аналогичного назначения» ГОСТ Р 51317.3.3-99 «Совместимость технических средств электромагнитная. Колебания напряжения и фликер, вызываемые техническими средствами с потребляемым током не более 16 А (в одной фазе), подключаемыми к низковольтным системам электроснабжения. Нормы и методы испытаний» ГОСТ Р 51317.4.11-99 «Совместимость технических средств электромагнитная. Устойчивость к динамическим изменениям напряжения электропитания. Требования и методы испытаний» ГОСТ Р 51317.4.4-99 «Совместимость технических средств электромагнитная. Устойчивость к наносекундным импульсным помехам. Требования и методы испытаний»  ГОСТ 27484-87 «Испытания на пожароопасность. Методы испытаний. Испытания горелкой с игольчатым пламенем»  ГОСТ 17441-84 «Соединения контактные электрические. Приемка и методы испытаний»  ГОСТ Р 50030.2-99 «Аппаратура распределения и управления низковольтная. Часть 2. Автоматические выключатели» Федеральный закон 184-ФЗ «О техническом регулировании»
|
                                                                                                                                                           
|